- 易迪拓培训,专注于微波、射频、天线设计工程师的培养
电源设计指南:拓扑结构(二)
中高压变频器主电路拓扑结构的分析比较
摘要:对中高压变频器几种常见的主电路拓扑结构进行了分析比较,对不同电路结构的中高压变频器的可靠性、冗余设计、谐波含量及dv/dt等指标进行了深入的讨论,并对中高压变频器的发展方向提出了自己的看法。
1前言
众所周知,大功率风机、水泵的变频调速方案,可以收到显著的节能效果,其直接经济效益很大,宏观经济效益及社会效益则更大。可以预计,大功率交流电机变频调速新技术的发展是我国节能事业的主导方向之一。目前,阻碍变频调速技术在高压大功率交流传动中推广应用的主要问题有两个:一是我国大容量(200kW以上)电动机的供电电压高(6kV、10kV),而组成变频器的功率器件的耐压水平较低,造成电压匹配上的难题;二是高压大功率变频调速系统技术含量高,难度大,成本也高,而一般的风机、水泵等节能改造都要求低投入、高回报,从而造成经济效益上的难题。这两个世界性的难题阻碍了高压大容量变频调速技术的推广应用,因此如何解决高压供电和用高技术生产出低成本高可靠性的变频调速装置是当前世界各国相关行业竞相关注的热点。一般来讲,在高压供电而功率器件耐压能力有限的情况下,可采用功率器件串联的方法来解决。但是器件在串联使用时,因为各器件的动态电阻和极电容不同,而存在静态和动态均压的问题。如果采用与器件并联R和RC的均压措施,会使电路复杂,损耗增加;同时,器件的串联对驱动电路的要求也大大提高,要尽量做到串联器件同时导通和关断,否则由于各器件开断时间不一,承受电压不均,会导致器件损坏甚至整个装置崩溃。
谐波问题是所有变频器的共同问题,尤其在大功率变频调速中更为突出。谐波会污染电网,殃及同一电网上的其它用电设备,甚至影响电力系统的正常运行;谐波还会干扰通讯和控制系统,严重时会使通讯中断,系统瘫痪;谐波电流也会使电动机损耗增加,因而发热增加,效率及功率因数下降,以至不得不“降额”使用。
中高压变频器主电路拓扑结构的分析比较#e#
中高压变频器主电路拓扑结构的分析比较
还有效率问题,变频调速装量的容量愈大,系统的效率问题也就愈加重要。采用不同的主电路拓扑结构,使用的功率器件的种类、数量的多少,以及变压器,滤波器等的使用,都会影响系统的效率。为了提高系统效率,必须设法尽量减少功率开关器件和变频调速装置的损耗。
可靠性和冗余设计问题,一般的高压大功率拖动系统都要求很高的系统可靠性,尤其是国民经济的重要部门如电力、能源、冶金、矿山和石化等行业,一旦出现故障,将会造成人民生命财产的巨大损失,因此高压变频装置设计中是否便于采用冗余设计及旁路控制功能也是至关重要的。
目前世界上的高压变频器不象低压变频器那样具有成熟的、一致性的拓扑结构,而是限于采用目前电压耐量的功率器件,如何面对高压使用条件的要求,国内外各变频器生产厂商八仙过海,各有高招,因此其主电路结构不尽一致,但都较为成功地解决了高电压大容量这一难题。当然在性能指标及价格上也各有差异。如美国罗宾康(ROBICON)公司生产的完美无谐波变频器;洛克韦尔(AB)公司生产的Bulletin1557和PowerFlex7000系列变频器,德国西门子公司生产的SIMOVERTMV中压变频器;瑞典ABB公司生产的ACS1000系列变频器;意大利ANSALDO公司生产的SILCOVERT TH变频器以及日本三菱、富士公司生产的完美无谐波变频器和国内北京的凯奇、先行、利德华福公司和成都佳灵公司生产的高压变频器等。
本文对中高压变频器几种常用的主电路拓扑结构进行了分析比较,对不同电路结构的中高压变频器的可靠性、冗余设计、谐波含量以及dv/dt等指标进行了深入的讨论,并对中高压变频器的发展方向提出了自己的看法。
2功率器件串联二电平电流型高压变频器
美国洛克韦尔公司的中压变频器Bulletin1557系列,其电路结构为交 直 交电流源型,采用功率器件GTO串联的两电平逆变器。其控制方式采用无速度传感器直接矢量控制,电机转矩可快速变化而不影响磁通,综合了脉宽调制和电流源结构的优点,其运行效果近似直流传动装置。该公司可提供几种方案以满足谐波抑制的要求,如标准的12脉冲和18脉冲及PWM整流器,标准的谐波滤波器及功率因数补偿器,以使其谐波符合IEEE519 1992标准的规定。图1所示为18脉冲整流器的Bulletin1557变频器的主电路拓扑结构图。
AB公司于近期推出新一代的中压变频器PowerFlex7000系列,用新型功率器件——对称门极换流晶闸管(SGCT)代替原先的GTO,使驱动和吸收电路简化,系统效率提高,6kV系统每个桥臂采用三只耐压为6500V的SGCT串联。
电流源变频器的优点是易于控制电流,便于实现能量回馈和四象限运行;缺点是变频器的性能与电机的参数有关,不易实现多电机联动,通用性差,电流的谐波成分大,污染和损耗较大,且共模电压高,对电机的绝缘有影响。
AB公司的变频器采用功率器件串联的二电平逆变方案,结构简单,使用的功率器件少,但器件串联带来均压问题,且二电平输出的dv/dt会对电机的绝缘造成危害,要求提高电机的绝缘等级;且谐波成分大,需要专门设计输出滤波器,才能供电机使用,即使如此其总谐波畸变THD也仅能达到4%左右。
输入端采用可控器件实现PWM整流,便于实现能量回馈和四象限运行,但同时使网侧谐波增大,需加进线电抗器滤波才能满足电网的要求,这也增加了体积和成本。
因为是直接高压变频,电网电压和电机电压相同,容易实现旁路控制功能,以便在装置出现故障时将电机投入电网运行。
3单元串联多重化电压源型变频器美国罗宾康公司利用单元串联多重化技术,生产出功率为315kW~10MW的完美无谐波(PERFECTHARMONY)高压变频器,无须输出变压器实现了直接3.3kV或6kV高压输出;首家在高压变频器中采用了先进的IGBT功率开关器件,达到了完美无谐波的输出波形,无须外加滤波器即可满足各国供电部门对谐波的严格要求;输入功率因数可达0.95以上,THD<1%,总体效率(包括输入隔离变压器在内)高达97%。达到这么高指标的原因是采用了三项新的

图1Bulletin1557变频器主电路结构图

图2多重化变频器拓扑结构图

图3五功率单元串联变频器的电气连接
高压变频技术:一是在输出逆变部分采用了具有独立电源的单相桥式SPWM逆变器的直接串联叠加;二是在输入整流部分采用了多相多重叠加整流技术;三是在结构上采用了功率单元模块化技术。
[p]
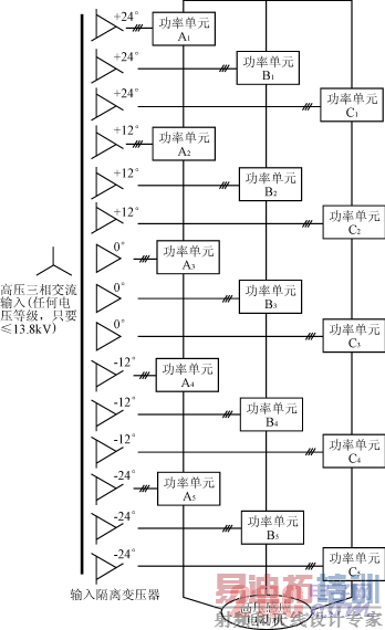
所谓多重化技术就是每相由几个低压PWM功率单元串联组成,各功率单元由一个多绕组的隔离变压器供电,用高速微处理器实现控制和以光导纤维隔离驱动。多重化技术从根本上解决了一般6脉冲和12脉冲变频器所产生的谐波问题,可实现完美无谐波变频。图2为6kV变频器的主电路拓扑图,每组由5个额定电压为690V的功率单元串联,因此相电压为690V×5=3450V,所对应的线电压为6000V。每个功率单元由输入隔离变压器的15个二次绕组分别供电,15个二次绕组分成5组,每组之间存在一个12°的相位差。图3中以中间△接法为参考(0°),上下方各有两套分别超前(+12°、+24°)和滞后(-12°、-24°)的4组绕组。所需相差角度可通过变压器的不同联接组别来实现。
图3中的每个功率单元都是由低压绝缘栅双极型晶体管(IGBT)构成的三相输入,单相输出的低压PWM电压型逆变器。功率单元电路见图4。每个功率单元输出电压为1、0、-1三种状态电平,每相5个单元叠加,就可产生11种不同的电平等级,分别为±5、±4、±3、±2、±1和0。图5为一相合成的正波输出电压波形。用这种多重化技术构成的高压变频器,也称为单元串联多电平PWM电压型变频器,采用功率单元串联,而不是用传统的器件串联来实现高压输出,所以不存在器件均压的问题。每个功率单元承受全部的输出电流,但仅承受1/5的输出相电压和1/15的输出功率。变频器由于采用多重化PWM技术,由5对依次相移12°的三角载波对基波电压进行调制。对A相基波调制所得的5个信号,分别控制A1~A5五个功率单元,经叠加可得图5所示的具有11级阶梯电平的相电压波形,线电压波型具有21阶梯电平,它相当于30脉波变频,理论上19次以下的谐波都可以抵消,总的电压和电流失真率可分别低于1.2%和0.8%,堪称完美无谐波变频器。它的输入功

图4功率单元电路

图5五功率单元串联输出电压波形
中高压变频器主电路拓扑结构的分析比较#e#
中高压变频器主电路拓扑结构的分析比较

图6ACS1000变频器主电路拓扑结构图
率因数可达0.95以上,不必设置输入滤波器和功率因数补偿装置。变频器同一相的功率单元输出相同的基波电压,串联各单元之间的载波错开一定的相位,每个功率单元的IGBT开关频率若为600Hz,则当5个功率单元串联时,等效的输出相电压开关频率为6kHz。功率单元采用低的开关频率可以降低开关损耗,而高的等效输出开关频率和多电平可以大大改善输出波形。波形的改善除减小输出谐波外,还可以降低噪声、dv/dt值和电机的转矩脉动。所以这种变频器对电机无特殊要求,可用于普遍笼型电机,且不必降额使用,对输出电缆长度也无特殊限制。由于功率单元有足够的滤波电容,变频器可承受-30%电源电压下降和5个周期的电源丧失。这种主电路拓扑结构虽然使器件数量增加,但由于IGBT驱动功率很低,且不必采用均压电路、吸收电路和输出滤波器,可使变频器的效率高达96%以上。
单元串联多重化变频器的优点是:
1)由于采用功率单元串联,可采用技术成熟,价格低廉的低压IGBT组成逆变单元,通过串联单元的个数适应不同的输出电压要求;
2)完美的输入输出波形,使其能适应任何场合及电机使用;
3)由于多功率单元具有相同的结构及参数,便于将功率单元做成模块化,实现冗余设计,即使在个别单元故障时也可通过单元旁路功能将该单元短路,系统仍能正常或降额运行。
其缺点是:
1)使用的功率单元及功率器件数量太多,6kV系统要使用150只功率器件(90只二极管,60只IGBT),装置的体积太大,重量大,安装位置成问题;
2)无法实现能量回馈及四象限运行,且无法实现制动;
3)当电网电压和电机电压不同时无法实现旁路切换控制。
用功率单元串联构成高压变频器的另一种改进方案是采用高压IGBT器件,以减少串联的功率单元数。例如,用3300V耐压的IGBT器件,用两个功率单元串联的变频器可输出4.16kV中压;若要6kV输出,只要三个单元串联。功率单元和器件数量的减少,使损耗和故障也减少了,有利于提高装置的效率和可靠性,缩小装置体积。但由于电平级数的减少,输出谐波增加,为获得优良的输出波形,必须加输出滤波器。另外由于高压IGBT比普通低压IGBT要贵得多,所以虽然功率器件减少了,但成本不一定下降。
4中性点钳位三电平PWM变频器
在PWM电压源型变频器中,当输出电压较高时,为了避免器件串联引起的静态和动态均压问题,同时降低输出谐波及dv/dt的影响,逆变器部分可以采用中性点钳位的三电平方式(Neutralpointclamped:NPC)。逆变器的功率器件可采用高压IGBT或IGCT。ABB公司生产的ACS1000系列变频器为采用新型功率器件——集成门极换流晶闸管(IGCT)的三电平变频器,输出电压等级有2.2kV、3.3kV和4.16kV。图6所示为ACS100012脉冲整流三电平电压源变频器的主电路拓扑结构图。西门子公司采用高压IGBT器件,生产了与此类似的变频器SIMOVERTMV系列。
整流部分采用12脉波二极管整流器,逆变部分采用三电平PWM逆变器。由图6可以看出,该系列变频器采用传统的电压型变频器结构,通过采用高耐压的IGCT功率器件,使得器件总数减少为12个。随着器件数量的减少,成本降低,电路结构简洁,从而使体积缩小,可靠性更高。
由于变频器的整流部分是非线性的,产生的高次谐波将对电网造成污染。为此,图6所示的ACS1000系列变频器的12脉波整流接线图中,将两组三相桥式整流电路用整流变压器联系起来,其初级绕组接成三角形,其次级绕组则一组接成三角形,另一组接成星形,整流变压器两个次级绕组的线电压相同,但相位则相差30°角,这样5次、7次谐波在变压器的初级将会有180°的相移,因而能够互相抵消,同样的17、19次谐波也会互相抵消。这样经过2个整流桥的串联叠加后,即可得到12脉波的整流输出波形,比6脉波更平滑,并且每个整流桥的二级管耐压可降低一半。采用12相整流电路减少了特征谐波含量,由于

图7三电平PWM变频器输出线电压波形图

图8四电平逆变器结构图
特征谐波次数N=KP±1(P为整流相数、K为自然数)。所以网侧特征谐波只有11、13、23、25次等。如果采用24脉波整流电路,网侧谐波将更进一步被抑制。两种方案均可使输入功率因数在全功率范围内保证在0.95以上,不需要功率因数补偿电容器。
变频器的逆变部分采用传统的三电平方式,所以输出波形中会不可避免地产生比较大的谐波分量(THD达12.8%),这是三电平逆变方式所固有的,其线电压波形见图7。因此在变频器的输出侧必须配置输出LC滤波器才能用于普通的鼠笼型电机。经过LC滤波器后,可使其THD<1%。同样由于谐波的原因,电动机的功率因数和效率都会受到一定的影响,只有在额定工况点才能达到最佳的工作状态,随着转速的下降,功率因数和效率都会相应降低。
三电平逆变器的结构简单,体积小,成本低,使用功率器件数量最少(12只),避免了器件的串联,提高了装置的可靠性指标。根据目前IGCT及高压IGBT的耐压水平,三电平逆变器的最高输出电压等级为4.16kV,当输出电压要求6kV时,采用12个功率器件已不能满足要求,必须采用器件串联,除了增加成本外,必然会带来均压问题,失去了三电平结构的优势,并且会大大影响系统的可靠性。若将来采用9kV耐压的IGCT,则三电平变频器可直接输出6kV,但是谐波及dv/dt也相应增加,必须加强滤波功能以满足THD指标。或者采用下面要讲到的四电平逆变器。在9kV耐压的器件出现之前,对于6kV高压电机,可采用Y/△改接的办法,将Y型接法的6kV电机改为△接法,线电压为3.47kV,采用3.3kV或4.16kV输出的变频器即能满足要求,同时也满足了IGCT电压型变频器对电机的绝缘等级提高一级的要求,因此这个方案可能是最经济合理的。但在进行Y/△改接后,电机电压与电网电压不一致,无法实现旁路功能,当变频器出现故障时,又要保证生产的正常进行,必须首先将电机改回Y型接法,再投入6kV电网。为此,电机的Y/△改接应通过Y/△切换柜实现,以便实现旁路功能。而ACS1000系列本身的旁路切换是在电机电压与电网电压一致时完成的。若采用有源输入前端,则可实现能量回馈及四象限运行,但三电平结构不易实现冗余设计。
5多电平高压变频器
随着现代拓扑技术的发展,多电平高压变频调速技术得到了实际的应用。这种高压变频器的代表是法国阿尔斯通(ALSTOM)公司生产的ALSPAVDM6000系列高压变频器,其逆变器结构如图8所示。
由图8可见,功率器件不是简单地串联,而是结构上的串联,通过电容钳位,保证了电压的安全分配。其主要特点是:
1)通过整体单元装置的串并联拓扑结构以满足不同的电压等级(如3.3kV、4.16kV、6.6kV、10kV)的需要。
2)这种结构可使系统普遍采用直流母线方案,以实现在多台高压变频器之间能量互相交换。
3)这种结构没有传统结构中的各级功率器件上的众多分压分流装置,消除了系统的可靠性低的因素,从而使系统结构非常简单,可靠,易于维护。
4)输出波形非常接近正弦波,可适用于普通感应电机和同步电机调速,而无需降低容量,没有dv/dt对电机绝缘等的影响,电机没有额外的温升,是一种技术先进的高压变频器。输出电压和电机电流波形如图9所示。
5)ALSPAVDM6000系列高压变频器可根据电网对谐波的不同要求采用12脉波,18脉波的二极管整流或晶闸管整流;若要将电能反馈回电网,可用晶闸管整流桥;若要求控制电网的谐波、功率因数,及实现四象限运行,可选择有源前端。6多电平+多重化变频器
日本富士公司采用高压IGBT开发的中压变频器FRENIC4600FM4系列,它汇集了多电平和多重化变
中高压变频器主电路拓扑结构的分析比较
(b)电机电流
(a)输出电压

图9ALSPAVDM6000输出电压电流波形
频器的许多优点,它以多个中压三电平PWM逆变器功率单元多重化串联的方式实现直接高压输出,因此构成了一个双完美无谐波系统:对电网为多重叠加整流,谐波符合IEEE519 1992的要求;对电动机为完美无谐波正弦波输出,可以直接驱动任何品牌的交流鼠笼型电动机。
该型变频器由于采用了高压整流二极管和高压IGBT,因此系统主电路使用的器件大为减少,可靠性提高,损耗降低,体积缩小。变频器的综合效率可达98%,功率因数高达0.95,不需要加设进相电容器或交直流电抗器,也不需要输出滤波器,使系统结构大为简化。图10所示为FRENIC4600FM4的主电路及功率单元结构图。
但是仔细分析,该型变频器的性能价格优势并不大,与其同时采用多电平和多重化两种技术,还不如采用前面提到的高压IGBT的多重化变频器,反而显得有些不伦不类。因为,用三电平技术构成单相逆变功率单元,在器件数量上并不占优势,要比同样电压和功率等级的三电平三相逆变器足足多用一倍的器件,同样比普通单相逆变功率单元也正好多出一倍的器件。例如:用3300V耐压的IGBT器件,采用单元串联多重化电路6kV系统每相需三个单元串联,总共9个单元,共需54只整流二极管,36只IGBT;而采用三电平功率单元,每相需两个单元串联,总共6个单元,共需72只整流二极管,48只IGBT,足足多用了1/3的器件并且使功率单元的冗余成本增加了一倍,降低了多重化变频器冗余性能好的优点,同时增加了装置的成本。所以该型变频器实际上并不可取。
[p]
7变压器耦合输出高压变频器
中高压变频器的主电路拓扑结构,除了前面提到的二电平、多电平和单元串联多重化方案外,1999年,有人提出了一种新型的变压器耦合式单元串联高压变频器主电路拓扑结构。其主要思想是用变压器将三个由高压IGBT或IGCT构成的常规二电平三相逆变器单元的输出叠加起来,实现更高电压输出,并且这三个常规逆变器可采用普通低压变频器的控制方法,使得变频器的电路结构及控制方法都大大简化。
图11是这种新型高压变频器的拓扑结构图,该

图11变压器耦合输出变频器主电路拓扑结构图
(a)3相AC6600V主电路
(b)富士完美无谐波功率单元

图10富士FRENIC4600FM4变频器电路结构图
方案由下列部分组成:
——一个18脉波的输入变压器,可基本实现输入电流无谐波;
——三个常规两电平的三相DC/AC逆变器;
——三个变化为1:1的输出变压器;
——高压电机。
下面从几个方面分析其工作原理。
1)电压关系
考虑电机的线电压,可得:
UKL=Ua1b1+Ub1a2+Ua2b2
ULM=Ub2c2+Uc2b3+Ub3c3(1)
UMK=Uc3a3+Ua3c1+Uc1a1
由于输出变压器的变比为1:1,也就是
Ub1a2=Ua3b3,Uc2b3=Uc1b1,
Uc1a3=Ua2b2,于是可得到,
UKL=Ua1b1+Ua2b2+Ua3b3
ULM=Ub1c1+Ub2c2+Ub3c3(2)
UMK=Uc1a1+Uc2a2+Uc3a3电压间的这种关系体现在图12中。每个逆变器都采用SPWM或空间电压矢量PWM(SVPWM)控制方法,每个逆变器输出线电压的有效值为〔〕aE,其中E为逆变器输入直流电压,a为调制深度,在谐波注入SPWM和SVPWM中a最大可为1.15。由式(2)可得电机线电压的有效值为〔〕aE。
对线电压为2300V的高压电机,E=1090V,采用额定电压为1700V的IGBT就可构成本系统;对线电压为4160V的高压电机,E=1970V,可采用额定电压为3300V的IGBT;而当高压电机的线电压为6600V时,E=3130V,则应采用额定电压为4500V的IGCT;因此本方案具有很强的适应性。
2)电流关系
设电机三相电流平衡,电流的有效值为I,在不考虑电流谐波的情况下ia1=Isin(ωt)ib2=Isin(ωt-120°)(3)ic3=Isin(ωt+120°)
在图12中,ia1=i4-i6,ib2=i6-i2,i2+i4+i6=0,从而有ia1=Isin(ωt+90°)ib2=Isin(ωt-30°)(4)ic3=Isin(ωt-150°)
考虑到输出变压器原边和副边电流相等,可计算得到第一个逆变器的三个输出电流为,ia1=Isin(ωt)ib1=Isin(ωt-120°)(5)ic1=Isin(ωt+120°)
另外两个逆变器的三个输出电流也满足以上关系,即:ia1=ia2=ia3=Isin(ωt)ib1=ib2=ib3=Isin(ωt-120°)(6)ic1=ic2=ic3=Isin(ωt+120°)
也就是说三个逆变器输出电流完全平衡。
3)功率关系在得出电压电流关系式后,我们很容易得到该高压变频器各部分间的功率关系。很显然三个逆变器的视在功率VA1,VA2,VA3为VA1=VA2=VA3=〔〕aEI,而整个高压变频器的视在功率VA为VA=〔〕aEI,也就是说三个逆变器均分了整个变频器的输出。
4)PWM策略
由于三个逆变器电压、电流和功率完全对称,因此三个逆变器可采用完全相同的控制规律,这时加在电机的线电压等于一个逆变器输出线电压的三倍,相当于一个两电平的PWM高压变频器,这种方法虽然简单,但由于dv/dt太大,不宜采用。
一种比较好的方法是将三个逆变器的PWM信号相互错开1/3个开关周期,对SPWM来说就是三个逆变器各自采用一个三角波,且这三个三角波之间相位互差120°。图13是采用这种方法后得到的电机线电压波形,其中电压频率为40Hz,注入了15%的三
中高压变频器主电路拓扑结构的分析比较
次谐波。可以看出这就是一个线电压为7电平的高压变频器,相当于四电平变频器的线电压波形。
5)输出变压器输出变压器在本方案中起着十分重要的作用,也可能是本方案的薄弱环节,因为太大容量的变压器会限制它的应用。一般情况下该变压器可采用图14所示结构。从前面分析知道,输出变压器各绕组间的电压有效值都为〔〕aE,且流过各绕组的电流相等,有效值都为,于是可得到该变压器的容量为〔〕aE,也就是说输出变压器的容量为变频器总容量的1/3,比高-低-高方案中的输出变压器的容量要小的多。
这种高压变频器方案具有如下突出的优点:
1)以三个常规的变频器为核心可构成高压变频器;
2)三个常规变频器平衡对称运行,各自分担总输出功率的1/3;
3)整个变频器的输出可等效为7电平PWM输出波形优于普通三电平变频器,与四电平变频器相同。总谐波畸变THD<0.3%,dv/dt也较低;
4)输出变压器的容量只需总容量的1/3,可以内置,也可以外装;
5)18脉波输入二极管整流器,网侧谐波小,功率因数高。8结语
功率器件串联二电平电流型变频器由于其本身的缺点,使用越来越受到限制。
单元串联多重化变频器是由于当时功率器件耐压太低的产物,系统复杂,器件数量多,体积庞大,故障率高;但却歪打正着,赢得了无可比美的输入输出波形,堪称“完美无谐波”;改进的方法是用高压IGBT或IGCT组成功率单元,以减少单元数,缩小体积,但却是以牺牲波形为代价的,要加输出滤波器,使谐波达标。
采用高压IGBT、IGCT的三电平变频器具有结构简单,可靠性高,器件数量少,效率高的优点,在高压供电面前,能用多电平,谁还会去用多重化呢?但波形稍差,需加LC输出滤波器,即使如此其成本也比多重化变频器低。目前由于器件耐压的限制,输出电压只能达到4.16kV,若要输出6kV,可采用电机Y/△改接的办法,看来这是6kV电机节能改造最经济合理的方案。
变压器耦合输出高压变频器,有望用目前耐压水平的器件实现6kV、10kV高压输出,是一种很有前途的新型高压变频方案。
随着功率器件的不断发展,在中等功率高压变频器中,GTO即将退出舞台,而高压IGBT、IGCT是很有发展前途的器件,是解决中高压变频的希望;IGCT由于其导通压降低、损耗小而占有一定的优势,将成为高压变频器的主要功率器件。
射频工程师养成培训教程套装,助您快速成为一名优秀射频工程师...

