点击浏览:矢量网络分析仪、频谱仪、示波器,使用操作培训教程
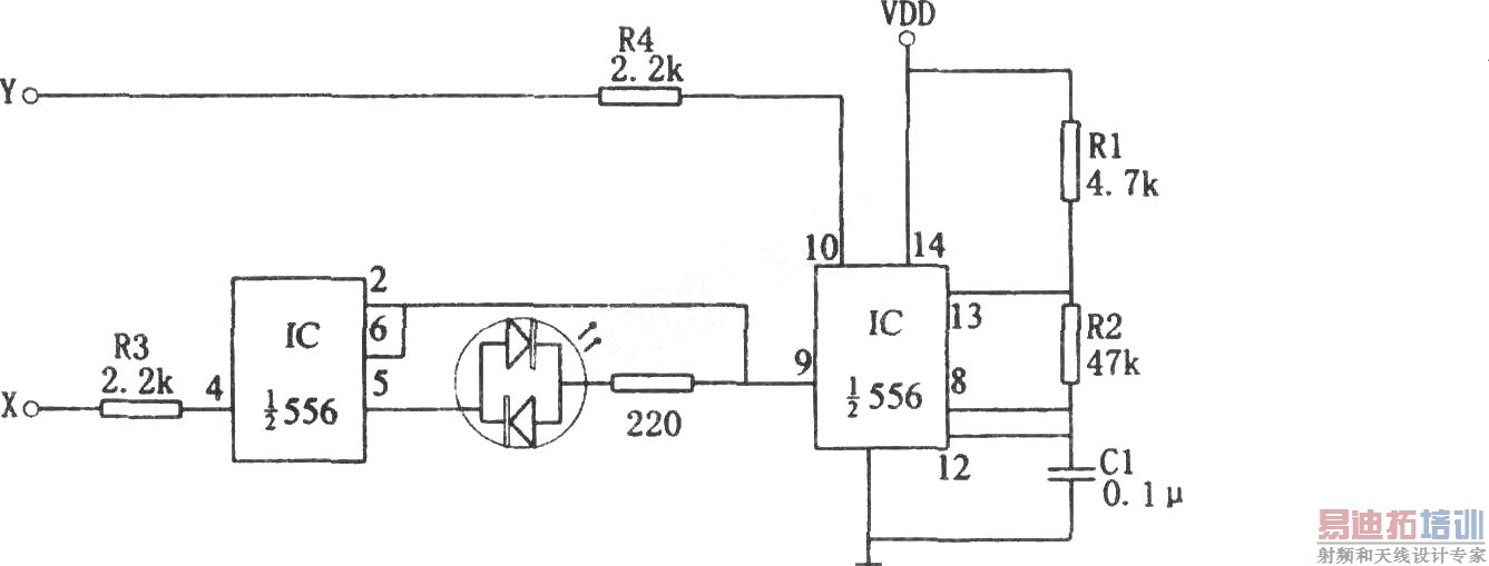
上一篇:556构成的光电子脉冲遗漏检测器 下一篇:用门电路组成的文字显示型逻辑笔之三(CD4069)
<img file= "http: www edatop com uploadfile 2017 0713 20170713093646 延伸阅读:
矢网、频谱仪、示波器、信号源等培训教程合集,购买合集更实惠,让您快速熟悉和精通各种仪器操作【More..】
射频工程师养成培训课程套装,专家授课,让您快速成为一名优秀的射频工程师【More..】
网站地图