- 易迪拓培训,专注于微波、射频、天线设计工程师的培养
二极管、三极管在线快速测试器电路介绍
录入:edatop.com 点击:
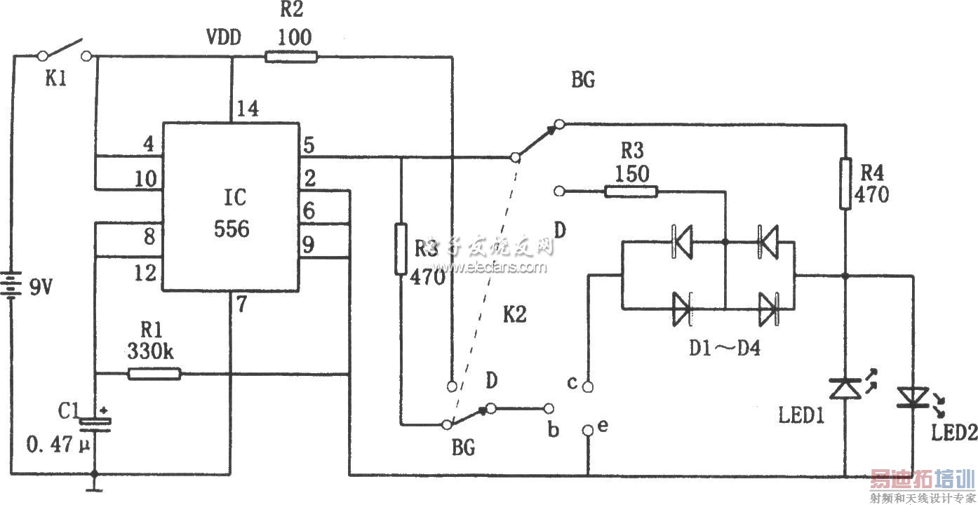
如图所示为基于556的二极管、三极管快速在线测试电路。该测试器由以双时基电路556为核心构成的多谐振荡器和单稳态触发器、发光二极管LED1、LED2等组成。
多谐振荡器由l/2 556和R1、C1等组成,其振荡频率为f=1.44/R1C1。单稳态触发器由另一半556构成,使556的两个输出端⑤脚和⑨脚输出一对极性相反的峰值电压为9V的5Hz的交替方波测试信号。
接通电源,不插器件(管子),若发光二极管LED1、LED2交替发光,则说明测试信号源是正常的。在管子插入,即在线的情况下,能快速指示被测二极管、三极管的好坏和判别管子的极性,测试条件、LED1与LED2闪亮情况和测试结果如下表所示。


