- 易迪拓培训,专注于微波、射频、天线设计工程师的培养
一种高可靠性的频率测量系统
提出并研制了一种高可靠性、高精度、使用简单且便于维护的频率测量系统,该系统用于电力电子测量领域。其硬件系统以嵌入式PC104计算机为测控平台,软件系统以LabWindows/CVI为开发平台,采用测周期法,依据频率大小选用不同的基准频率。经实际测试证实,该设计满足精度和实时性的要求,检测效率高,便于操作与维护。该系统亦可用于其他要求高精度频率测量的领域中。
1 引言
频率是电力电子系统中1个基本的物理量,其测量问题在工程应用中非常重要。通常的测量方案是选用单片机或可编程逻辑器件。然而,在某些特殊场合,工作环境恶劣,要求测量精度高、可靠性强,使用常规的方案难以达到要求,或成本过高。本文提出了一种基于PC104测控计算机的频率测量系统,依据初步测试得到的待测频率大小选用不同的基准频率,测量精度达到0.2%,且实现了同时测量多路信号的频率。
2 总体设计
交变信号的频率是指单位时间内信号周期性变化的次数,即发fx =N/t,可见测量fx须将N或t作为基准,对另一个量进行测量[1]。基本的测量频率方法有两种:一种是测频法,由测量电路给出标准闸门信号t =Tr,测出待测信号在一定的时间间隔Tr内重复变化次数N, 得被测信号的频率为;另一种方法是测周期法,由测量电路提供标准频率信号fr,以被测信号的周期作为闸门,测出在一个被测信号周期内标准信号fr的个数N,得到被测信号的频率为。两种方法均存在计数器的±1量化误差,测频法的相对误差,测周期法的相对误差。前者fx位于分母,其值越大误差越小,因此对于高频信号有较高的精度,而后者fx位于分子,值越小误差越小,对低频信号的测量精度较高。本文以测周期法为原理,提出的测频方案如图1所示。以PC104测控计算机为硬件平台,设计调理模块对信号进行调理,通过PC104总线输入到操作系统平台上,由数据处理算法进行处理,并在液晶显示器上显示。
图1 测频方案示意图
3 硬件设计
本文以PC104测控计算机为硬件平台,选用的功能模块有DMM-32X-AT、OMM-XT和GPIO-MM-XT,可以实现多路频率信号的同时测量。PC104与标准台式PC(PC/AT)体系结构完全兼容,并且具有结构紧凑,体积小,功耗低,使用温度范围宽(-45℃~85℃),可靠性高(单个模块MTBF>20万h),抗恶劣环境,坚固耐用等优点,从而保证了产品的生命周期[2-3]。
图2 传统的周期法测频原理框图
对多路待测频率信号进行分类,将存在先后测试顺序的频率信号共用一组检测电路进行调理,利用多路开关实现信号之间的切换。在测量过程中,实际输入信号存在不确定性及抖动等问题,为了提高测量精度,首先对待测信号进行预处理,通过滤波器滤去高频干扰和低频漂移信号,接着进行线性放大,再经过零比较器整形为矩形波信号,最后通过双稳态电路输入PC104功能模块卡。
传统的测量周期原理框图如图2所示。在待测频率的1个周期中,高电平时间计数器闸门打开进行计数,低电平时关闭,通过测量出高电平时间计算出信号周期。但是如果遇到干扰,待测频率上升沿和下降沿轻微变化时, 计数就会产生一个脉冲的读数误差。同时,对于占空比未知的信号,采用此原理无法测出准确频率。
因此,为减小误差,并且能测量占空比未知的信号,所提出的测频方案首先将待测信号分频,使测频时间为待测频率信号周期的整数倍,而与占空比无关,如图3所示。另外对于高频和低频信号,采用不同的分频系数,以提高测量精度。对于1kHz以下的信号进行二分频,1kHz以上的信号进行四分频。
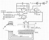
硬件电路原理图如图4所示。
图3改进的测频方法原理框图
图4 硬件电路图
4 软件设计
选用NI公司的LabWindows/CVI为软件开发环境,它以ANSIC为核心,有机结合了数据采集、分析和显示等工具,为自动检测系统提供了一个理想的软件开发环境。待测信号较多时,如果使用单一线程,会造成测量或激励冲突,导致系统死机,难以保证实时性。为避免这一现象,在频率量测量程序中,本文使用了多线程技术——线程池。线程池实现了多个任务分时占有CPU,可在一个时间段内并行完成多个任务,适用于需要不连续地执行多次或在循环中执行的任务[4]。同时,软件使用SQLToolkit工具包,记录测试数据,并可进行离线数据分析。软件系统示意图如图5。为了测量多路信号,使用三种功能模块同时测量。
图5 软件结构示意图
4.1 DMM-32-XT模块测频
DMM-32-XT的板载频率有10kHz和10MHz两种,根据输入频率的不同,选用不同的板载频率来测量。首先用10kHz进行测频。计数器是减记数的方式,所以在检测到低电平时,往计数器0赋初值0;当遇到高电平时,计数器自动开始减数。直到再次遇到低电平时停止。这时,将计数器中的值锁存并读出。先从计数器读出低位low,再读出高位high。可求出频率为:
为使测量误差小于0.5%,由得fx≤50,如果待测频率分频后大于50Hz,为了精度更高,将选用10MHz的板载频率再次测量,过程相同。程序流程图如图6。
4.2 OMM-XT模块测频
OMM-XT模块只有一种大小为4MHz的板载频率,在测低频时,以4MHz作为基准频率,计数器会产生溢出。为解决这个问题,将计数器1和计数器2的级连,把计数器1的输出设置为计数器2的输入。计数器1对4MHz分频,产生50kHz的方波,计数器2用此频率作为基准频率计数。而在测高频时,只用计数器2进行测频即可。
为使测量误差小于0.5%,由得fx≤250,为了保留一定的裕度,设定fx≥200时换用测高频方式,即只用计数器2进行测频。同理,由
得fx≤20kHz,当待测信号频率大于20kHz时,精度无法保证,因此该法只适用于20kHz以下的频率。
4.3 GPIO-MM-XT模块测频
GPIO-MM-XT功能模块是基于FPGA的PC104计数器和数字I/O模块,嵌入两个CTS9513计数逻辑器件。其板载频率为40MHz,软件可配置16分频、256分频、4096分频、65536分频,得到大小不同的基准频率。测频原理类似于上述模块。程序流程图如图7。
图6 DMM-32X-AT模块测频流程图
图7 GPIO模块测频流程图
5 实验结果
使用EE1411型合成函数信号发生器产生的频率信号作为输入,对每个信号进行10次测量,得到的实验数据如表1所示,可见测量误差在0.2%以下。
6 结论
本文详细论述了一种高精度频率测量系统,该系统在设计上充分考虑了现场使用环境的特点和用户需求,并为离线数据分析处理提供方便。硬件上采用PC104总线模块,保证系统的高可靠性。软件平台采用NI公司的LabWindows/CVI,软件设计面向测试过程,界面友好,为功能扩展提供了良好基础。经实际测试表明,该系统用于电力电子测量中,满足相应的测试要求和测试指标,操作简单,可靠性好,检测效率高,便于携带和维护。
上一篇:利用单片机ADuC834的频率智能化测量
下一篇:基于虚拟仪器的电机故障声测系统


