- 易迪拓培训,专注于微波、射频、天线设计工程师的培养
基于GPRS的配变监控系统的设计与实现
1、引言
配电变压器是联系电网和用户的基础,它的运行状况直接关系到用户能否可靠的使用电能,因此有必要对它进行数据采集和实时监控.目前国内已出现的配变数据采集通信主要有有线与无线两种方式.有线通信方式有电话线、电力线载波和光纤等,它们存在通信易受干扰、可靠性低等缺点,难以普及,而无线电台通信方式由于需要进行主站建设,费用较高.随着无线通信技术与通信网络的迅速发展,特别是基于GSM数字移动通信系统的GPRS技术的成熟,为配变监测系统提供了新的通信方式。
本文提出了一种基于GPRS网络的配变远程监控系统的设计方案,解决了配变参数远程传输问题,实现实时数据采集和实时负荷监测的功能.并基于ARM 控制器设计了一种先进的配变监测器,为电力部门的专业分析(如负荷预测、线损分析、故障判断、用电质量等)提供实时数据,进而提高了配电网运行的经济性和安全性。
2、GPRS 通信技术
通用分组无线业务 (General Packet Radio Service,GPRS)是在现有的GSM数字移动通信系统基础上发展起来的一种移动分组业务,它采用分组交换技术,提供端到端的、广域的无线IP连接,与GSM的电路交换数据传送方式相比,GPRS特别适用于间断的、突发性的或频繁的、少量的数据传输,也适用于偶尔的大数据量传输.它的主要技术特点有:
(1)传输速率高.GPRS采用了4种不同的编码方式:CS-l~CS-4,每个用户最多可同时使用8个时隙,最高理论速度为l71.2kbps的传输速率。
(2)实时在线.即使没有数据需要传送,仍一直与网络保持联接,处于“一直在线”状态。
(3)GPRS的核心网络层采用IP技术,提供了与现有数据网的无缝连接。
(4)费用低.在网络建设方面只须沿用现有的GSM 网络来发展即可,由于数据实现分组发送和接收,系统通常按流量计费,用户可以总是在线,服务成本低。
(5)网络的覆盖范围很广。
GPRS的用途十分广泛,包括通过手机发送及接收电子邮件,在互联网上浏览数据等.将GPRS应用于配变监控系统,不仅可以满足配变监控系统数据传输实时性的要求,而且节约成本,实现灵活方便。
3、系统结构
系统由监控终端、GPRS通信网络和监控中心站构成,如图1所示.变压器监控终端安装在变压器现场,采集变压器二次端的电气参数和一些开关量,通过GPRS modem定时上传采集信息到位于变电所的监控中心站,当变压器三相电力参数出现异常立即向中心站上传报警信息;同时,当中心站发送控制命令到监控终端,监控终端通过GPRS modem接收命令,可以控制变压器的一些开关量.GPRS网络是监控终端与中心站通信的桥梁,监控终端的采集信息和报警信息上传,中心站控制命令下达都是通过GPRS网络进行无线通信.GPRS网络与Internet网是无缝链接的,中心站借助ADSL 专线接入Internet从而进入GPRS网络,一方面与监控终端双向通信,另一方面提供了一个可视化界面,让用户足不出户了解远方变压器的运行状况.当变压器出现报警信息,中心站可以及时得知并通知就近值班员排除故障,大大缩短故障排除时间,提高配电网运行的可靠性和安全性。

图1:系统结构图
4 配电变压器监控终端硬件组成及原理
监控终端是系统的核心部件,其主要作用有:
(1)过流保护:实现了对配变的过流保护,保证了供电的可靠性;
(2)远程通信:实现终端的数据远程传输;
(3)采集模拟量:实现采集三相电压和三相电流;
(4)抄表:抄取电子电度表的电度示值.
配电监控终端是由ARM 处理器、铁电存储器、跳闸合闸继电器、抄表RS485 模块、按 键、显示模块、电能AD芯片ATT7022B、GPRS 模块以及抄表RS485 模块组成.其方框图如图 2 所示。

图2:配变终端原理框
ARM 处理器通过SPI 接口读取ATT7022B 内部的数据并进行处理,将所取得的数据和通过RS485模块读取的电度表的电度示值存入铁电存储器,并每隔一段时间由GPRS 模块把数 据发送到主站服务器.ARM 处理器通过AD的数据判断是否过流保护产生跳合闸信号保护配 电变压器,并将报警通过GPRS 模块发送主站。
4.1 CPU 模块
CPU 是终端的核心部分,采用的是ST 公司的STR710 处理器具有ARM7 内核,ARM7 处理器 具有低功耗的32位RISC 处理器,支持16 位压缩指令集Thumb,具有嵌入式ICE-RT 逻辑, 调试开发方便.STR710 处理器具有丰富的外设以及I/O 接口,内部具有大容量的程序存储 器FLASH 和RAM,功能强大的ARM处理器可以处理许多复杂控制的应用场合,由于其丰富的 外设和众多的I/O 口可以简化许多外设,降低成本,具有低成本、低功耗和高性能等优点.因此STR710可以处理数据的采集以及分析数据,还要进行通讯以及其它工作的控制和协调。
4.2 AD 模块
AD 模块采用以电能AD 芯片ATT7022B 为基础的采样模块.ATT7022B 是一款具有高可靠性、高精度、高稳定性的三相基波/谐波电能计量芯片,在1000:1 的动态范围内功率测量精度优于0.1%,电流和电压的有效值测量精度优于0.5%.ATT7022B 可以单独计量基波电能,消除谐波对电能计量的负面影响,为电力部门公平计费提供参考依据.其内部集成7 通道的 16 位高精度ADC 和24位高速DSP,第七路ADC 可用于防窃电,片上集成有温度传感器,通 过SPI 通讯接口输出三相多功能电表所需的各项电能参数.ATT7022B 可以同时给出总有功/ 无功电能、基波有功/无功电能、谐波有功/无功电能、视在电能等参数.电压采集方式以电压传感器,电流采集方式以电流传感器。
4.3 抄表485 模块
STR710 处理器本身外设的串口与MAX3485 连接转为485 通讯,通过485 通讯与电度表相接读出符合DL/T645 多功能电能表通信规约电度表的电度示值。
4.4 数据保存
使用铁电存储器FM3164 来保存各种数据,防止这些数据掉电丢失.这些数据包含终端 采集的数据、主站的IP地址、校表精度参数以及其他参数的设置.铁电存储器也可以保证 掉电时终端时钟运行.STR710 处理器利用IIC 总线连接FM3164。
4.5 GPRS模块
GPRS 模块是基于配电变压器监控系统数据传输的基础,终端稳定的传输对于系统正常的运行有至关重要的作用.其工作时间要大于系统运行时间的99%,工作温度在-15 度-60 度范围.配电变压器监控终端ARM 处理器外设中232 接口作为处理器与GPRS 模块通信接口,GPRS 无线通讯模块采用SIMCOM 公司的ITM-100 增强型.该模块内置TCP/IP 协议栈,支持CMNET 接入,CPU 对GPRS 模块控制采用AT 指令集,利用AT 指令集将数据以TCP 协议形式发到主 站上.在实际运行中为了保证数据的可靠性采取了补测和重发机制。
5、配电管理系统主站软件和终端软件
配电主站软件主要提供以下功能:
(1)运行曲线:每天三相96 点的电压、电流、有功功率、无功功率、功率因数、电度 等的曲线图;
(2)每日报告:电压电流最大值、最小值发生时间及数值、变压器运行时间、供电质量分析、功率因数越限时间、停电记录、日抄表、电压合格率等;
(3)负荷曲线、电能计量等管理功能;
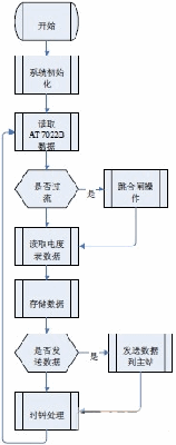
(4)异常报警功能. 配电终端的软件流程图3 所示:

图 3:配电终端的软件流程图
6 结束语
GPRS 通信有着接入快、价格低廉、稳定可靠和实时性强等优点,比其他方式通讯有着 不可替代优点.基于GPRS 配电变压器管理系统为电力公司实现自动抄表、线损分析、配变 监测、异常报警等功能.系统实际运用良好,工作稳定。
本文作者创新点:1)通过GPRS 模块的无线数据传输功能实现了对配变信息的无线远程监测。2)通过合理的软硬件设计搭建了远程监测平台,可以实现电力安全监控系统的安 全性、可靠性、兼容性和经济性。


