- 易迪拓培训,专注于微波、射频、天线设计工程师的培养
超高精度隧道式硅微加速度计反馈控制电路设计*
隧道加速度计的制备和检测原理
典型隧道加速度计由隧尖、质量块、支承梁、驱动电极、隧尖对应电极以及相应的反馈控制电路组成,其基本结构图和工作原理框图如图1所示;图2显示的是北京大学微电子研究院微米纳米加工国家重点实验室使用MEMS标准工艺加工出来的基于电子隧道穿通的加速度计以及封装形式。
根据量子力学的隧道原理,当隧道针尖和对电极原子间的间距小到纳米量级时,电极和针尖中的电子都有一定的几率跨越隧道势垒到达对方的,在电极偏压的作用下,电子从隧道针尖到对电极的透射几率加强;同时,抑制了电子从电极到隧道针尖的电子透射几率。
起始状态下,隧尖与对应电极之间距离远大约为1mm,没有隧道电流产生,对系统加电后,在驱动力的作用下,隧尖与对应电极逐渐接近,此时驱动静电力和弹性回复力都相应增大。当距离达到1mm左右的时候,有可检测的隧道电流产生,随着距离的缩小,隧道电流呈指数增长,在反馈控制电路的作用下,驱动电压下降,静电驱动力相应下降,最终与弹性回复力达到平衡,此时系统处在闭环工作状态下。当有正向外界加速度使隧道间距缩小时,静电力迅速减小而弹性力基本不变,产生向上的回复力,将质量块拉回平衡位置,从而使质量块位置基本保持不动,当有负向外界加速度使隧道间距增大时,静电力朝相反方向变化,同样使质量块位置基本保持不动,通过反馈控制电压的大小即可读出外界加速度的大小。
在隧道式加速度计中,有三个引出电极,反馈电极、偏置电极和隧道针尖对电极,分别对应于反馈端、偏置电压端和隧道电流输出端,反馈端和偏置电压端是共地的,其所共的地是隧道电流端,隧道电流端的电压大小是在隧道式加速度计中,有三个引出电极,反馈电极、偏置电极和隧道针尖对电极,分别对应于反馈端、偏置电压端和隧道电流输出端,反馈端和偏置电压端是共地的,其所共的地是隧道电流端,隧道电流端的电压大小是由外接电路确定的,一般是将隧道电流经大电阻转换位mV级的电压,再进行后续的处理。
在电路图中,因表头的封装形式还未定,故用三个连接点表示。
2FK:2代表封装壳的2引脚,电气特性为反馈端;
3PZ:3代表封装壳的3引脚,电气特性为偏置电压端;
4TC:4代表封装壳的4引脚,电气特性为隧道电流端。
总体设计框图如图4所示。
I-V转换电路
因隧道电流的噪声本身所具有的1/f噪声和其它噪声,使隧道电流输出端的电压值本身存在mV级的噪声非常大的电压,以此作为反馈端和偏置端的参考地,势必影响整个隧道式加速度计的检测精度。故在本设计中,要尽量降低参考地的噪声和外界干扰。可利用运算放大器的虚短原理来实现,故前级放大电路设计成如图5形式。
通过反馈电阻R8将隧道电流转换为隧道电压。C10起缓冲输出的作用,C10和R8相并为高通滤波,其滤波频率为,所有高通频率的叠加为所需要的波形,C10的大小决定信号的灵敏度。通过选择较大容值的C10可滤除极低频的噪声。
同时,也对运放提出了较高的要求,要求偏置电流要小、噪声要低,故选用LTC6078AMS8,此运放的偏置电流和偏置电压都较小。
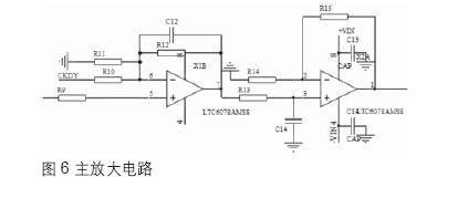
主放大电路
电阻R9前接在运放X1A后,同相放大;CKDY端为参考电压端,反相放大;电阻R13和电容C14,组成一级无源低通滤波器,来大致设定隧道式加速度计的频响范围。
因放大倍数较高,需要两极放大,
反馈电压
通过R19和C19串联,来缓冲反馈端的电压变化,使反馈端在上电时,反馈电极能在静电力的作用下,缓慢拉近到能产生隧道电流的间距。
隧道电流通过运放、电阻转化为对应的负相电压值,电压经过两极同相主放大后,经过电阻R17反馈回反馈电压端,来稳定隧尖在很小的范围内动态变化。添加反馈电压的大小与所受加速度的关系
稳压模块
为了能用同一的电池供电,故需要对电源进行升压和降压处理。稳压模块的噪声要小,尤其是低频噪声一定要小,选用开关型稳压源时,其高频噪声对电路的影响不大,可不加后续的直流稳压模块。升压到20V的芯片采用LT1615ES5。
因隧道式加速度计所需要的偏置电压和参考电压都只有几十mV,故直流降压后的电压越小越好,故选用能降压到1.2V的芯片,LT3020EMS8-1.2,其电路图示于图9。
此电路选用±2.5V电源供电。
所选用器件清单:
LT1615ES5 1片
LT3020EMS8-1.2 1片
LTC6078AMS8 2片
隧道加速度计的开环和闭环测试
图11呈现的是封装好的加速度计表头和控制电路实现信号连接后的情景,以及加电后,在静态-1g加速度输入下测量电压输出的情景。
图12显示的是在实验室环境下,手轻触桌面观测到的加速度信号。
静态标定
隧道加速度计表头与反馈控制电路联试成功后,在清华大学精密仪器系进行了静态标定和噪声测试,将加速度计固定在分度头上,在0°、20°、40°、50°、60°、70°、80°和90°分别记录反馈端电压的输出。输出电压与加速度的关系曲线如图14所示。在1g的量程范围内非线性为1%。反馈端电压灵敏度为811mV/g,驱动电压灵敏度约为200mV/g。

噪声测试

完成静态标定后,采用HP35670A频谱测试分析仪对驱动电压的输出信号进行了噪声频谱测试,测试曲线如图15所示,电压噪声值除以相应的驱动电压灵敏度,即可得到加速度噪声频谱曲线,如图16所示。1.25-100Hz范围内,噪声幅值平均值为142μg/Hz1/2,最大值小于500μg/Hz1/2(忽略50Hz工频干扰),因此,用参赛电路对加速度计进行伺服得到性能可以满足对0.5mg的加速度的测量,这个性能指标已经能够满足加速度计市场高端用户的需要,但是相对于隧道电流检测原理的测量理论值,即,可分辨0.001mg的加速度输入还有一定距离,因此,进一步工作还在进行中。
射频工程师养成培训教程套装,助您快速成为一名优秀射频工程师...

