- 易迪拓培训,专注于微波、射频、天线设计工程师的培养
一种采用自动校正的ups蓄电池组巡检系统
录入:edatop.com 点击:
1 引言
数字化控制技术在ups中应用日益广泛,提高了产品的集成度,增强了系统的柔性和智能性。准确、及时地检测出蓄电池组中每一节电池的状态就成了UPS系统可靠运行的一个必不可少的组成部分。蓄电池组中的每一节电池的电压、电流通过DSP采样,从而分析实现了电池巡检数字化管理,电池的智能化管理全面提高UPS稳定性,提高了系统运行的可靠性。多节电池串联后的高压问题成为蓄电池巡检必须解决的问题,要求每一节电池的采样必须实现电气隔离,硬件设计必须考虑到系统的复杂性、稳定性和成本。在实际应用中,UPS系统中电池巡检方法很多,但各种方法均存在缺陷,本文提出了一种较为合理的科学方法,将每一节电池的电压信号经数字光耦无源耦合后,由DSP采样,通过软件实现非线性自动校正。由于普通的数字光耦存在严重的温度漂移缺点,采用线性光耦对电池组整体电压进行采样,通过DSP计算,解决温度漂移问题,实现了电池巡检的数字化管理。该设计具有设计经济、调试智能、运行稳定可靠等优点。
2 UPS中电池组巡检管理的重要性
UPS电源在工业、交通、通讯行业中广泛应用,实际应用中将蓄电池进行串、并联构成蓄电池组来提高输出电压和扩大输出容量,为确保电池组能正常工作,需要监测蓄电池的工作状态。蓄电池单体的电压和工作电流的临测是了解蓄电池组工作状态的重要手段。UPS的电池组巡检监控原理是通过采集电池组的充放电电流及每节电池的工作电压,经数字处理器分析,提示每节电池的工作状态,完成先进的电池管理功能(包括自动均浮充转换控制、电池预告警关机、定期自动维护、容量检测、后备时间预测),从而提高了电池使用寿命。
3 几种常见蓄电池巡检方法的比较
3.1继电器切换法
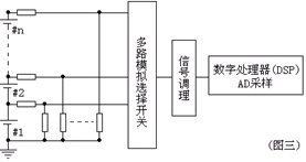
通过轮流驱动继电器(C1到Cn),采用继电器的触点将被测的一个电池单体接入一个共用的信号采样回路(其他的电池两端悬空),实现对电池组中的每一节电池单体的两端电压进行采样(如图1所示),这种方法缺点是继电器的动作速度慢,并存在有限次数的机械寿命与动作噪声。

3.2串行模数转换器
采用串行模数转换器ADC把电池电压转化为串行格式的数字信号(如图2所示),通过数字光耦隔离传输到串行数据总线,由DSP读回每一数据通道的电池电压。这种方法,缺点是每一路串行ADC需要独立的辅助电源,信号调理电路、数字信号隔离结构复杂,并且串行模数转换器ADC成本偏高。

3.3电阻网络
采用电阻构成分压网络,把整个电池组的各个电池连接点电压衰减到电子模拟开关可以接受的程度。该电路最为简单,但是该电路测量回路与蓄电池回路并不隔离,存在安全隐患问题,并且采用网络电阻进行梯度衰减会造成采样精度递减。

为了克服现有技术的不足,本文提出一种利用数字光耦实现了无源隔离的蓄电池电压监测方法。通过软件进行二次曲线补偿来解决数字光耦的非线性问题,并结合线性光耦对电池组整体电压实现精确采样,就可以求解因数字光耦的温度漂移而造成的巡检偏差。
4 由数字光耦组成的电池巡检电路与二次曲线补偿
采用数字光耦实现无源隔离的蓄电池电压检测,无需辅助电源即可实现强电与弱电隔离,电路拓朴如图4所示,具有简洁、安全、稳定、经济等特点,但对于模拟信号来说数字光耦的缺点是因为输入输出的线形较差,并且随温度变化较大,需要对数字光耦的温度漂移进行校正和非线性进行补偿。

每单元的数字光耦与一个电阻串联后并联在蓄电池单体的两端,流过光耦的发光二极管电流的大小与电池单体电压直接相关。在实际应用中,选择合适的串联电阻R的阻值,数字光耦的发光二极管中通过的电流IF与光敏接收端得到的电流IC可以认定为二次函数的关系,光敏电流通过电阻变化为对应的电压信号,通过软件对数字光耦实现二次曲线补偿来解决非线性问题(如图5所示)。

光耦输出的电压y是电池电压x的二次函数,其中由于光耦的离散性对应着不同的二次曲线y=ax2+bx。

为了实现每节电池能进行独立二次曲线补偿,采用准确的基准电压源模拟每节电池充满时的电压(B采样点)和半电压(A采样点),DSP自动收集定标信息,并根据采样信号的区间可以判断定标点A或B实现自动定标,利用A(x1,y1)、B(x2,y2)来求解二次函数的系数a[ i]、b[ i],并将系数保存于非挥发性记忆体中。完成定标操作后,系统重启并开始初始化,DSP读回二次函数的系数,通过二次曲线补偿求解到每一节电池电压Uf[ i],其中i是电池总数单节电池的序号,也就是说通过二次曲线补偿后光耦输出信号与电池的实际电压成性线关系,如图6所示。
5 数字光耦的温度漂移校正
温度对于数字光耦的特性来说有较大的影响,例如光耦发光二极管的正向导通压降,光耦右侧的光敏三极管的工作点。如图6所示,当温度从T1升高到T2时,光耦输出的电压值从y1增大到y2,经DSP采样、二次曲线补偿运算得到x2,由于温度升高,使得计算得到的电池电压从x1漂移到x2,因此要在较宽的温度范围内达到高的测量精度,就必须对温度变化产生的影响予以补偿。
温度补偿的方法有很多,其中典型的方法是采样得到温度量,程序查温度结合电压补偿曲线表实现补偿,缺点是相同数字光耦的特性不一定完全一致,有着不同的温度漂移曲线,在应用工程中N节电池补偿曲线表的预建立非常困难,该方案并不理想。
本文温度补偿采用与具体温度无关的补偿方法,由于经过二次曲线补偿后数字光耦输出电压信号与电池的电压成线性关系(如图6所示),当受温度漂移时光耦输出信号量y2-y1=y4-y3时,那么电池电压漂移量x2-x1=x4-x3,也就是说数字光耦产生的电池电压每伏所对应的偏差量(UΔ)是相同的。如果利用线性光耦转换蓄电池组两端的准确电压,就可以求解得到电池电压每伏所对应的偏差量(UΔ),从而补偿光耦的温度漂移。

一般地ups电源都设计有直流母线电压(电池组电压)监控电路,由于线性光耦温度漂移很小,输入输出的线形较好,抗干扰能力强,有优越的隔离性能,能有效地抑制共模干扰等优点,直流母线电压的采样电路可以采用线性光耦,为了保证线性光耦的工作,必须提供与采样信号地隔离的辅助电源。电路拓朴如图7所示,电池组电压经过R1与R2分压后经线性光耦输出得到差分信号u0,经后一级运放信号调理得到与电池组电压成比例的采样信号UA。UA与蓄电池组的电压成比例,且不受工作温度的影响,利用UA与对应每一节电池采样电压的累加和UΣ求得总的采样偏差ΣUΔ,根据偏差ΣUΔ计算电池的每伏电压补偿量,就可以得到每一节电池接近真实的电压,数学表达式如式①、②、③所示。
将二次曲线补偿后的每一节电池电压进行累加得到UΣ,其中n是电池组的电池节数。
①
求得因数字光耦的温度漂移造成的电池组电压的偏差。
②
利用偏差ΣUΔ计算电池的每伏电压补偿量,就可以得到每一节电池接近真实的电压。
③
6 蓄电池工作电流的采样与分析
判断蓄电池寿命状况的最佳测试方法是带负载测试即容量测试,UPS运行期间可以自动关断整流模块输出,蓄电池组向逆变模块供电。考虑到蓄电池组工作在大电流高电压的危险状态,电流检测采用霍尔传感器,实现了电流采样信号与高电压的母线隔离(如图7所示),当蓄电池组由单节电池串联组成时,直流母线的工作电流就是每节电池的放电电流,结合每一节电池的电压就能判断每一节电池的状态,并能将信号以LCD图形、文字方式直观显示,也可以串口等通讯方式报告电池状态。

图8
7 结论
采用数字光耦对蓄电池组的单体电池电压进行巡检,配合一个线性光耦单元对电池组整体电压进行监测,并利用霍尔传感器检测电池工作电流,采用软件进行二次曲线补偿,解决了数字光耦的非线性与温度漂移问题,经DSP分析电池组的工作电流及电压就可以推算出蓄电池内部真实的等效内阻,及时、有效地报告弱电池和潜在失效电池,保证了UPS系统运行的可靠可性与稳定性。
数字化控制技术在ups中应用日益广泛,提高了产品的集成度,增强了系统的柔性和智能性。准确、及时地检测出蓄电池组中每一节电池的状态就成了UPS系统可靠运行的一个必不可少的组成部分。蓄电池组中的每一节电池的电压、电流通过DSP采样,从而分析实现了电池巡检数字化管理,电池的智能化管理全面提高UPS稳定性,提高了系统运行的可靠性。多节电池串联后的高压问题成为蓄电池巡检必须解决的问题,要求每一节电池的采样必须实现电气隔离,硬件设计必须考虑到系统的复杂性、稳定性和成本。在实际应用中,UPS系统中电池巡检方法很多,但各种方法均存在缺陷,本文提出了一种较为合理的科学方法,将每一节电池的电压信号经数字光耦无源耦合后,由DSP采样,通过软件实现非线性自动校正。由于普通的数字光耦存在严重的温度漂移缺点,采用线性光耦对电池组整体电压进行采样,通过DSP计算,解决温度漂移问题,实现了电池巡检的数字化管理。该设计具有设计经济、调试智能、运行稳定可靠等优点。
2 UPS中电池组巡检管理的重要性
UPS电源在工业、交通、通讯行业中广泛应用,实际应用中将蓄电池进行串、并联构成蓄电池组来提高输出电压和扩大输出容量,为确保电池组能正常工作,需要监测蓄电池的工作状态。蓄电池单体的电压和工作电流的临测是了解蓄电池组工作状态的重要手段。UPS的电池组巡检监控原理是通过采集电池组的充放电电流及每节电池的工作电压,经数字处理器分析,提示每节电池的工作状态,完成先进的电池管理功能(包括自动均浮充转换控制、电池预告警关机、定期自动维护、容量检测、后备时间预测),从而提高了电池使用寿命。
3 几种常见蓄电池巡检方法的比较
3.1继电器切换法
通过轮流驱动继电器(C1到Cn),采用继电器的触点将被测的一个电池单体接入一个共用的信号采样回路(其他的电池两端悬空),实现对电池组中的每一节电池单体的两端电压进行采样(如图1所示),这种方法缺点是继电器的动作速度慢,并存在有限次数的机械寿命与动作噪声。

3.2串行模数转换器
采用串行模数转换器ADC把电池电压转化为串行格式的数字信号(如图2所示),通过数字光耦隔离传输到串行数据总线,由DSP读回每一数据通道的电池电压。这种方法,缺点是每一路串行ADC需要独立的辅助电源,信号调理电路、数字信号隔离结构复杂,并且串行模数转换器ADC成本偏高。

3.3电阻网络
采用电阻构成分压网络,把整个电池组的各个电池连接点电压衰减到电子模拟开关可以接受的程度。该电路最为简单,但是该电路测量回路与蓄电池回路并不隔离,存在安全隐患问题,并且采用网络电阻进行梯度衰减会造成采样精度递减。

为了克服现有技术的不足,本文提出一种利用数字光耦实现了无源隔离的蓄电池电压监测方法。通过软件进行二次曲线补偿来解决数字光耦的非线性问题,并结合线性光耦对电池组整体电压实现精确采样,就可以求解因数字光耦的温度漂移而造成的巡检偏差。
4 由数字光耦组成的电池巡检电路与二次曲线补偿
采用数字光耦实现无源隔离的蓄电池电压检测,无需辅助电源即可实现强电与弱电隔离,电路拓朴如图4所示,具有简洁、安全、稳定、经济等特点,但对于模拟信号来说数字光耦的缺点是因为输入输出的线形较差,并且随温度变化较大,需要对数字光耦的温度漂移进行校正和非线性进行补偿。

每单元的数字光耦与一个电阻串联后并联在蓄电池单体的两端,流过光耦的发光二极管电流的大小与电池单体电压直接相关。在实际应用中,选择合适的串联电阻R的阻值,数字光耦的发光二极管中通过的电流IF与光敏接收端得到的电流IC可以认定为二次函数的关系,光敏电流通过电阻变化为对应的电压信号,通过软件对数字光耦实现二次曲线补偿来解决非线性问题(如图5所示)。

光耦输出的电压y是电池电压x的二次函数,其中由于光耦的离散性对应着不同的二次曲线y=ax2+bx。

为了实现每节电池能进行独立二次曲线补偿,采用准确的基准电压源模拟每节电池充满时的电压(B采样点)和半电压(A采样点),DSP自动收集定标信息,并根据采样信号的区间可以判断定标点A或B实现自动定标,利用A(x1,y1)、B(x2,y2)来求解二次函数的系数a[ i]、b[ i],并将系数保存于非挥发性记忆体中。完成定标操作后,系统重启并开始初始化,DSP读回二次函数的系数,通过二次曲线补偿求解到每一节电池电压Uf[ i],其中i是电池总数单节电池的序号,也就是说通过二次曲线补偿后光耦输出信号与电池的实际电压成性线关系,如图6所示。
5 数字光耦的温度漂移校正
温度对于数字光耦的特性来说有较大的影响,例如光耦发光二极管的正向导通压降,光耦右侧的光敏三极管的工作点。如图6所示,当温度从T1升高到T2时,光耦输出的电压值从y1增大到y2,经DSP采样、二次曲线补偿运算得到x2,由于温度升高,使得计算得到的电池电压从x1漂移到x2,因此要在较宽的温度范围内达到高的测量精度,就必须对温度变化产生的影响予以补偿。
温度补偿的方法有很多,其中典型的方法是采样得到温度量,程序查温度结合电压补偿曲线表实现补偿,缺点是相同数字光耦的特性不一定完全一致,有着不同的温度漂移曲线,在应用工程中N节电池补偿曲线表的预建立非常困难,该方案并不理想。
本文温度补偿采用与具体温度无关的补偿方法,由于经过二次曲线补偿后数字光耦输出电压信号与电池的电压成线性关系(如图6所示),当受温度漂移时光耦输出信号量y2-y1=y4-y3时,那么电池电压漂移量x2-x1=x4-x3,也就是说数字光耦产生的电池电压每伏所对应的偏差量(UΔ)是相同的。如果利用线性光耦转换蓄电池组两端的准确电压,就可以求解得到电池电压每伏所对应的偏差量(UΔ),从而补偿光耦的温度漂移。

一般地ups电源都设计有直流母线电压(电池组电压)监控电路,由于线性光耦温度漂移很小,输入输出的线形较好,抗干扰能力强,有优越的隔离性能,能有效地抑制共模干扰等优点,直流母线电压的采样电路可以采用线性光耦,为了保证线性光耦的工作,必须提供与采样信号地隔离的辅助电源。电路拓朴如图7所示,电池组电压经过R1与R2分压后经线性光耦输出得到差分信号u0,经后一级运放信号调理得到与电池组电压成比例的采样信号UA。UA与蓄电池组的电压成比例,且不受工作温度的影响,利用UA与对应每一节电池采样电压的累加和UΣ求得总的采样偏差ΣUΔ,根据偏差ΣUΔ计算电池的每伏电压补偿量,就可以得到每一节电池接近真实的电压,数学表达式如式①、②、③所示。
将二次曲线补偿后的每一节电池电压进行累加得到UΣ,其中n是电池组的电池节数。
① 求得因数字光耦的温度漂移造成的电池组电压的偏差。
②利用偏差ΣUΔ计算电池的每伏电压补偿量,就可以得到每一节电池接近真实的电压。
③6 蓄电池工作电流的采样与分析
判断蓄电池寿命状况的最佳测试方法是带负载测试即容量测试,UPS运行期间可以自动关断整流模块输出,蓄电池组向逆变模块供电。考虑到蓄电池组工作在大电流高电压的危险状态,电流检测采用霍尔传感器,实现了电流采样信号与高电压的母线隔离(如图7所示),当蓄电池组由单节电池串联组成时,直流母线的工作电流就是每节电池的放电电流,结合每一节电池的电压就能判断每一节电池的状态,并能将信号以LCD图形、文字方式直观显示,也可以串口等通讯方式报告电池状态。

图8
7 结论
采用数字光耦对蓄电池组的单体电池电压进行巡检,配合一个线性光耦单元对电池组整体电压进行监测,并利用霍尔传感器检测电池工作电流,采用软件进行二次曲线补偿,解决了数字光耦的非线性与温度漂移问题,经DSP分析电池组的工作电流及电压就可以推算出蓄电池内部真实的等效内阻,及时、有效地报告弱电池和潜在失效电池,保证了UPS系统运行的可靠可性与稳定性。
射频工程师养成培训教程套装,助您快速成为一名优秀射频工程师...
射频和天线工程师培训课程详情>>

