- 易迪拓培训,专注于微波、射频、天线设计工程师的培养
HL601A双电平保护器厚膜集成电路及应用
1 引言
电力电子运行装置是电力电子技术的核心,一个装置投入运行后的稳定性和可靠性,与其保护性能是否完善和反应灵敏密切相关。通常电力电子装置设置的保护有:过压、过流、直通、短路、缺相等许多种,保护电路借助于传感器检测装置的运行参量,与设计设定的门槛值进行比较,当超过该门槛值时便进行相应的保护,常用的方法是借助于比较器和设定门槛的电位器。对大批量生产的电力电子装置,这种调试方法工作量大,且因电位器滑头的接触是否可靠,参数分散性等因素都会给设备的可靠性带来影响。陕西高科电力电子有限责任公司生产的双电平保护器厚膜集成电路HL601A,可以弥补上述不足,它采用集成电路封装,翻转门槛固定,给电力电子成套装置的调试和维护带来很大的方便。
2 HL601A简介
HL601A能实现过电流、过电压、过热等信号的双电平保护,它开创了多电平保护器的先例,具有动作门限准确、动作迅速及可靠性高的特点。它具有两级翻转电平,当达到第一级翻转电平时(额定值的120%)给出报警信号,在过载信号消失后能自动复位。此电平能提醒值班人员注意,使值班人员及控制计算机采取降低给定值的措施。当达到第二级翻转电平时(160%),电路自动翻转并保持和记忆翻转状态,使被保护器件自动封锁。此保护电路适用于以晶闸管、GTR、IGBT、功率MOSFET、GTO等为主功率器件的电力电子装置中做保护用。
2.1 引脚排列、各引脚名称、功能及用法
HL601A为单列直插式15引脚封装的厚膜集成电路,引脚排列如图1所示,各引脚的名称、功能及用法如表1所列。外形尺寸为长×宽×厚=40mm×28mm×6mm。

图1 HL601A的外形和引脚排列图
表1 HL601A的引脚说明

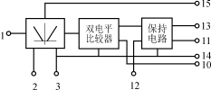
2.2 内部结构及工作原理简述
HL601A的内部结构及工作原理如图2所示。由图可知,它的内部由绝对值电路、双电平比较器、保护电路三部分组成。其工作原理为:来自用户电路的被保护信号取样值(可以是任意极性)通过绝对值电路转化为正信号,当其大于第一级保护门槛时,第一级保护动作,输出端(引脚10)由高电平(大于9V)转换为低电平(小于1V),经过外电路提醒值班人员或主控计算机采取控制措施,通常采用降低被保护信号给定值的措施。如采取措施后被控制量值降低并低于第一级动作门槛则系统恢复正常;如被控制量的检测值继续增加,达到第二级保护门槛时,则第二级比较器动作,经保持电路记忆动作状态,以便操作人员检查故障原因,并及时采取处理措施。

图2 HL601A的内部结构及工作原理图
2.3 主要电参数和限制
(1)电源电压:±15V±10%;
(2)电源电流:≤10mA;
(3)保护动作门槛电压:第一级(6±0.5)V,第二级(8±0.5)V;
(4)保护输出电压:第一级高电平>9V,低电平<1V;第二级高电平>12V,低电平<1V;
(5)第二级保护最小动作延迟时间:<1μs;
(6)第二级保护延迟时间可按下式计算:td=3.6×10-3C+0.6(μs);
(7)最大负载能力:高电平拉电流≤10mA,低电平灌电流≤10mA。
3 应用技术
HL601A的优良性能,决定了其可以方便地用于各种电力电子装置中作为保护元件。
3.1 典型应用波形
HL601A的典型工作波形如图3所示,图3(a)为输入波形,图3(b)为第一级保护输出端电压波形,图3(c)为第二级输出端电压波形。

图3 HL601A保护后的输出波形
3.2 典型应用接线
图4给出了HL601A的典型应用接线图。图5给出了HL601A用于三相变频调速系统作过压保护的原理图,为了保证隔离,应用霍尔电压传感器(HLV)检测直流电压,作为HL601A的保护输入,HL601A的第一级保护输出作封锁脉冲之用,第二级保护输出用来分断主电路进行集中式保护。

(a)输入波形(b)第一级翻转电平波形(c)第二级翻转电平波形
图4 HL601A的典型应用接线图

图5 HL601A用于三相SPWMIGBT变频调速系统的原理图
4 结语
HL601A可用于电力电子装置中的过流、过压、直通、短路、过热等故障的两级保护的需要。由于它为集成电路封装,环境适应性强,外围元件很少,使用方便,可靠性高,抗干扰能力强,其应用前景将是十分广阔的。
射频工程师养成培训教程套装,助您快速成为一名优秀射频工程师...
天线设计工程师培训课程套装,资深专家授课,让天线设计不再难...
上一篇:结合DPA和IBA优势的隔离DC-DC转换器
下一篇:电源设计小贴士
30:低压降压
IC
让简捷、经济的偏置电源成为现实

