- 易迪拓培训,专注于微波、射频、天线设计工程师的培养
手持数字存储示波表模拟信号调理电路的设计
示波器是时域测量领域最常用仪器,由于数字存储示波器在数据处理、波形数据保持和存储以及能耗等方面的优势,已经取代了传统模拟示波器,成为示波器市场上的主流产品。其中手持式数字存储示波表更是以体积小、携带方便、功能丰富、便于野外和现场测试等特点受到广泛欢迎。手持示波表的前端模拟信号调理电路关系到示波表带宽和垂直测量精度,示波表的关键电路单元,这里提出一种手持示波表前端模拟信号调理电路设计方案。
1 系统硬件总体结构
手持数字示波表总体硬件结构如图l所示,其主要由前端模拟信号调理电路、高速A/D转换与存储电路、时基电路、触发电路、取样控制电路、DSP、CPU及其外围电路组成。

手持数字存储示波表的工作原理:由外部输入的模拟信号经前端信号调理电路调整后送入高速A/D转换器转换为数字信号,高速存储电路再对A/D转换器输出的数字信号进行缓存,A/D转换的采集时钟以及高速存储电路的读写受触发电路与时基电路控制,CPU将要显示的波形数据送往LCD显示屏,将需要保存的波形数据写入非易失存储器。数字信号处理器DSP能够对波形数据进行各种分析处理。这其中前端信号调理电路可使经过调理后的信号峰峰值和偏置电压都满足A/D转换器的输入要求,并为了保证示波器输入信号不受示波表内部电路的影响以及为了防止示波表被高电压信号损坏,示波表的前端信号调理电路还应提供高输入阻抗、低输出阻抗以及高频补偿电路和故障保护电路。此外手持式示波表采用电池供电,电路设计时应采用低功耗器件。
示波表模拟信号调理电路具有如下特点:1)垂直灵敏度范围为5 mV/div~5 V/div(1-2-5步进,可程控);2)最大输入电压为350 Vp-p;3)输入阻抗为1 MΩ/125pF;4)带宽10 MHz,改变高频补偿电容可将带宽提升到100 MHz;5)具有故障保护功能;6)低功耗、省电。
图2是手持数字示波表模拟信号调理电路的原理框图,该电路主要由无源衰减网络、故障保护电路、宽带可程控放大器以及A/D转换驱动放大器组成。

由于示波表的测量范围是有限的,并使用A/D转换器,而A/D转换器的输入信号电压要求是1 Vp-p;其参考电平一般为1.25 V。所以信号被A/D转换器采样之前,要经衰减或放大。这里无源衰减网络提供÷1、÷10、÷100、÷1000等4个衰减比。通过示波表主CPU控制电子开关根据不同的垂直灵敏度档位进行选择,将信号调整到适合电路处理的合适范围,故障保护电路提供过压保护功能,防止输入电压过大时损坏元器件,主放大器提供2×、4×、8×的放大倍数,同样通过示波表主CPU控制电子开关根据不同的灵敏度档位进行选择,经过调理后的信号送入A/D转换驱动放大器产生适合A/D转换器输入端所需的合适电平。
2 示波表模拟信号调理电路设计
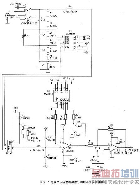
图3给出手持数字示波表模拟信号调理部分设计电路。

2.1 无源衰减网络
无源衰减网络由R1~R7组成,提供1 MΩ的输入阻抗,开关SW1为AC/DC信号耦合开关,电容C2~C6为高频补偿电容,通过调节C2、C3可使高频信号得到最佳补偿,示波表不同的垂直灵敏度档位选择不同的衰减比,大档位(5~20V/div)选择÷1000,中档位(500mV/div~2V/ div)选择÷100,小档位(200~50mV/div)选择÷10,最小档位(20~5mV/div)选择÷1,输入信号衰减倍数的设置由多路复用器MAX4534和继电器RE1配合完成,MAX4534是具有故障保护功能的四选一多路复用器,其真值表如表1所示,2个控制端A0、A1由示波表主CPU控制,CPU根据不同的垂直灵敏度档位设置A0、A1端口的控制字,选择一路信号输出,ATT0、ATT1为CPU控制信号。当选择50 mV/div时,CPU向A0、A1端口写入00,MAX4534选择第二路(引脚5)信号输出到COM端(引脚7),此时示波表输入端输入的电压Uin与MAX4534输出电压U0之间的关系为:

而当选择5mV/div档时,CPU通过控制继电器RELAY1吸合,使示波表输入端的信号直接经电阻R8送入主放大器。
2.2 故障保护电路
为防止输入电压过大或其他故障损坏过多的器件,手持示波表模拟信号调理电路应具备故障保护电路,MAX4534最大允许输入电压为40 V,供电电压为±5V,因此其输入端的最大输入电压应为35V,送入MAX4534的信号,最小已被衰减10倍,考虑到过高电压对衰减网络中无源器件以及PCB板布线的影响,示波表输入端所允许输入的最大电压应为350 Vrms,MAX4534具有故障保护功能。当输入电压过高时MAX4534会工作在掉电模式,防止被过高电压击穿,在图3中二极管VD1与VD2的作用是防止过高输入电压损坏后续器件,当有过高电压输入时,VD1与VD2间的电压将被箝位在±Vcc之间,阻止高电压信号通过,防止损坏后续器件。
[p]2.3 主放大器及A/D转换驱动放大器
主放大器电路由宽带运算放大器EL5160、四选一多路复用器MAX4518以及外围电路构成。为使信号失真小,带宽能够得到保证并考虑到手持示波表低功耗的要求,主放大器应具有较高的压摆率、较低的功耗和幅度变化不影响带宽等特性,所以这里选用电流反馈型宽带运算放大器EL5160。
主放大器根据不同的垂直灵敏度档位对衰减网络送过来的信号提供2x、4x或8x的放大,该方案中手持示波表垂直灵敏度档位逢5(5mV/d-ivr、50mV/div等档位)提供8x放大,垂直灵敏度档位逢1(10mV/div、1000mV/div等档位)提供4x放大,逢2(20mV/div、200mV/div等档位)提供2×放大,放大倍数由反馈电阻R11~R13决定,反馈电阻在电路中通过四选一多路复用器MAX4518选择,MAX4518与MAX4534的逻辑功能完全一样(真值表见表1),只是信号输出改为引脚6,不具备故障保护功能,CPU根据不同的垂直灵敏度档位设置MAX4518 A0、A1端口的控制字,选择一路信号输出。图3中ATT2、ATT3为CPU控制信号。当选择100mV/div挡时,CPU向A0、A1端口写入01,此时MAX4534,选择第二路(引脚5)信号通过电阻R12输出到COM端(引脚6)接地,此时主放大器输入端输入的电压Uin1与输出电压U01之间的关系为:


同理,当A0、A1端口的控制字为00或10时,MAX4534分别选择第一路(引脚5)或第三路的信号(引脚11)通过电阻R11或R13输出到COM端(引脚6)接地,此时主放大器的增益分别为8U0或2U0。
信号经主放大器放大后,仍不能满足A/D转换器输入端要求,通常要求输入信号电压值约1Vp-p,因此主放大器后是由宽带运放MAX4012及其外围电路构成的差分输入比例电路,A/D转换器的输入端信号要求输入的信号应当具有低失调电压、低噪声等特性,因此此处选择电压反馈型运算放大器MAX4012,其同相输入端输入的信号来自于其后A/D转换器自身输出的参考电压信号(一般为1.25 V),其反相输入端通过电阻R14与主放大器输出端相连。经过A/D转换驱动放大器后的信号能够满足A/D转换器的输入端的要求。在A/D转换驱动放大器后,模拟信号送入A/D转换器的输入端并将其转为数字信号。
3 结束语
采用该电路设计的手持示波表样机在测试中各个档位垂直测量误差均小于l%,该系统设计由于采用高速、低功耗运算放大器,因此只要选择合适的耦合电容以及合理的PCB板图设计就可使该手持示波表的带宽达到100 MHz。
详解数字存储示波表样机的理论研究与商用设计(共7部分)
射频工程师养成培训教程套装,助您快速成为一名优秀射频工程师...
天线设计工程师培训课程套装,资深专家授课,让天线设计不再难...
上一篇:基于PCI9054的接口卡
下一篇:多冗余输出的数据采集处理单元设计与实现

