- 易迪拓培训,专注于微波、射频、天线设计工程师的培养
一种基于低功耗单片机的抗干扰电源
引 言
近年来,各种低功耗单片机在各类仪表中得到了广泛应用,特别是89C51/2单片机以其优良的性能、低廉的价格和标准的降低功耗特性以及片内存储器的快速可擦写性等赢得了广大用户。但各种测试仪表常常要求能方便地携带使用,因此仪表电源常采用专用电瓶。一般专用电瓶电压为12V(或12V 串联组成) ,而以89C51/2单片机组成的应用系统其电源电压Vcc要求在5×(1±0.1)V 范围内,有些仪表使用环境常常较恶劣,干扰因素较多。因此,要使单片机系统可靠工作,一套抗干扰能力强的供电电路显得十分重要。
1 抗干扰电源电路设计与分析
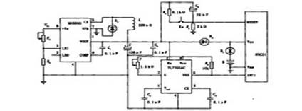
抗干扰电源电路由两部分组成,如图1 所示。以MAX638 为中心组成直流降压电路,要求将12V直流电压变为5V ;以TL7705AC为中心组成抗干扰电路,要求当电源发生瞬态欠压、瞬间脉冲干扰及电源掉电时,使单片机进入掉电模式下运行。

图1 抗干扰电源电路原理图
1. 1 直流降压电路
MAX638是美国MAXIM公司生产的单片开关型DC-DC电压变换电路MAX系列中的降压型产品,本身的工作电流仅为0.135mA,其输出电压为5V,而输入电压可以是5 V~16. 5V 。由于MAX638内部含有一个峰值开关电流为375mA 的MOS场效应管、一个+1. 31V 的基准电压源和一个65kHz的自激振荡器和误差比较器,因此在使用时只要外接储能电感L(本系统选用220μH) 和输出电容C (本系统选用100μF) 以及续流二极管就可组成一个降压型直流电源变换器。
MAX638还有一个低电源电压检测电路,通过电阻R1 、R2 对输入电源分压后提供一个检测电压。当输入电压低至Vmin时,MAX638的第2脚输出一个低电平欠压报警信号。改变R1的阻值以改变Vmin的大小。由于可接受的输入电压的范围较宽,因此当干扰造成输入电压不低于5V时,单片机应用系统照样能正常工作。
1. 2 抗干扰电路
89C51/2单片机有两种节电运行模式:待机运行模式和掉电运行模式。89C51/2单片机进入掉电模式运行时,片内振荡器停止工作,各种活动立刻停止,只有片内RAM 保持原有数据。利用这一特性,可方便实现电源抗干扰。如图1 所示,二极管D2 、D3 及电池B 实现主电源掉电时备用电源的切换。当主电源正常时,D2导通,D3截止,Vout经D2后供电;当主电源掉电时,D3导通,D2截止,单片机由电池B 经D3后供电。TL7705AC为电压监视器,其检测标准值为4. 55V,当主电源因故降至4. 55V时,TL7705AC的第5 脚输出低电平,向单片机请求中断,通过中断服务程序可使单片机进入掉电模式下运行。为了保证单片机有足够的时间处理电源干扰,TL7705AC的检测电压应稍大于4. 55 V,为此可在TL7705AC 的电压检测端与主电源间串入一个1. 5 kΩ的电位器P,根据中断服务程序的长度确定适当的阻值,即可得到对应的检测电压。TL7705AC的检测灵敏度较高,能在500ns内检测出主电源异常压降,因此对微秒级的干扰脉冲或欠压也可捕捉,完全能满足单片机抗干扰电源的要求。
2 电源干扰的处理
电源干扰易引起单片机系统的混乱,因此当发生电源干扰时,其最佳解决方案是响应中断请求,使计算机系统转入掉电模式下运行,待干扰消除后,再恢复现场,转入正常模式下运行。 退出掉电模式有以下解决办法,即硬件复位或上电复位或手动复位。图1中,复位电路由R3 、R4 、C2及按钮Ks组成。具体解决步骤如图2 、图3所示,图2为电位干扰的处理流程图,图3为复位程序框图。

图2 电源干扰的处理

图3 复位程序框图
3 结束语
该电源是笔者在实践教学环节中为学生野外实习而设计的,反复实验表明,该电
源达到了较理想的设计要求,且具有如下特点:
(1) 工作可靠、体积小、结构简单、输出电压稳定(其精确度可达±0. 001V) 、转换效率高。
(2) 抗干扰能力强,对较小的瞬态欠压、瞬态脉冲干扰可有效抑制;对较大的干扰,可使单片机进入掉电模式下运行。
(3) 有一定的通用性,由于87C51 、80C51与89C51/2性能相近,因此该电源也可适合于87C51 、80C51等低功耗型单片机。
射频工程师养成培训教程套装,助您快速成为一名优秀射频工程师...

