- 易迪拓培训,专注于微波、射频、天线设计工程师的培养
电源设计小贴士 7:高效驱动 LED 离线式照明
高级应用经理
兼科技委员会资深委员
德州仪器(TI)
更多电源管理内容请访问:www.ti.com.cn/powermanagement
用切实可行的螺纹旋入式 LED 来替代白炽灯泡可能还需要数年的时间,而在建筑照明中 LED 的使用正在不断增长,其具有更高的可靠性和节能潜力。同大多数电子产品一样,其需要一款电源来将输入功率转换为 LED 可用的形式。在路灯应用中,一种可行的配置是创建 300V/0.35 安培负载的 80 个串联的 LED。在选择电源拓扑结构时,需要制定隔离和功率因数校正 (PFC) 相关要求。隔离需要大量的安全权衡研究,其中包括提供电击保护需求和复杂化电源设计之间的对比权衡。在这种应用中,LED 上存在高压,一般认为隔离是非必需的,而 PFC 才是必需的,因为在欧洲 25 瓦以上的照明均要求具有 PFC 功能,而这款产品正是针对欧洲市场推出的。
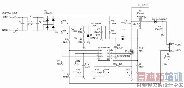
就这种应用而言,有三种可选电源拓扑:降压拓扑、转移模式反向拓扑和转移模式 (TM) 单端初级电感转换器 (SEPIC) 拓扑。当 LED 电压大约为80 伏特时,降压拓扑可以非常有效地被用于满足谐波电流要求。在这种情况下,更高的负载电压将无法再继续使用降压拓扑。那么,此时较为折中的方法就是使用反向拓扑和 SEPIC 拓扑。SEPIC 具有的优点是,其可钳制功率半导体器件的开关波形,允许使用较低的电压,从而使器件更为高效。在该应用中,可以获得大约 2% 的效率提高。另外,SEPIC 中的振铃更少,从而使 EMI 滤波更容易。图 1 显示了这种电源的原理图。

图1:转移模式 SEPIC 发挥了简单 LED 驱动器的作用。
该电路使用了一个升压 TM PFC 控制器来控制输入电流波形。该电路以离线为 C6 充电作为开始。一旦开始工作,控制器的电源就由一个 SEPIC 电感上的辅助绕组来提供。一个相对较大的输出电容将 LED 纹波电流限定在 DC 电流的20%。补充说明一下,TM SEPIC中的 AC 电通量和电流非常高,需要漆包绞线和低损耗内层芯板来降低电感损耗。
图 2 和图 3 显示了与图 1 中原理图相匹配的原型电路的实验结果。与欧洲线路范围相比,其效率非常之高,最高可达 92%。这一高效率是通过限制功率器件上的振铃实现的。另外,正如我们从电流波形中看到的一样,在 96% 效率以上时功率因数非常好。有趣的是,该波形并非纯粹的正弦曲线,而是在上升沿和下降沿呈现出一些斜度,这是电路没有测量输入电流而只对开关电流进行测量的缘故。但是,该波形还是足以通过欧洲谐波电流要求的。

图2:TM SEPIC 具有良好的效率和高 PFC 效率。

图2:线路电流轻松地通过 EN61000-3-2 Class C 标准。
感谢 TI 的 Brian King 在实验室试验方面提供的帮助。下次,我们将讨论降低电源噪声的扩频技术,敬请期待。

Robert Kollman 现任 TI 高级应用经理兼科技委员会的资深委员。他拥有在电源电子领域超过 30 年的工作经验。Robert 毕业于得克萨斯 A&M 大学 (Texas A&M University),获电子工程理学士学位,后又毕业于南卫理公会大学 (Southern Methodist University),获电子工程硕士学位。
电源设计小贴士系列文章:
电源设计小贴士 1:为您的电源选择正确的工作频率
电源设计小贴士 2:驾驭噪声电源
电源设计小贴士 3:阻尼输入滤波器(第一部分)
电源设计小贴士 4:阻尼输入滤波器(第二部分)
电源设计小贴士 5:降压—升压电源设计中降压控制器的使用
电源设计小贴士 6:精确测量电源纹波
电源设计小贴士 7:高效驱动 LED 离线式照明
电源设计小贴士 8:通过改变电源频率来降低 EMI 性能
射频工程师养成培训教程套装,助您快速成为一名优秀射频工程师...

