- 易迪拓培训,专注于微波、射频、天线设计工程师的培养
NS LMZ14203H输入42V输出3A电源解决方案
NS 公司的LMZ14203H是3A SIMPLE SWITCHER电源模块,最大输入电压42V,具有极好的电源转换效率,线路和负载调以及输出精度.输入电压6V-42V,输出电压低至5V,效率高达97%.主要用在包括工业系统、通信网络基建设备及军事设备等市场.本文介绍了LMZ14203H电指标,主要特性和优势, 应用方框图以及LMZ14203H/02H/01H评估板主要指标,详细电路和材料清单.
LMZ14203H: 3A SIMPLE SWITCHER
Power Module with 42V Maximum Input
The LMZ14203H SIMPLE SWITCHER power module is an easy-to-use step-down DC-DC solution capable of driving up to 3A load with exceptional power conversion efficiency, line and load regulation, and output accuracy. The LMZ14203H is available in an innovative package that enhances thermal performance and allows for hand or machine soldering.
The LMZ14203H can accept an input voltage rail between 6V and 42V and deliver an adjustable and highly accurate output voltage as low as 5V. The LMZ14203H only requires three external resistors and four external capacitors to complete the power solution. The LMZ14203H is a reliable and robust design with the following protection features: thermal shutdown, input under-voltage lockout, output over-voltage protection, short-circuit protection, output current limit, and allows startup into a pre-biased output. A single resistor adjusts the switching frequency up to 1 MHz.
LMZ14203H电指标:
■ Up to 3A output current
■ Input voltage range 6V to 42V
■ Output voltage as low as 5V
■ Efficiency up to 97%
LMZ14203H主要特性:
■ Integrated shielded inductor
■ Simple PCB layout
■ Flexible startup sequencing using external soft-start and precision enable
■ Protection against inrush currents
■ Input UVLO and output short circuit protection
■ –40℃ to 125℃ junction temperature range
■ Single exposed pad and standard pinout for easy mounting and manufacturing
■ Low output voltage ripple
■ Pin-to-pin compatible family:
LMZ14203H/2H/1H (42V max 3A, 2A, 1A)
LMZ14203/2/1 (42V max 3A, 2A, 1A)
LMZ12003/2/1 (20V max 3A, 2A, 1A)
Fully enabled for Webench Power Designer
LMZ14203H主要优势:
■ High efficiency reduces system heat generation
■ Low radiated EMI (EN 55022 Class B compliant)
■ No compensation required
■ Low package thermal resistance
LMZ14203H应用:
■ Intermediate bus conversions to 12V and 24V rail
■ Time critical projects
■ Space constrained / high thermal requirement applications
■ Negative output voltage applications
图1.LMZ14203H应用方框图
图2.LMZ14203H连接框图Connection Diagram
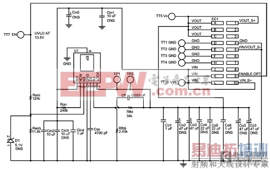
LMZ14203H/02H/01H评估板
LMZ14203H/02H/01H Evaluation Board
The LMZ14203H/02H/01H SIMPLE SWITCHER power modules for high output voltage are easy-to-use DC-DC solutions capable of driving up to a 3A load with exceptional power conversion efficiency, output voltage accuracy, line and load regulation. They are available in an innovative package that enhances thermal performance and allows for hand or machine soldering.
The LMZ14203H/02H/01H Evaluation Board is configured for 12V output voltage from 15V to 42V input. The precision enable input allows for programmable UVLO of the input supply.
The resistor voltage divider RENT and RENB set the input UVLO threshold. Connect the VIN turret terminal to the EN turret on the board to enable operation.
The external soft-start capacitor CSS facilitates controlled startup output rise time. The resistors RFBT and RFBB set the output voltage. An output feed-forward capacitor CFF across the upper feedback resistor trims for optimum transient response.
The control loop operates well with low ESR output capacitors such as ceramic and polymer electrolytic capacitors.
The resistor RON sets the operating frequency.The LMZ14203H/02H/01H PCB layout offers excellent thermal performance, achieving junction-to-ambient thermal resistance θJA of 14.9℃/W. The evaluation board with its default Bill of Materials offers great EMI performance, complying with the EN 55022 Class B radiated emissions standard.
The solution also complies with the CISPR22 conducted emissions standard with the addition of a small input filter
LMZ14203H/02H/01H评估板指标:
VIN = 15V to 42V
VOUT = 12V
3A max load at 24VIN and 65℃ TAMB
Low radiated EMI (EN 55022 Class B compliant)
400kHz switching frequency
Enable UVLO set at 13.5V
θJA = 14.9℃/W
4 copper layers
2 oz copper on top and bottom layer
1 oz copper on internal layers
6.985 cm x 7.620 cm (2.75 in x 3 in) with 1.575 cm (.062 in) thickness of FR4 laminate material
图3.LMZ14203H/02H/01H评估板电路图
LMZ1420xH评估板材料清单: VIN = 15V to 42V, VOUT = 12V, IOUT (MAX) = 3A/2A/1A

图4.LMZ14203H/02H/01H评估板详细电路图:DNS=元件没安装
图5.EMI LC滤波器连接图
详情请见:
http://www.national.com/ds/LM/LMZ14203H.pdf
和
http://www.national.com/an/AN/AN-2089.pdf
射频工程师养成培训教程套装,助您快速成为一名优秀射频工程师...

