- 易迪拓培训,专注于微波、射频、天线设计工程师的培养
单片开关电源设计概述及程序流程
1设计概述
自从20世纪90年代以来,各种单片开关电源集成电路竞相问世,现已形成TOPSwitch、TOPSwitch并颉TOPSwitch睩X、TOPSwitch睪X、TinySwitch和TinySwitch睮I六大系列近百种型号。它们具有高集成度、高性价比、最简外围电路、最佳性能指标等显著优点,现已成为国际上开发250W以下中、小功率开关电源、精密开关电源及电源模块的优选集成电路。
单片开关电源不仅在整机电路设计、高频变压器设计、反馈电路、保护电路和关键元器件的选择方面有许多独到之处,而且特别适合用计算机来完成整个开关电源的设计工作,这已成为国际电源领域的一项新技术。由美国PI(PowerIntegrations)公司开发的PIExpert软件正是采用了这项技术。但是,该软件没有作为商品对外出售,所赠送的光盘也对软件的安装使用次数以及运行时间进行了严格限制,软件的原代码更列为公司的最高机密。此外,PIExpert软件亦存在某些不足之处,突出表现在每种系列产品各对应于一套专门的软件,并且只能对现有产品进行设计。因此,也给用户使用带来一些不便之处。
为解决上述问题,促使这项新技术能够在国内迅速推广应用,我们在参考PIExpert的基础上,利用VisualBasic(以下简称VB)语言独立开发出通用性很强的KDPExpert专家系统,为开关电源设计人员提供了一套功能强大而又简便实用的设计软件。该软件不仅适用于TOPSwitch、TOPSwitch并颉TOPSwitch睩X和TOPSwitch睪X系列,还为将来问世的新产品预留出足够的接口。本讲座详细阐述利用计算机设计单片开关电源的新技术以及KDPExpert软件的设计思想,设计方法、界面风格和使用指南。为了叙述方便,下面统一用TOPSwitch来表示TOPSwitch、TOPSwitch并颉TOPSwitch睩X和TOPSwitch睪X系列。
2单片开关电源的两种工作模式
单片开关电源有两种基本工作模式:一种是连续模式CUM(ContinuousMode),另一种是不连续模式

图1两种模式的开关电流波形
(a)连续模式(b)不连续模式
DUM(DiscontinuousMode)。这两种模式的开关电流波形分别如图1(a)及图1(b)所示。由图可见,在连续模式下,初级开关电流是从一定幅度开始的,然后上升到峰值,再迅速回零。其开关电流波形呈梯形。这表明在连续模式下,由于储存在高频变压器的能量在每个开关周期内并未全部释放掉,因此下一个开关周期具有一个初始能量。采用连续模式可减小初级峰值电流IP和有效值电流IRMS,降低芯片的功耗。但连续模式要求增大初级电感量LP,这会导致高频变压器的体积增大。综上所述,连续模式适用于功率较小的TOPSwitch和尺寸较大的高频变压器。
不连续模式的开关电流是从零开始上升到峰值,再降至零的。这就意味着储存在高频变压器中的能量必须在每个开关周期内完全释放掉,其开关电流波形呈三角形。不连续模式下的IP、IRMS值较大,但所需要的LP较小。因此,它适合于采用输出功率较大的TOPSwitch,配尺寸较小的高频变压器。
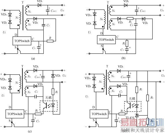
3单片开关电源反馈电路的四种基本类型
单片开关电源的电路可以千变万化,但其反馈电路只有四种基本类型:
(1)基本反馈电路;
(2)改进型基本反馈电路;
(3)配稳压管的光耦反馈电路;
(4)配TL431的光耦反馈电路。
它们的简化电路如图2所示。
图2(a)为基本反馈电路,其优点是电路简单,成本低廉,适于制作小型化、经济性开关电源;其缺点是稳压性能较差,电压调整率SV=±1.5%~±2.5%,负载调整率SI≈±5%。

图2反馈电路的四种基本类型
(a)基本反馈电路(b)改进型基本反馈电路(c)配稳压管的光耦反馈电路(d)配TL431的光耦反馈电路
*当f=130kHz时,Δf=±4kHz;当f=65kHz时,Δf=±2kHz。
| 参数名称 | 符号及单位 | 产品型号 | ||||
|---|---|---|---|---|---|---|
| TOP227Y | TNY255P/G | TNY256P/G | TNY234P/Y/G | TOP249Y | ||
| 开关频率 | f(kHz) | 100 | 130 | 130 | 130/65 | 132/66 |
| 最大占空比 | Dmax(%) | 67 | 67 | 66 | 78 | 78 |
| 最小占空比 | Dmin(%) | 1.7 | 1.5 | |||
| 脉宽调制增益 | K(%mA) | -16 | -22 | -23 | ||
| 控制端电压 | UC(V) | 5.7 | 5.8 | 5.8 | ||
| 使能端电压 | UEN(V) | 1.45 | 1.45 | |||
| 旁路端电压 | UBP(V) | 5.8 | 5.8 | |||
| 状态控制端开启电压 | USCI(ON)(V) | |||||
| 自动重启动频率 | fAR(Hz) | 1.2 | 1.0 | 1.0 | ||
| 自动重启动占空比 | DAR(%) | 5 | 4 | 4 | ||
| 漏极极限电流 | ILIMIT(A) | 3.00 | 0.280 | 0.500 | 1.500 | 5.40 |
| 漏苍椿鞔┑缪棺钚≈ | U(BR)DS(V) | 700 | 700 | 700 | 700 | 700 |
| 最大输出功率(固定输入) | POM(W) | 150 | 10 | 19 | 75 | 250 |
| 前沿闭锁时间 | ILEB(ns) | 180 | 215 | 215 | 200 | 220 |
| 热关断温度 | TOFF(℃) | 135 | 135 | 135 | 135 | 140 |
| 上电复位阈值电压 | UC(RESET)(V) | 3.3 | 3.3 | 3.0 | ||
| 漏苍吹纪ǖ缱瑁═j=25℃) | RDS(ON)(Ω) | 2.6 | 23 | 15.6 | 5.2 | 1.3 |
| 软启动时间 | tSOFT(ms) | 10 | 10 | |||
| 线路欠压阈值电流 | IUV(μA) | 50 | 50 | |||
| 线路过压阈值电流 | IOV(μA) | 225 | 225 | |||
| 多功能端电压(IM=50μA) | UM(V) | 2.60 | 2.50 | |||
| 线路检测端电压(IL=50μA) | UL(V) | 2.50 | ||||
| 极限电流设定端电压(IX=50μA) | UX(V) | 1.33 | ||||
| 开关频率选择端阈值电压 | UF(V) | 2.9 | 2.9 | |||
| 开关频率选择端输入电流 | IF(μA) | 22 | 40 | |||
| 遥控开/关阈值电流 | IREM(μA) | -35 | -27 | |||
| 遥控开启延迟时间 | IR(ON)(μs) | 2.5 | 2.5 | |||
| 遥控关断延迟时间 | IR(OFF)(μs) | 2.5 | 2.5 | |||
| 极限电流衰减因数 | KI | 0.4~1.0 | 0.3~1.0 | |||
| 频率抖动调制速率 | fM(次/s) | 250 | 250 | |||
| 频率抖动偏移量 | Δf(kHz) | ±5 | ±4/±2* | ±4/±2 | ||
表1单片开关电源典型产品的技术指标 [p]
图2(b)为改进型基本反馈电路,只需增加一只稳压管VDZ和电阻R1,即可使负载调整率达到±2%。VDZ的稳定电压一般为22V,必须相应增加反馈绕组的匝数,以获得较高的反馈电压UFB,满足电路的需要。
图2(c)是配稳压管的光耦反馈电路。由VDZ提供参考电压UZ,当输出电压UO发生波动时,在光耦内部的LED上可获得误差电压。因此,该电路相当于给TOPSwitch增加一个外部误差放大器,再与内部误差放大器配合使用,即可对UO进行调整。这种反馈电路能使电压调整率达到±1%以下。
图2(d)是配TL431的光耦反馈电路,其电路较复杂,但稳压性能最佳。这里用TL431型可调式精密并联稳压器来代替普通的稳压管,构成外部误差放大器,进而对UO作精细调整,可使电压调整率和负载调整率均达到±0.2%,能与线性稳压电源相媲美。这种反馈电路适于构成精密开关电源。
在设计单片开关电源时,应根据实际情况来选择合适的反馈电路,才能达到规定的技术指标。
4单片开关电源典型产品的主要技术指标
详见表1。
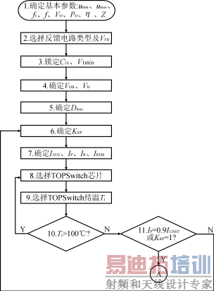
5用计算机设计单片开关电源的程序流程图
设计高性价比的开关电源,所涉及的知识面很广。设计人员不仅要掌握各种TOPSwitch系列产品的工作原理和应用电路,还必须了解有关通用及特种半导体器件、模拟与数字电路、电磁兼容性、热力学等方面的知识。按照传统方法,开关电源要全部靠人工设计,不仅工作量大,效率低,而且因设计时的变量多,难于准确估算,使得设计结果与实际情况相差较大,还需多次反复修正。单片开关电源的问世,使开关电源的设计能实现标准化和规范化。而利用计算机来设计开关电源,还能充分发挥高科技的优势,极大地减轻设计人员的工作量并可实现最优化设计。
开关电源的优化设计是由三部分组成的:
(1)一组完整的程序流程图;
(2)一套简单实用的设计程序;
(3)一套正确的“电子数据表格”。表中的信息包括输入数据(已知条件)、中间变量和最终结果。

图3开关电源的基本电路

图4设计步骤1-11的程序流程图

图5设计步骤12-24的程序流程图 [p]

图6设计步骤25-35的程序流程图
全部计算过程就是用计算机进行数据处理。设计完毕时,电子数据表格也就自动生成了。上述过程可用程序流程图形象地表示出来。由TOPSwitch构成开关电源的基本电路如图3所示。下面就以该电路为例,介绍用计算机设计开关电源时的全部程序流程图,详见图4-图6。现将整个设计过程分成4个阶段,共35个步骤(详见下期第二讲):
(1)步骤1-步骤2:确定总体设计方案,选择反馈电路类型;
(2)步骤3-步骤11:选择TOPSwitch芯片。为降低成本,要求芯片既能满足输出功率的指标,又不留出过多余量;
(3)步骤12-步骤24:设计高频变压器。它应符合技术要求且外形尺寸为最小;
(4)步骤25-步骤35:选择外围电路中的关键元器件。
射频工程师养成培训教程套装,助您快速成为一名优秀射频工程师...
天线设计工程师培训课程套装,资深专家授课,让天线设计不再难...
上一篇:防窥门镜(猫眼)的解决方案
下一篇:基于FPGA的FFT处理器设计

