- 易迪拓培训,专注于微波、射频、天线设计工程师的培养
全数字伺服系统中位置环和电子齿轮的设计
摘要:分析了伺服系统中位置环和电子齿轮的工作原理,同时介绍了一种位置环和电子齿轮的数字实现方法。最后通过实验验证了该设计的可行性。
关键词:伺服系统;位置环;电子齿轮
0 引言
随着电力电子和数字控制技术的发展,越来越多的控制系统采用数字化的控制方式。在目前广泛应用于数控车床、纺织机械领域的伺服系统中,采用全数字化的控制方式已是大势所趋。数字化控制与模拟控制相比不仅具有控制方便,性能稳定,成本低廉等优点,同时也为伺服系统实现网络化,智能化控制开辟了发展空间。全数字控制的伺服系统不仅可以方便地实现电机控制,同时通过软件的编程可以实现多种附加功能,使得伺服系统更为人性化,智能化,这也正是模拟控制所不能达到的。
目前,伺服系统主要用于位置控制,诸如数控车床、电梯等领域,在这些应用场合中,无法通过速度控制来实现系统的精确定位,因此必须引入位置控制方式。在伺服系统中一般采用光电码盘作为位置反馈信号,根据光电码盘在电机转过一圈时产生的脉冲数来对电机进行精确的定位。在实际应用中,电机与其它机械 置采用齿轮的连接方式,一旦固定连接后,电机每转一圈产生的机械轴位移量一定。并且,在伺服控制系统中,位置控制通常由上位控制器产生一定频率和个数的脉冲来决定电机的转速和转过的角度,当指令脉冲当量和位置反馈脉冲当量不一致时,就必须采用电子齿轮的方法来进行调节。本文针对永磁同步电机的伺服系统,对其位置环和电子齿轮功能进行了数字化设计,最后通过定位实验证明设计的合理性。
1 位置环的设计
作为伺服定位系统,在定位控制时,必须满足以下3方面的要求:
——定位精度,要求系统稳态误差为零;
——定位速度,要求系统有尽可能高的动态响应速度;
——要求系统位置响应无超调。
在实际应用中位置环通常设计成比例控制环节,通过调节比例增益,可以保证系统对位置响应的无超调,但通常这样会降低系统的动态响应速度。另外,为了使伺服系统获得高的定位精度,通常要求上位控制器对给定位置和实际位置进行误差的累计,并且要求以一定的控制算法进行补偿。另外一种方法是把位置环设计成比例积分环节,通过对位置误差的积分来保证系统的定位精度,这使上位控制器免除了对位置误差的累计,降低了控制复杂度。但这和采用比例调节的位置控制器一样,在位置响应无超调的同时,降低了系统的动态响应性能。本文把位置环设计成比例控制器,并且通过一个误差累加器对位置误差进行累计,从而保证定位精度,同时通过分析位置环的闭环传递函数来说明比例系数的取值。
图1是位置伺服系统的控制框图,图中 R ( s )代表相应的指令脉冲输入, C ( s )代表电机相应转过的位置。其中当速度调节器采用PI控制时,在位置环的截止频率远小于速度环的截至频率时,速度环的闭环传递函数可以等效为一个惯性环节,即 G 2( s )= K v/( T vs+1),电机等效为一个积分环节,即 G 3( s )= K m/ s 。下面先来分析位置环设计成比例控制时的情况,此时 G 1( s )= K c,则系统的闭环传递函数为
H
(
s
)=
(1)
式中: K = K c K v K m。
图1 位置伺服系统控制框图
从开环传递函数看,系统属于I型系统,对斜坡函数和抛物线函数的输入都存在稳态误差,而目前在伺服系统中应用最为广泛的指数函数,可以近似等效为斜坡函数,因此也存在一定的稳态误差。这时要获得较高的定位精度,通常需要上位控制器不断地对位置误差信号进行累计,并以一定的控制算法去进行补偿。另外,由于系统要求位置响应无超调,因此要求阻尼比 ξ >=1,此时有
K
c<=
疲2)
因此在满足位置无超调的调节下,为了获得尽可能快的动态响应,位置环比例系数应尽可能大。
2 位置环的软件实现
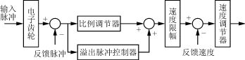
本文中伺服系统的位置信号由上位控制器的指令脉冲决定,其格式为脉冲序列+方向信号。DSP控制系统通过判断方向信号来获得电机的给定转向,脉冲序列中的脉冲频率决定电机的转速,累计的脉冲个数决定电机转过的角度。因此在位置环的软件实现时,需要对输出脉冲和反馈脉冲的误差进行累计。并且由于DSP字长的限制,当指令脉冲频率较大且电机响应速度跟不上时,需要考虑误差脉冲的溢出情况。图2是整个伺服系统位置环的控制框图。
图2 伺服位置环的控制框图
位置调节器相当于一个带比例增益的累加器,对输出脉冲的误差进行累加,具体的算法如下:
R
(
KT
)=
K
cΔ
S
=
K
c
〔
DT
3(
i
T)
K
g-
DT
2(
i
T)〕(3)
式中:Δ S 为累计的误差脉冲个数;
T 为采样周期;
DT 3为每个采样周期内获得的指令脉冲个数;
K g为电子齿轮系数;
DT 2为每个采样周期内反馈脉冲的个数。
溢出脉冲控制器对误差Δ S 进行溢出判断,这里考虑到DSP字长的位数(字长为16位),当误差值Δ S >214时即为溢出,此时应设定相应的滞留脉冲控制器,一旦出现脉冲溢出现象,便控制位置环输出最大值,即给定最高转速。位置环的输出经过速度限幅后进入速度控制器。
当伺服系统的跟踪速度由输入脉冲的频率决定时,误差Δ S 的值为一定值,此时输入脉冲和反馈脉冲的动态平衡方程如下:
DT 3( KT ) K g= DT 2( KT )(4)
当输入脉冲的频率不断变化时,则伺服系统的跟踪速度不断变换,此时误差Δ S 的值不断变化,并且最后把误差Δ S 里的滞留脉冲全部输出,从而实现无误差定位。 [p]
3 电子齿轮的设计
3.1 电子齿轮的原理
为了使指令脉冲当量与反馈脉冲当量一致,在伺服系统的实际应用中,需要采用电子齿轮来进行调节。这里设电机转过一圈对应的机械位移是ΔL,则反馈脉冲当量可以计算如下:
Δ P f=Δ L /(4×2500)(5)
这里考虑采用2500脉冲/圈的增量式光电编码盘,并且经4倍频电路使用。
当指令脉冲当量ΔPg与反馈脉冲当量ΔPf不匹配时,必须采用电子齿轮系数Kg来使两者匹配。其公式如下:
Δ P g K g=Δ P f(6)
从图2可以看出,电子齿轮Kg在位置环的外面,因此改变 K g的值不会影响位置环的性能。在目前的伺服应用中,电子齿轮 K g的取值范围为0.01<= K g<=100。
通常在采用软件实现电子齿轮时可以设置两个比例系数,即
K g= spdt 1/ spdt 2(7)
则式(6)变为
Δ P g spdt 1=Δ P f spdt 2(8)
式中: spdt 1可以看作是指令脉冲的电子齿轮系数,而 spdt 2可看作是反馈脉冲的电子齿轮系数。
为了更加详细地说明电子齿轮的用途,下面将分两种情况来分析。
3.1.1 对指令脉冲频率的跟踪
此时电机的速度由指令脉冲的频率决定,其转速 v (r/min)与输入脉冲频率 f in(Hz)的关系如下:
v
=
(9)
通过设置两个电子齿轮系数,可以在同一个输入脉冲频率下获得不同的电机稳定转速。另外,输入的最高脉冲频率不能超过DSP识别的范围,这里考虑DSP在读取电平值时,该电平至少需要维持2个机器周期的时间,因此最大的输入脉冲频率为
f
inmax=
MHz=5MHz
在伺服系统的一般应用中,输入脉冲频率一般在几十到几百kHz。这种情况下如果电机处于速度控制模式下,可以通过调节指令脉冲频率来实现电机的调速;如果电机位于位置控制模式下,则需要对指令脉冲和反馈脉冲的脉冲误差进行累计,最终全部输出,这一步可以通过位置环的脉冲误差累加器Δ S 来实现。
3.1.2 对指令脉冲个数的跟踪
这种情况下输入的脉冲个数决定于电机连接的机械轴的实际位移量。其机械总位移 L 与输入脉冲的个数 S 有如下关系:
L = S Δ P g(10)
结合式(5)和式(6),可得
L
=
(11)
通过设定 spdt 1和 spdt 2,可以在相同的脉冲输入个数下获得不同的机械轴位移。另外,在这种情况下,当输入脉冲的频率高于电机在额定转速时对应的输入脉冲频率时,就会出现滞留脉冲的情况。与第一种情况类似,可以通过脉冲误差累加器Δ S 来保存滞留脉冲,并最终输出,从而实现电机定位时的无误差。 [p]
3.2 电子齿轮的软件实现
这里使用F240DSP内部的两个可逆计数器来完成对指令脉冲和反馈脉冲的读取。在F240芯片中共有3个定时计数器,其中T1用作周期定时器,T2作为反馈脉冲计数器,T3作为指令脉冲计数器。其中T2配合DSP内部的QEP电路使用,接受光电编码盘的反馈信号并4倍频使用。T3计数器工作方式定义为外部时钟,并采用双向可逆计数。程序中,通过每个采样周期对T2和T3的计数寄存器的读取来获得指令脉冲和反馈脉冲个数。在每个采样周期T内,通过读取反馈信号获得的脉冲个数记为 DT 2,通过读取指令信号获得的脉冲个数记为 DT 3。因此在电机跟踪输入脉冲频率的情况下,电机的转速应为
v
=
(12)
其中误差累加器Δ S 的值为
Δ
S
=
[
DT
3(
i
T)
spdt
2-
DT
2(
i
T)
spdt
1](13)
当电机在固定输入频率下稳速运行时,其动态平衡方程为
DT 3( i T) spdt 2- DT 2( i T) spdt 1=0(14)
此时Δ S 内的值即为滞留脉冲,需要全部输出。
3.3 指令脉冲输入的硬件接口电路
指令脉冲由上位控制器产生,其格式为指令脉冲序列和方向信号。在设计硬件接口电路时,首先考虑电路的抗干扰性,因此在设计中采用差分输入的形式,其差分驱动芯片选用AM26LS31。另外,由于整个控制电路采用DSP芯片实现,因此必须考虑控制电路和其他接口电路的电气隔离,这里选用6N137的光耦来实现电气隔离。图3是指令脉冲和DSP的接口电路图。
图3 指令脉冲的硬件接口电路
图3中,脉冲序列先通过差动驱动芯片AM26LS31,生成互补的两个脉冲信号,然后通过光耦与DSP控制芯片隔离。该设计同时满足电路的抗干扰性和隔离性。方向信号输入的接口电路与图3类似。
4 实验
本文的伺服系统采用交流永磁同步伺服电机,其额定功率2.5kW,额定电流10A,额定转速2000r/min,额定转矩6N·m,定子电感8.5mH,定子电阻2.8Ω。实验中功率模块采用三菱公司的PM30RSF060智能模块,输入电压AC220V,开关频率15kHz,位置环采样周期T=333μs,角度反馈采用2500脉冲/转的光电码盘,4倍频使用。图4所示的是伺服系统在空载条件下的定位过程,其中电机转过的角度由给定脉冲个数决定。通过串口通信获得,图4中横坐标代表时间轴,数值代表点数,两个点的间距为2ms,纵坐标代表电机的位置标度。从图中可以看出,电机在定位过程中没有位置超调,而且完成整个定位过程大约为50ms,满足实际的应用要求。
图4 伺服系统的定位过程
5 结语
本文通过对伺服系统位置环结构的分析,给出了软件实现位置环的方法。同时通过对电子齿轮原理的分析,给出了电子齿轮的设计方法以及硬件接口电路。实验结果表明,设计的位置环和电子齿轮在完成定位过程中具有无超调,精确定位的特性,同时具备了较高的定位速度。因此,该设计方法适用于高性能伺服定位系统中。
射频工程师养成培训教程套装,助您快速成为一名优秀射频工程师...
天线设计工程师培训课程套装,资深专家授课,让天线设计不再难...
上一篇:一种新颖的自适应PWM逆变电源
下一篇:PIC单片机在家用电暖气中的应用

