• 易迪拓培训,专注于微波、射频、天线设计工程师的培养
首页 > 测试测量 > 示波器 > MOS 象传感器示波器成象电路

MOS 象传感器示波器成象电路

录入:edatop.com    点击:

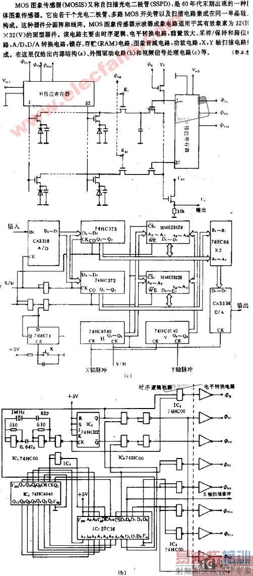
MOS图象传感器示波器成象电路

点击浏览:矢量网络分析仪、频谱仪、示波器,使用操作培训教程

上一篇:测定示波器的电压竖直灵敏度
下一篇:示波器的参数

微波射频测量操作培训课程详情>>
射频和天线工程师培训课程详情>>

  网站地图