- 易迪拓培训,专注于微波、射频、天线设计工程师的培养
SG3525A开关电源集成控制器的基本参数
录入:edatop.com 点击:
SG3525A的最大输入电压为40V,输出晶体管集电极电压为40V,基准电源输出电流为50mA,基准电压为5.1V,最低工作频率为120Hz,最高工作频率为400kHz,输出端低电平为0.2V,输出端高电平为19V。
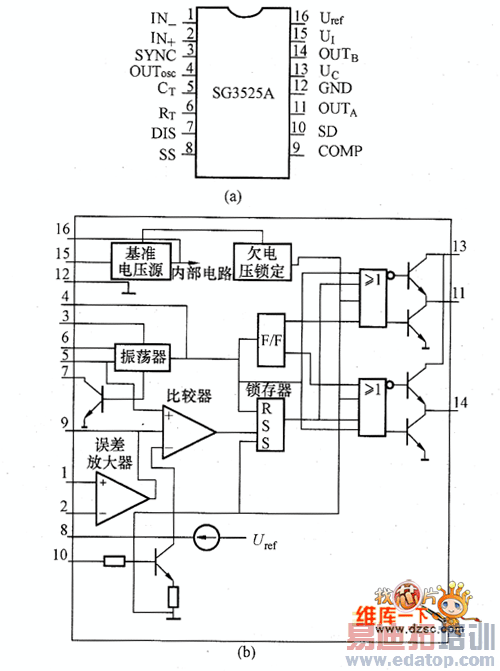
图所示为SC3525A的引脚配置和内部结构框图。引脚功能如下:①脚(IN+),放大器反相输出端子;②脚(IN+),放大器同相输出端子;③脚(SYNC),同步端子;④脚(OUTosc),振荡器输出端子;⑤脚(CT),外接定时电容端子;⑥脚(RT),外接定时电阻端子;⑦脚(DIS),放电端子;⑧脚(SS),软启动控制端子;⑨脚(COMP),频率补偿端子;⑩脚(SD),关断控制端子;(11)脚(OUTA),输出A端子;(12)脚(CND),接地端子;(13)脚(UI),集电极电压端子;(14)脚(OUTref),输出B端子;(15)脚(UI),电压输入端子;(16)脚(Uref,),基准电压端子。

(a)SG3525A的引脚配置:(b)内部结构框图
图 SG3525A的引脚配置和内部结构框图
来源:维库开发网

