- 易迪拓培训,专注于微波、射频、天线设计工程师的培养
电源架构和电源管理总线
人们需要高效率、低功耗、符合能效规范的电子设备,需要更高性能、更小形状因数的无线系统,这为电源和电源管理设计提出巨大的排战。设计人员要为各种DSP、MCU、FPGA、ASIC、音频/视频和显示电路提供多电压、更大电流、更高效率、更低功耗、更低噪声、更小形状因数的电源和电源管理。为此出现了各种各样的电源架构来满足变化的电源管理要求。
分布式电源架构
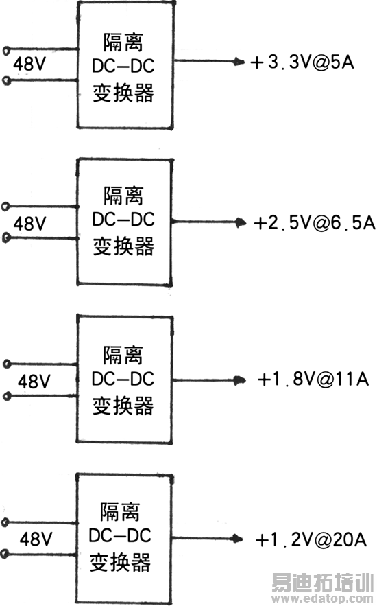
分布式电源架构(Distributed Power Architecture,PDA)是基站用的第一代电源架构。PDA的一个实例示于图1。这种电源架构对每个电压轨用隔离(砖式)电源模块提供。当电压轨有限时,PDA工作良好,但每增加1个电压轨,其成本和PCB面积都显著增加。电压轨时序也是困难的,需要增加外部电路来解决电压轨时序,这也会增加成本和板面积。

图1 典型的DPA架构
中间总线架构
为了克服DPA尺寸大和成本高的缺点,第二代系统采用中间总线(Intermediate Bus Architecture,IBA)架构。中间总线架构有固定电压(fixed voltage)IBA,非稳压(unregulated)IBA和准稳压(Quasi-regulated)IBA几种架构。图2所示的固定电压IBA采用单个隔离砖式电源模块和很多非隔离负载点(Pol)DC/DC变换器。Pol可以是电源模块(如TI公司的PTH系列),也可以是分立的降压变换器。隔音变换器的输入电压范围(36~75V或18~36V)与第一代相同。它所产生的中间总线电压稳定到3.3V,5V或12V。中间总线电压选择取决于系统设计师。这种设计的好处是:较小的PCB面积、较低的成本和较容易的电压时序(由于有自动跟踪特性)。这种电源架构使效率降低,每个电压需要两次变换。

图2 固定电压中间总线架构
为了满足微小区基站设计对高效率和小占位面积的要求,需增加隔离变换器效率,使其工作在固定占空比和不稳压输出,这就是非稳压中间总线结构。这种结构采用非稳压总线变换器,其输出电压是输入电压之比(例如TI公司ALD17 5:1变换器产生的输出电压是输入电压的五分之一)。用这种技术设计的150W系统的第一变换级用十六分之一砖式变换器效率可达96%。这种架构的限制是总线变换器的最大输入电压范围是36~55V。Pol的输入电压必须小于12V,才能使Pol产生1V或小于1V的输出电压。
为了满足一些无线供应商坚持要保持36~75V传统宽输入电压规格的要求,电源供应商推出准稳压IBA。这种架构与非稳压IBA的主要差别是在输入电压超过55~60V范围,其输出电压稳定到10V左右。这种架构的缺点是隔离电源模块必须增大尺寸来实现稳压电路和在55V以上效率降低。
分比式电源架构
分比式电源架构(Factorized Power Architecture,FPA)采用3个灵活的单元来重新规定每个变换级的范围,使得电源密度和效率都比较高。第1个单元是总线变换器模块(BCM),这是1个窄范围输入、非稳压、高效率总线变换器,它采用ZCS-ZVS正弦幅度变换器(SAC)提供隔离和电压变换。有高电压(高达384V)和中电压(48V)输入两个版本。FPA的第2个单元是预调器模块(PRM),这是1个高效率升压一降压变换器。FPA的第3个单元是电压变换模块(VTM),它与PRM组合在一起提供低电压输出(如需要可低到0.82V)。FPA单元为电源系统设计提供更大的灵活性、伸缩性和更高的效率(图3)。就尺寸而言,工作在3.5MHz有效频率的SAC,对于高电源变换在小封装中采用平面磁性元件,这种结构使功率密度大于1000W/in3。

图3 FPA系统(效率和尺寸)
新一代SoC电源管理
APC(先进的电源管制器)靠动态或表态管理电源电压和漏电流,使SoC(系统芯片)能耗最佳化。采用两种技术:DVS(Danamic Voltage Scalling)和AVS(Adaptive Voltage Scalling)来管理SoC电源电压。APC适用两个软IP版本:APC1和APC2。APC1设计用于单SoC;APC2设计用更复杂SoC电源管理架构,支持个并行电压和时钟。APC2在内部共享电压域时具有控制多个独立时钟域的能力,这种能力特别重要,这可允许低功率工作。PWI2.0总线接口可使APC2连接到多个外设器件或另外SoC。图4示出采用APC2的双域SoC系统架构。SoC由两个主要逻辑单元(硬件加速器和CPU)组成。在每个电压域内有1个用于AVS控制的硬件性能监控器(HPM)。时钟管理单元为电压域和HPMs提供时钟信号。APC的4个主要功能单元示于APC2单元内。控制逻辑单元提供主接口(AMBA-APB)、CMU接口和中断管理服务。环路控制器管理AVS模式中的电压缩放。为DVS支持提供每个电压的频率—电压表。PWI2.0主机连接SoC到PMIC和其他外设。

图4 采用APC2的双域SoC系统架构
电源管理总线
电源管理总线PMBus为控制电源变换和管理器件规定了数字通信协议。采用PMBus,根据标准命令集可以配置、监控和操作电源变换器。用PMBus命令,设计师可以设置电源的工作参量、监控电源的工作和根据失效和报警执行正确的测量。
实现PMBus规范,要求电源和有关IC设计遵守其所要求的接口命令。SMBus提供主计算机或系统管理器与PMBus依从器件之间的串行通信(图5)。图5所示系统可以是:通用微控制器,ASIC,系统操作处理器,FPGA中的备用门,自动测试设备。PMBus器件可以是:Pol模块,PWM控制器IC,集成FET DC-DC变换器,砖式隔离DC-DC变换器,AC-DC变换器。
PMBus协议允许多源电源管理产品。通过标准命令集OEM能够控制PMBus依从的电源变换器。PMBus规范有两部分:Part1包括通用要求,这部分也规定了硬件信号传输和电气接口以及定时要求;Part Ⅱ规定了用在PMBus中命令语言。
为了遵守PMBus规范,器件必须满足下列条件:
·器件必须满足PMBus规范PartI的所有要求;
·器件至少支持由PMBus规范PartⅡ规定的一个非制造商专门命令;
·若器件接受PMBus命令码,则它必须执行PMBus规范PartⅡ所描述的功能;
·若器件不能接受给定的PMBus命令码,则它必须响应PMBus规范PartⅡ所描述的失效管理和报告;
·根据电源应用,PMBus器件随着内部或外部编程必须在控制状态下起动和开始工作。

图5 PMBus Version 1.1可管理AC-DC和DC-DC电源
PMBus协议覆盖广泛的电源系统架构和变换器。协议包括编程电源变换器件失效或报警的能力。对于失效条件,可以编程PMBus器件以立即判断,闭锁和重试或关机前继续工作一特定延迟时间来做出响应。
PMBus与Power-One的Z-One架构(图6)的主要差别是分配电源管理任务的方法不同。Z-One分开固件使能DPM(数字电源管理器和Pol基DPWM(数字脉宽调制器)IC之间的电源管理任务。PMBus要求设计师根据PMBus协议编程计算机,其中很多信息存在系统控制器中。它们之间的另一个差别是Z-One系统仅仅适合DC-DC变换器工作,而PMBus适合DC-DC和AC-DC变换器。

图6 Z-One数字电源系统
上一篇:在ASP.NET中调用存储过程方法
下一篇:免疫墙路由器上的内网安全管理


