- 易迪拓培训,专注于微波、射频、天线设计工程师的培养
ISL6140热拔插芯片在DC-DC开关电源中的应用
1 引言
随着通讯设备、计算机网络设备的大量应用,供给此类设备的电源要求24小时不间断地工作。以往更换电源模块设备需要停机这种情况对通讯网络设备来讲是不能接受的,而且目前在一个较大的电源系统中输出电源的要求多种多样,有时需要冗余备份或随着设备负荷的增减来添加或撤除电源模块,在增减电源模块时必须保证所有设备的正常工作,热拔插技术是解决此类问题的途径。
2 实现热拔插需要解决的问题:
当一块电源模块插入一个正在工作的电源背板时,由于电源供应电路中存在输入电容,当输入电容充电时会产生很大的充电瞬时电流。这将会产生短时脉冲干扰(可能会影响到其他的电路板)和可能产生对电源供应器永久性的损伤。允许热拔插的关键是控制电源输入,通常采用控制场效应管的工作电流由小到大缓慢地变化,直到输入电容上充满电荷为止。当输入电容充满电后,场效应管就完全导通并由外部电源直接对电路进行供电。
3 功能简介:
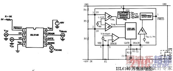
ISL6140是INTERSIL公司出品的负电压热拔插型控制器。它允许电源模块安全地从正在工作的电源背板上拔下或插上。突入电流的限制值可通过控制外接N沟道的场效应管的栅极上升电压来实现。如果输入电压高于或低于设计输入电压变动范围,开关管就会关断。当系统短路时,一个可编程的电子断路器将保护整个系统。另外该IC还提供一个信号输出端用于直接显示输入电源电压的正常与否。
ISL6140所使用的外部器件少,控制功能强,适合于应用于DC-DC的前级起热拔插及过流、过压、欠压保护作用。
IC功能特性:
外接电源负端N沟道场效应管
工作电压范围从-10V到-80V(-100V额定最大值)或者从+10V到+80V(+100V额定最大值)
突入电流值可自行设定
可编程电子线路断路器(过流关断)
可编程过压保护
可编程低压切断
输入电压状态显示
应用领域:
VOIP(Voice Over Internet Protocol)服务器
-48V电信系统
负电压供应控制
+24V无线基站电源
IC管脚及电路内部结构介绍:

PIN1 PWRGD : 电源状态信号输出端
PIN2 OV(Over-Voltage) : 过压保护检测端
PIN3 UV(Under-Voltage): 欠压保护测试端
PIN4 VEE : 通常是电源的负端
PIN5 SENSE : 过流检测端,一般要接一电阻
PIN6 GATE : N沟道场效应管的栅极驱动端
PIN7 DRAIN : N沟道场效应管的漏极端
PIN8 VDD : 电压正极输入端
4 外围元件参数计算:
①VUVL与VOVH的计算:
VUVL与VOVH是电路输入电压的允许波动范围,在此范围内IC控制外接的N沟道场效应管导通,电路正常工作,一旦输入电压超出此范围,N沟道场效应管截止。该IC通过两个运算放大器来限定VUVL与VOVH。另外,R4、R5、R6这三个分压电阻应选择精度高,温度系数小的精密电阻(例如:1%的金属氧化膜电阻)。
计算公式如下所示:
VUV=1.223(R4+R5+R6)/(R5+R6)
VOV=1.223(R4+R5+R6)/(R6)
电路触发的电压波形如下图所示:

Tphlov: 0.6~3.0us 典型值为:1.6us Tplhov: 1.0~12.0us 典型值为:7.8us
Tphluv: 0.6~3.0us 典型值为:1.3us Tplhuv: 1.0~12.0us 典型值为:8.4us
②N沟道场效应管的选择:
N沟道场效应管是电路的关键器件,应从以下几个方面考虑该器件的参数:
最大的输入电压(包括瞬态冲击)和输出瞬态电压;最大工作电流;场效应管耗散功率或者是安全工作区域;场效应管的栅极门限电压;场效应管的通态电阻(Rdson)。所选的场效应管应在满足上述条件的基础上考虑足够的余量及经济性。
③限流电阻的选择:
R1是过流检测电阻。只要在R1上检测到超过50mV电压,GATE管脚上的电压将变成低电位,场效应管就会关断。因此只要设定了电路过流保护的电流值就可计算出R1的值。
R1=V/Ioc=0.05V/Ioc
④R2、C1、R3、C2参数选择:
R2可取典型值10Ω
R3和C2是用于控制突入电流的反馈网络。
I突入电流=(I栅极电流*CL)/C2 CL—负载电容; I栅极电流—N沟道场效应管栅极充电电流45uA
C2=(45uA*CL)/I突入电流
C1=(Vinmax-Vth)/Vth*(C2+Cgd)
Vinmax—最大输入电压;Vth—场效应管最小栅极门限电压;Cgd—场效应管栅漏极间电容
R3=(Vinmax+ΔVgate)/5mA 典型值为18KΩ
⑤电源信号输出设计
PWRGD是个电源信号输出端口,它可以很直观地显示外部电源的输入状态。

光耦输出方式 LED显示方式
光耦输出方式可以与控制后级的PWM控制芯片的软启动功能
LED显示方式则很直观地显示输入电压的状况
如果不须外接任何信号输出,应使该端口悬空
5 实际电路设计中须注意的几个问题:
①R1电阻的选择要点及布线要求
R1的PCB布线设计对电路的影响比较大。在实际的设计过程中必须尽量减少外界干扰的影响。另外由于R1处于输入输出的主回路中所以在电路设计的过程中PCB走线的宽度要足够宽,不仅要能满足正常工作电流的需要而且要能满足过电流保护时大电流的要求。理想的R1布线应一端直接接在PIN4(VEE)另一端直接接在PIN5(SENSE),位置尽可能近,走线长度要尽可能地短。例如下图所示:

②抑制瞬时过流脉冲的方法
为了使电路中的瞬时过流不至于关断电源可在R1两端并连一滤波器。

如果需要抑制的瞬时电流脉冲宽度超过3us(低于3us由IC内建的滤波器来控制)就需要上图所示的由C3和R7组成的低通滤波器来滤除。R7的值不能太大,推荐使用100Ω。脉冲的宽度由下式来确定:
t= ─R*C*ln[1-(V(t)-V(t0))/(Vi-V(t0))]
V(t)----触发电压
Vi----过电流保护时在R1上的电压
V(t0)----正常工作时电流在R1上的电压
例如:有一个系统正常的工作电流是1A, 2.5A时过电流保护,R1为20mΩ,须滤除50us、5A的电流脉冲。计算如下:
V(t)=50mV(系统规定)
V(t0)=20mV(V=I*R=1A*20mΩ)
Vi=100mV(V=I*R=5A*20mΩ)
如果R1=100Ω 那么C3应选1uF
注:N沟道场效应管应选择能持续通过更大电流的型号,因为IC不能限制电流大小,RC滤波器只是起到延迟
关断FET的效果。如果FET的工作电流小于瞬态过流的的电流值就有可能造成FET的受损。
③OV和UV应用注意点
R4要比R5、R6大得多,在选择电阻参数时首先选择R4,OV及UV的灌电流设定在100uA左右。
例如:50V输入电压,R4可选500KΩ,那么R5、R6可选10KΩ左右的电阻。为了消除外界瞬时脉冲对电路的影响,在UV对VEE或OV与UV之间加上滤波器也是不错的方法。
④IC的过压保护要求
ISL6140本身只能承受最大100V的额定电压,即使是短暂的过压也将造成IC永久性的损伤并且会影响到其它元器件。为了保护IC可在IC的VDD与VEE之间加上一个突波吸收器(例如DIODE公司的SMAT70A,吸收功率400W,最大击穿电压89V,最小击穿电压70V,反向最大脉冲电流3.5A)。突波吸收器的选择依据是电源正常的输入电压变动范围、预计须吸收功率的大小、最大的反向脉冲电流。
6 小结
随着DC-DC模块的广泛应用、通讯网络设备对高性能电源的需求不断提高,热拔插控制芯片以少量的外围元件、多种保护功能、良好的性价比将得到进一步的应用。
射频工程师养成培训教程套装,助您快速成为一名优秀射频工程师...
天线设计工程师培训课程套装,资深专家授课,让天线设计不再难...
上一篇:采用
6.25mm
x
11.25mm
BGA
封装的LTM8029
下一篇:基于VC++光伏逆变器监控系统的设计和实现

