- 易迪拓培训,专注于微波、射频、天线设计工程师的培养
PFC集成控制电路UC3854A/B[4]
UC3854A/B是一种高功率因数校正器集成控制电路新的芯片。它是在UC3854芯片基础上的一种改进设计。其特点是:可以控制Boost PFC电路的交流输入端功率因数,使其接近于1;限制输人电流的THD〈3%;采用平均电流控制法,恒频缉制,电流放大器的频带较宽(5 MHz)等。
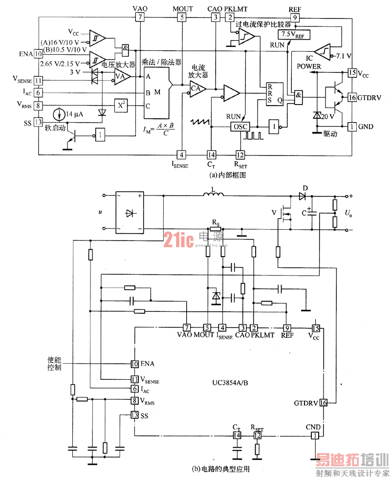
UC3854A/B芯片的内部电路包括:电压放大器VA,模拟乘法器/除法器M,电流放大器CA,固定频率脉宽调制器PWM,功率MOS管的门极驱动器,7.5V基准电压(1%误差),以及软启动、输人电压前馈、输入电压钳位、过流保护比较器等。其内部电路如图1(a)所示,电路的典型应用如图1(b)所示。

图1 UC3854A/B控制的Boost PFC转换器
由图1可知,控制器的电压补偿网络跨接在VA的输出端VAO和VA的负输入端VSENSE;电流补偿网络跨接在CA的输出端CAO和CA的负输人端ISENSE。
UC3854A/B可以直接驱动MOS管,驱动电流峰值为1.5A;开关频率由RSET和CT引脚的电阻、电容数值设定;软启动时间由SS引脚对地的外接电容决定。
由图1(b)可知,UC3854A/B对转换器的采样信号包括:①从电压放大器VA的负输人端VSENSE引脚,通过分压电阻采样转换器的输出电压;②从VRMS引脚,通过两级RC滤波网络,采样交流电源电压有效值URMS;③从IAC引脚采样交流整流输入电压波形信号(通过外接电阻和内部电路将电压信号转换为电流信号,即该引脚信号IAC与交流整流输人电压的瞬时值成正比);④从MOUT、ISENSE引脚差动输人电感电流采样信号,实现平均电流控制。同时也从PKLMT引脚采样输人电流信号,实现过流保护。图1中用采样电阻飞(分流器)采样电流信号,也可以用脉冲变压器分别采样开关管V和二极管D的电流,再合成为输入电流。
UC3854A/B芯片内模拟乘法滁法器的输出信号IM(由MOUT引脚输出)作为电流基准,乘法/除法器的输入信号有3个:电压调节器VA的输出信号VAO、交流整流输人电压瞬时值采样信号IAC(约250μA)和输入电压有效值采样信号VRMS(约1.5~4.77 V)。它们的数值关系是:

式中,K=-1是一个比例系数。
从VAO中减去1.5 V是芯片设计的要求;式中除以V2RMS起了电压前馈(Feedforward)的作用,使输人电压变化时,输人功率稳定。例如,设VAO不变,而输人电压增加了一倍,IAC和VRMS(均与输人电压成正比)也增加一倍;V2RMS则变为4倍,由上式可知,IM将减半,从而通过控制调节使输人电流减半,结果输人功率保持不变。
射频工程师养成培训教程套装,助您快速成为一名优秀射频工程师...
天线设计工程师培训课程套装,资深专家授课,让天线设计不再难...
上一篇:数字增强型电源模拟控制器实现模拟+数字的合成控制
下一篇:电荷泵的应用

