- 易迪拓培训,专注于微波、射频、天线设计工程师的培养
新型无损箝位电路在单端正激电源中的应用
录入:edatop.com 点击:
1 引 言
在各种隔离式DC/DC变换器中,单端正激式变换器是其中最简单且适合大电流输出的一类,因而正激式变换成为低压大电流功率变换器的首选拓扑结构。但因其高频开关变压器磁通工作在磁滞回线的一侧,必须进行磁复位,以确保励磁磁通在每一个开关周期开始时处于初始值。同时由于工作在高频状态下,开关变压器漏感、分布电容等寄生参数的影响不能忽略,在开关转换瞬时,电抗元件的能量充放致使功率器件承受很大的热和电应力,并可导致开关管的电压过冲,这不仅意味着设计人员必须选用昂贵的高耐压功率开关管,同时也给电源的可靠性带来潜在威胁。为此常常还需设置各种缓冲吸收电路,但这降低了变换器的工作效率。
为了解决单端正激式开关电源中的磁复位与漏感储能问题,传统的解决方案有以下几种:
(1)、采用辅助绕组复位电路;
(2)、采用RCD箝位复位电路;
(3)、采用有源箝位复位电路。
其中方案1要求辅助绕组与初级绕组必须紧耦合,实际上因漏感的存在电路中仍需外加有损吸收网络,以释放其储能;方案2是一种有损复位箝位方式,因其损耗的大小正比于电路的开关频率,(和方案1中外加有损吸收网络一样)这不仅降低了电源本身的效率,也限制了电源设计频率的提高;方案3中需要附加一复位开关管与相关控制电路,增加了电路复杂性的同时,也带来了附加电路损耗与总成本的上升。
本文介绍一种新型无损箝位电路,无须额外附加辅助开关管,电路简单,可有效降低功率管的电压应力,箝位效果优异,且有利于电源工作效率的提高。
2 工作原理
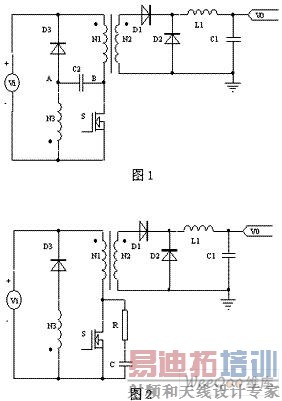
新型无损箝位电路(图1)与上述方案1(图2)中采用辅助绕组的传统方法相类似,不同之处是增加一个箝位电容C2,但功率主回路上无需外加有损吸收网络。传统的方法是在变压器中附加一个去磁绕组N3,它与二极管D3串联后接到电源输入正极,N3起到去磁复位作用,功率管S漏源间并联的RC网络,用于吸收变压器的初级漏感储能,防止产生过电压尖峰,保护功率管S免被击穿,见图2所示。图1中的箝位电路由辅助箝位绕组N3、箝位二极管D3、箝位电容C2组成。辅助箝位绕组N3的与初级绕组N1相同,目的是为了实现当功率开关管S漏源间电压VS上升到2VI时,加在初级绕组N1上的电压等于VI,因N1、N3匝数相等,箝位绕组N3的电压也必然是VI,此时D3恰好正偏导通。

下面结合图1与图3具体分析新型无损箝位电路的工作原理。
1) T0时刻为初始状态,设功率开关管S处于关断状态,此时(B点电压)VS等于VI,箝位电容C2通过初级绕组N1、箝位绕组N3被充电至VI,电容极性为左负右正。
2)在T1"T2期间,功率管S导通,由于箝位绕组与初级绕组电压相同,参照图1所示的同名端可知,VA为-VI,二极管D3反向偏置截止。在此期间,变换器实现功率的变换,能量从初级传到次级。
3)在T2时刻,功率管S关断,变压器中的漏感与磁化储能给功率管等寄生分布电容充电,(B点电压)VS最终上升到2VI,A点电位也从- VI 上升为+VI ,若此时B点电位进一步上升,二极管D3将正向偏置导通,功率管S漏源间的电压VS通过电容C2和二极管D3得到有效箝位。
4)在T2"T3期间,反射在初级的负载电流Io下降,其下降的速率由初级与次级间的漏感决定,该电流通过箝位电容C2、箝位二极管D3回流至电源,流过电容C2的电流引起其端电压上升(设其增量为dVS),导致B点电位变化为2VI+dVS。
5)在T3时刻,由于出现输出二极管D1的反向恢复,反射到的初级电流Io出现负值,箝位二极管D3停止导通,因功率管S的漏源间存在输出电容Cp,(B点电位)VS出现下降直到输出二极管D1反向反射电流小于初级磁化电流并在T4时刻等于零为止。
6)在T4"T5期间,正在减少的正向磁化电流将引起B点电位VS再次向2VI上升,直到箝位二极管D3再导通,将VS箝位在比2VI稍高的电位上。
7)在T5时刻,初级磁化电流减为零,箝位电容C2通过初级绕组N1、箝位绕组N3向电源VI放电,回送电容储能,VS跌至VI。
8)下一时刻重复以上过程。

3 关键电路参数设计
(1)箝位电容计算
从上文分析可知,箝位电容C2的取值决定了功率管漏源间电压VS超出VI值的多少,超出的电压dVS近似计算方法见式 (1):
dVS =0.5(Io/Nps)(T2-T3)/C(1)
式中 Nps是初次级匝比,Io是负载电流。
因VS的上升时间与T2-T3间隔相比甚小,可忽略不计,故
dT= T2-T3=LS(Io/ Nps)/VI(2)
式中是LS相对于初级绕组的初次级间漏感
联解(1)、(2)式可得:
dVS =0.5(Io/Nps)(LS Io/Nps)/(VI×C)=0.5LS(Io/Nps)2/(VI×C) (3)
(2)箝位二极管设计选择
二极管D3的峰值电流定额必须大于Io/Nps,同时其平均电流定额IAV至少必须等于:
IAV=0.5(Io/Nps)(dT/T)(4)
式中T是开关周期
二极管的电压定额必须超过2VI
(3)箝位绕组匝数计算
绕组匝数N3越多,电源允许的最大占空比越小,功率开关管S上的电压应力越低,但占空比小,开关变压器的利用率低。综合考虑最大占空比和开关管的电压应力,一般选择箝位绕组匝数和初级绕组匝数相同,即
N3=N1(5)
4 应用实例
设计了一应用于输入为220Vac(187Vac~242Vac)、输出为20V/8A的正激变换高频开关电源,工作频率是200kHz,最大占空比为0.45,采用新型无损箝位电路,铜线的趋肤深度为Δ=0.148mm。按照上述设计方法,设计的电源变压器有关参数如下:
磁芯规格ETD34,磁芯材料为3F3, Philips;
初级绕组28匝;复位绕组28匝;次级绕组9匝。
设计出的变压器的初级励磁电感值实测为Lm=748.40μH,次级电感值实测为Ls=64.7μH,初级漏感电感值实测约为63μH,箝位电容C=4700Pf,箝位二极管选用MUR4100。
利用示波器测试其在输入220VAC、输出20V/8A条件下,功率开关管漏源极电压波形如下图4所示,测试结果表明过压尖峰得到了有效抑制,实现了无源无损箝位的目的。

5 结 语
本文介绍了一种无损箝位电路在单端正激电源中的应用,着重分析了工作原理,并给出关键电路参数的设计。用一种峰值电流模式控制芯片UC1825设计的某型电源,已配套应用于军用、民用产品,取得了良好的性能。实验结果表明非常有效地抑制了过压尖峰,实现了无源无损箝位。这种新型电路,拓扑简单可靠,可移植于如单端正激、单端反激、SEPIC、CUK以及ZETA等拓扑电路中,应用前景广阔。
在各种隔离式DC/DC变换器中,单端正激式变换器是其中最简单且适合大电流输出的一类,因而正激式变换成为低压大电流功率变换器的首选拓扑结构。但因其高频开关变压器磁通工作在磁滞回线的一侧,必须进行磁复位,以确保励磁磁通在每一个开关周期开始时处于初始值。同时由于工作在高频状态下,开关变压器漏感、分布电容等寄生参数的影响不能忽略,在开关转换瞬时,电抗元件的能量充放致使功率器件承受很大的热和电应力,并可导致开关管的电压过冲,这不仅意味着设计人员必须选用昂贵的高耐压功率开关管,同时也给电源的可靠性带来潜在威胁。为此常常还需设置各种缓冲吸收电路,但这降低了变换器的工作效率。
为了解决单端正激式开关电源中的磁复位与漏感储能问题,传统的解决方案有以下几种:
(1)、采用辅助绕组复位电路;
(2)、采用RCD箝位复位电路;
(3)、采用有源箝位复位电路。
其中方案1要求辅助绕组与初级绕组必须紧耦合,实际上因漏感的存在电路中仍需外加有损吸收网络,以释放其储能;方案2是一种有损复位箝位方式,因其损耗的大小正比于电路的开关频率,(和方案1中外加有损吸收网络一样)这不仅降低了电源本身的效率,也限制了电源设计频率的提高;方案3中需要附加一复位开关管与相关控制电路,增加了电路复杂性的同时,也带来了附加电路损耗与总成本的上升。
本文介绍一种新型无损箝位电路,无须额外附加辅助开关管,电路简单,可有效降低功率管的电压应力,箝位效果优异,且有利于电源工作效率的提高。
2 工作原理
新型无损箝位电路(图1)与上述方案1(图2)中采用辅助绕组的传统方法相类似,不同之处是增加一个箝位电容C2,但功率主回路上无需外加有损吸收网络。传统的方法是在变压器中附加一个去磁绕组N3,它与二极管D3串联后接到电源输入正极,N3起到去磁复位作用,功率管S漏源间并联的RC网络,用于吸收变压器的初级漏感储能,防止产生过电压尖峰,保护功率管S免被击穿,见图2所示。图1中的箝位电路由辅助箝位绕组N3、箝位二极管D3、箝位电容C2组成。辅助箝位绕组N3的与初级绕组N1相同,目的是为了实现当功率开关管S漏源间电压VS上升到2VI时,加在初级绕组N1上的电压等于VI,因N1、N3匝数相等,箝位绕组N3的电压也必然是VI,此时D3恰好正偏导通。

下面结合图1与图3具体分析新型无损箝位电路的工作原理。
1) T0时刻为初始状态,设功率开关管S处于关断状态,此时(B点电压)VS等于VI,箝位电容C2通过初级绕组N1、箝位绕组N3被充电至VI,电容极性为左负右正。
2)在T1"T2期间,功率管S导通,由于箝位绕组与初级绕组电压相同,参照图1所示的同名端可知,VA为-VI,二极管D3反向偏置截止。在此期间,变换器实现功率的变换,能量从初级传到次级。
3)在T2时刻,功率管S关断,变压器中的漏感与磁化储能给功率管等寄生分布电容充电,(B点电压)VS最终上升到2VI,A点电位也从- VI 上升为+VI ,若此时B点电位进一步上升,二极管D3将正向偏置导通,功率管S漏源间的电压VS通过电容C2和二极管D3得到有效箝位。
4)在T2"T3期间,反射在初级的负载电流Io下降,其下降的速率由初级与次级间的漏感决定,该电流通过箝位电容C2、箝位二极管D3回流至电源,流过电容C2的电流引起其端电压上升(设其增量为dVS),导致B点电位变化为2VI+dVS。
5)在T3时刻,由于出现输出二极管D1的反向恢复,反射到的初级电流Io出现负值,箝位二极管D3停止导通,因功率管S的漏源间存在输出电容Cp,(B点电位)VS出现下降直到输出二极管D1反向反射电流小于初级磁化电流并在T4时刻等于零为止。
6)在T4"T5期间,正在减少的正向磁化电流将引起B点电位VS再次向2VI上升,直到箝位二极管D3再导通,将VS箝位在比2VI稍高的电位上。
7)在T5时刻,初级磁化电流减为零,箝位电容C2通过初级绕组N1、箝位绕组N3向电源VI放电,回送电容储能,VS跌至VI。
8)下一时刻重复以上过程。

3 关键电路参数设计
(1)箝位电容计算
从上文分析可知,箝位电容C2的取值决定了功率管漏源间电压VS超出VI值的多少,超出的电压dVS近似计算方法见式 (1):
dVS =0.5(Io/Nps)(T2-T3)/C(1)
式中 Nps是初次级匝比,Io是负载电流。
因VS的上升时间与T2-T3间隔相比甚小,可忽略不计,故
dT= T2-T3=LS(Io/ Nps)/VI(2)
式中是LS相对于初级绕组的初次级间漏感
联解(1)、(2)式可得:
dVS =0.5(Io/Nps)(LS Io/Nps)/(VI×C)=0.5LS(Io/Nps)2/(VI×C) (3)
(2)箝位二极管设计选择
二极管D3的峰值电流定额必须大于Io/Nps,同时其平均电流定额IAV至少必须等于:
IAV=0.5(Io/Nps)(dT/T)(4)
式中T是开关周期
二极管的电压定额必须超过2VI
(3)箝位绕组匝数计算
绕组匝数N3越多,电源允许的最大占空比越小,功率开关管S上的电压应力越低,但占空比小,开关变压器的利用率低。综合考虑最大占空比和开关管的电压应力,一般选择箝位绕组匝数和初级绕组匝数相同,即
N3=N1(5)
4 应用实例
设计了一应用于输入为220Vac(187Vac~242Vac)、输出为20V/8A的正激变换高频开关电源,工作频率是200kHz,最大占空比为0.45,采用新型无损箝位电路,铜线的趋肤深度为Δ=0.148mm。按照上述设计方法,设计的电源变压器有关参数如下:
磁芯规格ETD34,磁芯材料为3F3, Philips;
初级绕组28匝;复位绕组28匝;次级绕组9匝。
设计出的变压器的初级励磁电感值实测为Lm=748.40μH,次级电感值实测为Ls=64.7μH,初级漏感电感值实测约为63μH,箝位电容C=4700Pf,箝位二极管选用MUR4100。
利用示波器测试其在输入220VAC、输出20V/8A条件下,功率开关管漏源极电压波形如下图4所示,测试结果表明过压尖峰得到了有效抑制,实现了无源无损箝位的目的。

5 结 语
本文介绍了一种无损箝位电路在单端正激电源中的应用,着重分析了工作原理,并给出关键电路参数的设计。用一种峰值电流模式控制芯片UC1825设计的某型电源,已配套应用于军用、民用产品,取得了良好的性能。实验结果表明非常有效地抑制了过压尖峰,实现了无源无损箝位。这种新型电路,拓扑简单可靠,可移植于如单端正激、单端反激、SEPIC、CUK以及ZETA等拓扑电路中,应用前景广阔。
射频工程师养成培训教程套装,助您快速成为一名优秀射频工程师...
射频和天线工程师培训课程详情>>

