- 易迪拓培训,专注于微波、射频、天线设计工程师的培养
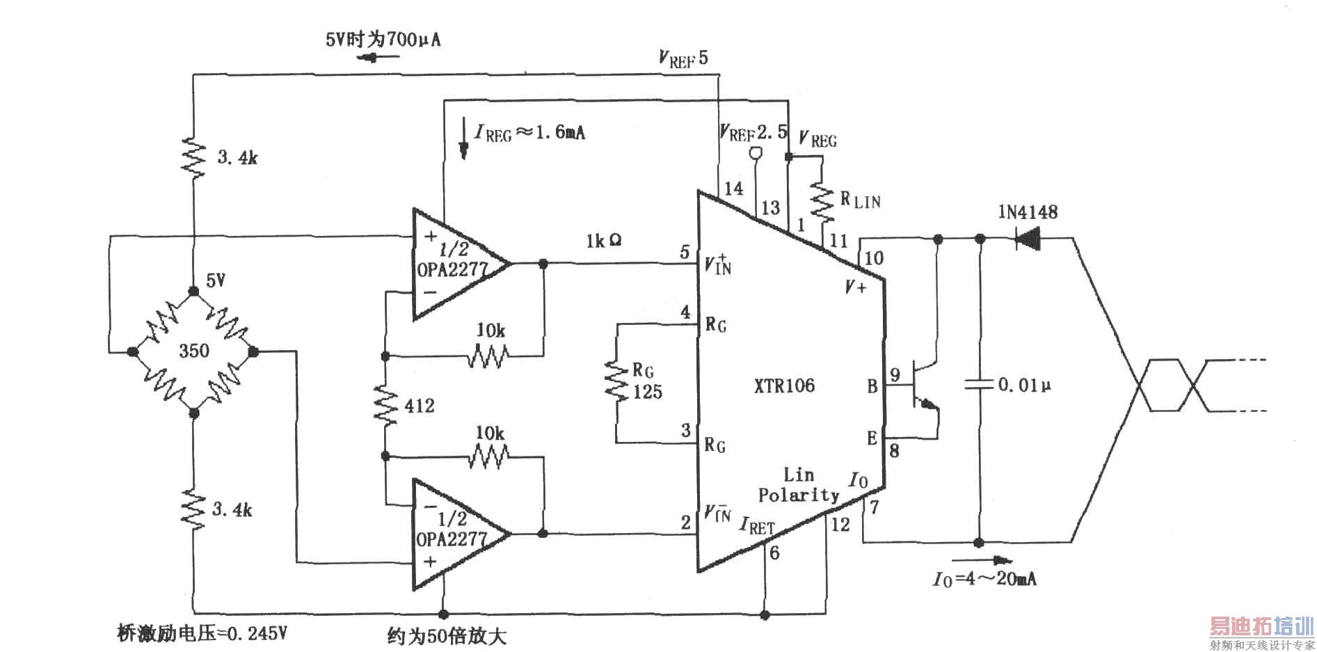
具有50倍预放大的电桥电路 (XTR106)
录入:edatop.com 点击:
如图所示,XTR106内部有两个电压源(2.5V和5V)可提供激励,因此可适应范围很宽的电桥值,无需附加电路即可在低于1kΩ的电桥阻值下工作。XTR106用于低阻电桥时,在电桥两端串联电阻(3.4kΩ)以限制激励电流(<2.5mA)。采用双运放OPA2277构成放大器作为前置放大器,可补偿电桥输出的减小,同时降低失调电压和漂移。图中为校正正桥非线性,ITOTAL=0.7mA+1.6mA≤2.5mA。


射频工程师养成培训教程套装,助您快速成为一名优秀射频工程师...
天线设计工程师培训课程套装,资深专家授课,让天线设计不再难...
上一篇:集成稳压电源电路
下一篇:XTR108
可编程的4~20mA两线电流变送器电路
射频和天线工程师培训课程详情>>

