- 易迪拓培训,专注于微波、射频、天线设计工程师的培养
用于串联连接电池的有源平衡解决方案
现在,从电动型汽车到电网负载均衡系统的各种应用中,大型、高压可再充电电池系统是常见的电源。这些大型电池组由众多单节电池串联 / 并联阵列组成,能存储大量能量 (数十千瓦小时)。锂聚合物或磷酸铁锂 (LiFePO4) 电池是常见的技术选择,因为这类电池能量密度高,能提供很高的峰值功率。在单节电池应用中,仔细控制电池充电并监视电池是确保安全工作、防止电池过早老化或损坏的关键。不过,与单节电池系统不同的是,串联连接的电池组提出了一项额外的要求,这就是"电池平衡"。
所有的串联连接电池必需保持电荷平衡
当一个电池组中的每节电池具备相同的电荷状态 (SoC) 时,这些电池就是"平衡"的。SoC 指的是个别电池随着它的充电和放电,目前相对于其最大容量的剩余容量。例如:一个剩余容量为 5A-hr 的 10A-hr 电池具有 50% 的 SoC。所有的电池都必须保持在某个 SoC 范围之内以避免受损或寿命缩短。可容许的 SoC 最小值和最大值因应用而异。在最重视电池运行时间的应用中,所有电池都可以在 20% 的 SoC 最小值和 100% 的最大值 (满充电状态) 之间工作。而就要求电池寿命最长的应用而言,可能将SoC范围限制在 30% 最小值和 70% 最大值之间。在电动型汽车和电网存储系统中,这些数值是典型的SoC 限制,电动型汽车和电网存储系统使用非常大和非常昂贵的电池,更换费用极高。电池管理系统 (BMS) 的主要作用是,仔细监视电池组中的所有电池,确保每一节电池的充电或放电都不超出该应用充电状态限制的最小值和最大值。
在采用串联 / 并联电池阵列时,并联连接电池会相互自动平衡,这种假定一般来说是对的。也就是说,随着时间推移,只要电池接线端子之间存在传导通路,那么在并联连接的电池之间,电荷状态就会自动平衡。串联连接电池的电荷状态会随着时间变化而分化,这种假定也是对的,这么说有几个原因。由于电池组各处温度变化率的不同,或者不同电池之间阻抗、自放电速率或加载之不同,SoC 会逐步发生变化。尽管电池组的充电和放电电流往往使电池之间的这些差异显得不那么重要,但是累积起来的失配会越来越大,除非对电池进行周期性的平衡。之所以要实现串联连接电池的电荷平衡,最基本的原因就是补偿各节电池 SoC 的逐步变化。通常,在一个各节电池具有严密匹配之容量的电池组中,运用被动或耗散电荷平衡方案足以使 SoC 重新达到平衡。
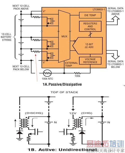
如图 1A 所示,无源平衡简单,而且成本低廉。不过,无源平衡速度非常慢,在电池组内部产生不想要的热量,而平衡是通过降低所有电池的余留容量,以与电池组中 SoC 值最低的电池相匹配。由于另一个常见的问题"容量失配",无源平衡还缺乏有效应对 SoC 误差的能力。随着老化,所有电池的容量都会减小,而且电池容量减小的速率往往是不同的,原因与之前所述的类似。因为流进和流出所有串联电池的电池组电流是相等的,所以电池组的可用容量由电池组中容量最小的电池决定。只有采用有源平衡方法 (例如图 1B 和 1C 中所示的那些方法) 才能向电池组各处重新分配电荷,以及补偿由于不同电池之间的失配而导致容量的减小。


电池之间的失配可能极大地缩短运行时间
电池之间无论是容量还是 SoC 之间的失配都可能严重缩短电池组的可用容量,除非这些电池是平衡。要最大限度地提高电池组的容量,就要求在电池组充电和电池组放电时,电池都是平衡的。
在图 2 所示的例子中,电池组由 10 节电池串联组成,每节电池的容量均为100A-hr (标称值),容量最小的电池与容量最大的电池之间的容量误差为 ±10%,对该电池组充电或放电,直至达到预定的 SoC 限制为止。如果 SoC 值限制在 30% 至 70% 之间,而且没有进行容量平衡,那么在一个完整的充电 / 放电周期之后,相对于这些电池的理论可用容量,可用电池组容量降低了 25%。在电池组充电阶段,无源平衡从理论上可以让每节电池的 SoC 相同,但是在放电时,无法防止第 10 节电池在其他电池之前达到 30% 的 SoC 值。即使在电池组充电时采用无源平衡,在电池组放电时也会显著"丢失"容量 (容量不可用)。只有有源平衡解决放案才能实现"容量恢复",有源平衡解决方案在电池组放电时,从 SoC 值较高的电池向 SoC 值较低的电池重新分配电荷。

图 3 说明了怎样采用"理想的"有源平衡,使由于电池之间的失配而"丢失"的容量得到 100% 的恢复。在稳定状态使用时,当电池组从 70% SoC 的"满"再充电状态放电时,实际上必须从第 1 号电池 (容量最高的电池) 取出所存储的电荷,将其转移到第 10 号电池 (容量最低的电池),否则,第 10 号电池会在其他电池之前达到其 30% 的最低 SoC 点,而且电池组放电必须停止,以防止进一步缩短寿命。类似地,在充电阶段,电荷必须从第 10 号电池移走,并重新分配给第 1 号电池,否则第 10 号电池会首先达到其 70% 的 SoC 上限,而且充电周期必须停止。在电池组工作寿命期的某时点上,电池老化的差异将不可避免地导致电池之间的容量失配。只有有源平衡解决方案才能实现"容量恢复",这种解决方案按照需要,从 SoC 值高的电池向 SoC 值低的电池重新分配电荷。要在电池组的寿命期内实现最大的电池组容量,就需要采用有源平衡解决方案,以高效率地给每节电池充电和放电,在电池组各处保持 SoC 平衡。

高效率双向平衡提供最强的容量恢复能力
LTC3300 (参见图 4) 是一个新产品,专门为满足高性能有源平衡的需求而设计。LTC3300 是一款高效率、双向有源平衡控制 IC,是高性能 BMS的关键组件。每个 IC 都能同时平衡多达 6 节串联连接的锂离子 (Li-Ion) 或磷酸铁锂 (LiFePO4) 电池。

SoC 平衡通过在一节选定的电池和一个由多达 12 节或更多节相邻电池构成的子电池组之间重新分配电荷来实现。平衡决策和平衡算法必须由单独的监视器件以及控制 LTC3300 的系统处理器来应对。电荷从一个指定电池重新分配给由 12 节或更多相邻电池组成的电池组,以给该电池放电。类似地,从 12 节或更多相邻电池组成的电池组将电荷转移给一个指定的电池,以给该电池充电。所有平衡器可能同时在任一方向上工作,以最大限度地缩短电池组的平衡时间。所有平衡控制命令都通过一个可叠置和噪声裕度很大的串行 SPI 接口提供给每个 IC,对电池组的高度没有限制。
LTC3300 中的每个平衡器都采用非隔离式、边界模式同步反激式电源级,以实现对每一节电池的高效率充电和放电 (参见图 5)。6 个平衡器中的每一个都需要自己的变压器。每个变压器的"主"端跨接在接受平衡的电池上,"副"端跨接在 12 节或更多相邻电池上,包括接受平衡的电池。副端上电池的数量仅受外部组件击穿电压的限制。在相应的外部开关和变压器调节范围内,电池的充电和放电电流可由外部检测电阻器设定为高达 10 安培以上的值。通过主端和副端组件进行的排序和 IPEAK / IZERO 电流检测取决于平衡器是否启动以给电池充电或放电。高效率是通过同步工作以及组件的恰当选择实现的。每个平衡器都是通过 BMS 的系统处理器启动的,而且平衡器将保持启动状态,直至 BMS发出停止的命令,或指示检测到故障。

平衡器效率事关紧要!
电池组面对的大敌之一是热量。高环境温度会快速缩短电池寿命并降低其性能。不幸的是,在大电流电池系统中,平衡电流也必须很高,以延长运行时间或实现电池组的快速充电。如果平衡器的效率不高,就会在电池系统内部导致不想要的热量,而且这个问题必须通过减少能在给定时间运行的平衡器之数量来解决,或通过采用昂贵的降低热量方法来应对。如图 6 所示,LTC3300 在充电和放电方向实现了 >90% 的效率,与具备相同平衡器功耗、效率为 80% 的解决方案相比,这允许平衡电流提高一倍多。此外,更高的平衡器效率允许更有效地重新分配电荷,这反过来又可产生更有效的容量恢复和更快速的充电。

局部电池负责完成大部分的平衡工作
整个电池组内的电荷转移是通过使副端接线交错 (如图 7 所示) 来实现的。以这种方式进行交错将允许电荷在任何一组电池 (6 节) 与一组相邻电池之间来回转移。请注意,相邻的电池在电池组中既可以位于上方也可以位于下方。当优化某种平衡算法时这种灵活性是有帮助的。关于任何交错式系统存在着一种常见的误解:将电荷从一个非常高电池组的顶端重新分配至底端其效率一定是极低的,这是因为将电荷从电池组顶端移至底端需要进行大量的转换。然而,如图 7 中给出的实例所示,大多数平衡只是通过在与那些需要电荷平衡的电池最靠近的电池之间的电荷重新分配来完成的。含有 10 个或更多电池的副端电池组使得一个电荷不足的电池 (若不补充电荷则其将限制整个电池组工作时间) 简单地通过运行一个平衡器就能恢复其"丢失"容量的 90% 以上。因此,利用 LTC3300的交错式拓扑将无需把电荷从电池组的顶端一路转移至底端,大多数的平衡工作都是由相邻的局部电池完成的。


安全是第一位的
除了提供卓越的电气性能,LTC3300 双向有源平衡器还提供众多安全功能,以防止平衡时出现差错,并保持最高的可靠性。数据完整性检查 (对所有传入和传出的数据、看门狗定时器、数据回读等进行 CRC 校验) 防止平衡器响应无意间发出或错误的命令。可编程伏-秒箝位确保在平衡时的电流检测故障不会导致电流失控情况。逐节电池的过压和欠压检查以及副端过压检测可防止在平衡时突然发生的电池线束故障而导致损坏电路。
这些特性使 LTC3300 能在串连连接的电池系统中提供高性能和可靠的有源平衡。随着这类系统中的电池老化或需要更换,日益重要的是补偿所产生的电池容量失配,以防止进一步影响运行时间、充电时间或电池组的寿命。LTC3300 专门用来应对这种挑战,能使设计师实现全新的安全性和充电效率。
射频工程师养成培训教程套装,助您快速成为一名优秀射频工程师...

