- 易迪拓培训,专注于微波、射频、天线设计工程师的培养
航空数字电源系统的稳定性 自我诊断与分析
0 引言
在航空电源系统中,实用DSP编程实现稳定性测量可以很好进行在线的检测,对电源系统实时的分析判断,以方便对电源系统进行动态的调整,确保航空电源系统的稳定性。因此,本文设计了一种采用TMS320F2812 DSP芯片为主体的新型的数字控制航空电源的稳定性自我测试诊断方案。本方案中选择DSP控制的数字移相全桥作为被测系统进行实验验证。整个设计的优点就在于,简单快捷,可移植性强,并且能够实现由DSP在数字控制电源拓扑的同时,动态的、在线的对系统自身的稳定性进行实时的诊断。
1 工作原理
对于航空电源来说,我们关心的是环路中小信号扰动或元器件误差对变换器的影响:扰动应该是随时间衰减的,而不能被放大。传递函数可以清楚的说明这一点,如果传递函数显示系统是不稳定的,那么扰动就会被放大,对应电路中将会出现振荡情况。闭环传递函数能够为确定电源闭环是否稳定提供基本依据。一个稳定的线性定常系统或环节,如果在它的输入端加一个正弦信号r(t)=Arsintot,那么,无论从理论上还是实验上都可以证明,该系统或环节的稳态输出是一个与输出信号同频率的正弦信号,但振幅和相角不同于输入。保持输入信号的幅值Ar不变,将频率ω从0到∞依次改变,则系统稳态输出的幅值Ac和相角φ也随着改变,系统输出量与输入量幅值比随频率变化的特性,称为幅频特性,常用A(ω)表示;输出量与输入量之间的相位差随频率变化的特性,称为相频特性,常用φ(ω)表示。两者合称为频率特性或频率响应,常用G(jω)表示,即G(jω)=A(ω)ejφ(ω)它是一个以频率ω为自变量的复变函数,也就是传递函数,因此,本文的思路是利用小信号注入的方法,通过激励信号和响应信号的幅值和相位变化得到被测系统的传递函数,最后判断出系统是否稳定。
2 设计方案
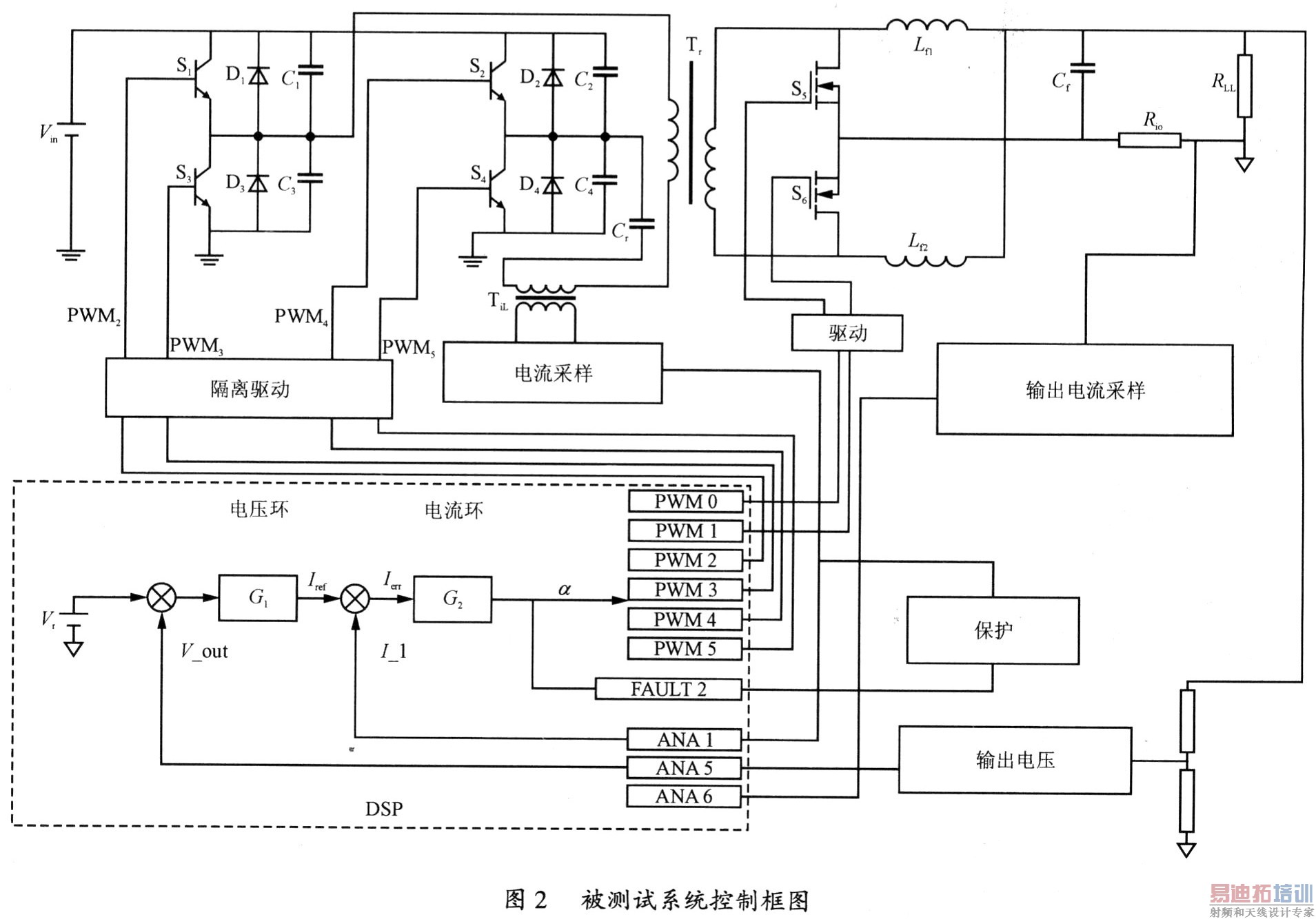
整个系统由三个模块组成:由DSP与DDS共同作用的扫频信号发生模块;被测系统响应信号的采样模块;稳定性判断模块。系统的总体框图如图1所示。图2为本系统使用的测试系统一数字控制移相全桥。


3 系统的设计
按照设计思路,我们首先介绍等幅变频小信号源的发生部分。
在这部分中,分为硬件和软件两部分进行介绍。硬件上,等幅变频信号源由DSP芯片TMS320F2812和DDS芯片AD9852共同组成。DDS一般由相位累加器、波形存储器、数模转换器及低通滤波器组成,其基本原理是将波形数据先存储起来,然后在频率控制字的作用下,通过相位累加器从存储器中读出波形数据,最后经过数模转换和低通滤波之后输出。本次设计中,参考时钟信号由外接50MHz的石英晶体振荡器产生。经内部可编程参考时钟相乘器4倍频后,DDS参考时钟频率为200MHz。在输出后面滤波器设计为80MHz的低通滤波器。
主要的输出要求如下:扫频范围为:1~80MHz(正弦波);扫频非线性:<5%;输出电压:0.5V。
在软件上,我们给出DSP对DDS的控制流程:
(1)给系统上电,由DSP向AD9852发出复位信号,此信号需要至少保持1O个参考时钟周期的高电平;
(2)将S/P SELECT置1,选择并行数据输入方式;
(3)给AD9852发送控制字,使AD9852工作状态由缺省的内部更新时钟模式改变成外部时钟更新模式;
(4)将AD9852时钟倍频器工作的控制字写入AD9852的I/O缓冲寄存器中,然后由DSP发出外部更新时钟,更新AD9852内部控制寄存器;
(5)DSP发出外部更新信号,至少等待1.0 ms时间使AD9852内部锁相环锁定。然后由DSP发送有关信号波形参数给AD9852,对内部控制寄存器内容进行更新,使AD9852输出模拟信号。
[p]
其次,我们介绍等幅变频小信号注入被测系统具体实现。
一般而言,在系统的正常操作下,要使所注入的测试信号是有效的,且不受任何衰减和干扰,则注入点的选择必须满足下列两个要求:
(1)信号回路必须限制为单一路径;
(2)在信号注入点之处,输出阻抗必须运小于输入阻抗。
通过对被测电源变换器进行建模分析,我们找到最佳扫频信号注入点,如图3箭头所指的地方。

将测试扫描信号注入转换器控制回路中的装置,可以借助下面三种方式来实现:
(1)使用主动总和连接注入(active summing junction injection)装置;
(2)使用电压器注入装置;
(3)使用电流测试棒注入装置。
在这里使用变压器来作为注入装置。具体实现是:在变压器T的原边端连接到扫频信号源,而在副边端并联一个适当的电阻,以达到阻抗匹配的效果,然后将整个装置的副边端串连到被测系统的适当注入点处,这样就可以进行频率响应的测试了。
一系列等幅变频正弦信号注入到被测系统之后,我们使用AD采样将激励信号和响应信号的相关数据传输到DSP中。因此,我们在最后一步介绍,采样以及数据在DSP内部的相关算法处理。
我们所使用的TI公司的TMS320F2812DSP芯片,自带有AD采样模块,但是AD采样频率为12.5MHz,而变频信号源的频率上限为100MHz,按照奈奎斯特采样理论,显然直接采样并不可行,因此采用欠采样的方法进行响应信号的采样。文献中提到,带通信号f(t),其通带为(f1,f2)。根据带通采样定理,只要fs和被采样带宽(f1,f2)满足式(1)要求,则不必大于2倍最高信号频率,仍然可以恢复出原信号。

式中:N是满足式(2)的某正整数。
由于扫频信号源产生的信号频率是连续变化的,因此根据公式计算出来的fs也是连续变化的,我们将AD外设时钟由DDS产生,在程序中计算出扫频信号所对应的fs,将其送入DDS的频率字控制寄存器中,DDS输出变频信号的同时,输出同频率的AD采样控制信号,可实现与扫频信号同步地变速率采样。
将数据采样到DSP之后,由文献,我们可以得出被测系统的实频特性U(ω)和虚频特性V(ω)的计算公式以及系统的相频特性θ(ω)的计算公式。U和V为传递函数的实部和虚部,式(3)中两个表达式为离散后的计算公式。 
△t为采样间隔;
m为采样次数。
在DSP中,将采集的数据通过该公式,得到系统的传递函数,从而判断系统的稳定性,实现的稳定性自我判断的目的。
4 结语
通过上述介绍可知,航空数字电源系统本身的频率特性自我监测系统,设计较为灵活,性价比较高,具有体积小,使用方便,可移植性强的优点。还可以进一步扩展功能,充分展现数字控制技术的魅力。
射频工程师养成培训教程套装,助您快速成为一名优秀射频工程师...
天线设计工程师培训课程套装,资深专家授课,让天线设计不再难...
上一篇:驱动中型LED背光系统的集成方案
下一篇:应用于太阳能电池供电的升压电路的讨论

