- 易迪拓培训,专注于微波、射频、天线设计工程师的培养
浅谈基于T89C2051的RFID技术的实现
1 RFID简介
1.1 RFID技术
RFID是Radio Frequency Identification的缩写,即射频识别,俗称电子标签。RFID射频识别是一种非接触式的自动识别技术,它通过射频信号自动识别目标对象并获取相关数据,识别工作无须人工干预,可工作于各种恶劣环境。RFID技术可识别高速运动物体并可同时识别多个标签,操作快捷方便。RFID是一种简单的无线系统,只有两个基本器件,该系统用于控制、检测和跟踪物体。系统由一个阅读器和很多应答器组成。
1.2 RFID的基本组成部分
应答器:由耦合元件及芯片组成,每个标签具有唯一的电子编码,附着在物体上标识目标对象;
阅读器:读取(有时还可以写入)应答器信息的设备,可设计为手持式或固定式;
天线:在应答器和阅读器间传递射频信号。
1.3 RFID技术的基本工作原理
RFID技术的基本工作原理并不复杂,应答器进入磁场后,接收阅读器发出的射频信号,凭借感应电流所获得的能量发送出存储在芯片中的产品信息,或者主动发送某一频率的信号;阅读器读取信息并解码后,送至中央信息系统进行有关数据处理。一套完整的RFID系统,是由阅读器与应答器及应用软件系统三个部份所组成,其工作原理是阅读器发射一特定频率的无线电波能量给应答器,用以驱动应答器电路将内部的数据送出,此时阅读器便依序接收解读数据,送给应用程序做相应的处理。
2 基于T89C22051的RFID技术的实现系统方案
2.1 系统总体设计方案
本系统主要由阅读器和应答器组成,阅读器将振荡器的振荡信号放大后经耦合线圈辐射出去;应答器一方面从耦合线圈得到激励信号,另一方面将所得信号经调频整流和稳压后送入发射机和单片机为其提供能量,采用自动开关控制发射机电源通断以降低功耗。

采用频分方式,阅读器发射与应答器信号不同频率的大功率的高频信号,作为应答器的能源。应答器收到高频信号后将其高频整流作为整个应答器的电源,应答器的发射系统根据单片机提供的编码完成信号的调制及发射。
2.2 模块方案选择
2.2.1 调制方式选择
数字方式的调制可以很好的克服或减小模拟调制的非线性带来的失真、衰落等,ASK最易实现,选择数字调制方式中的ASK。
2.2.2 电源的设计
应答器线圈并联电容,负载电阻并联上一个和电压有关的分流电阻。输出电压稳定,抗干扰能力强,可调性高,理想的达到数据载体的工作电压。
3 理论分析与计算
3.1 耦合线圈的匹配理论
无源工作的应答器所需要的能量必须由阅读器供应,高频的强电磁场有阅读器的天线线圈产生,这种磁场穿过线圈横截面和线圈周围的空间,因为使用频率内的波长比阅读器天线和应答器之间的距离大好多倍,可以把应答器到天线的电磁场当作简单的交变磁场。应答器的天线线圈和电容器C1构成谐振回路,调谐阅读器的发射频率,通过该回路的谐振,应答器线圈上的电压U达到最大值。动作磁场强度最小,线圈的结构可以解释为变压器弱耦合。
3.2 阅读器发射电路分析
阅读器由振荡器,控制器和接收识别电路(解码电路)三大部分组成。其中振荡器为发射环节的关键部分,它为天线提供与应答器进行联系所需谐振频率。振荡器采用4MHZ晶传输之作用。
3.3 阅读器接收电路分析
阅读器对应答器信号的接收是通过应答器部分能量的分担实现阅读器部分能量的变化实现的。天线信号经二极管波,送双功放LF353,再经电压比较器LM311送入单片机。
4 电路和程序设计
4.1 阅读器电路设计计算
由于装置功率小,选取工作频率为125KHz,选用4MHz晶振进行32分频得到。根据要求耦合线圈为10匝,线圈直径D为6.6cm,漆包线直径d为0.5cm由电感的计算公式:
L=(0.01*D*N*N)/(I/D+0.44)=(0.01*6.6*10*10)/(0.5*10/6.6+0.44)=5.5μH
式中,D为线圈直径(cm);I=N*d为线圈绕组长度(cm);d为漆包线直径(cm);N为线圈匝数,L=25330.3/[(f0*f0)*c]
即C=25330.3/[(f0*f0)*L]=0.2F。式中,f0为工作频率,MHz;L谐振电感,μH4.2开关与振荡电路图设计开关与振荡电路图设计如图2所示:

4.3 应答器电路设计
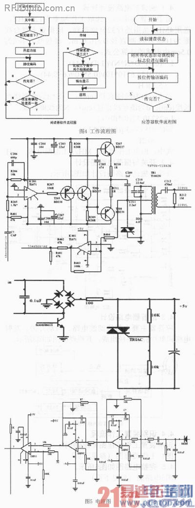
应答器主要由整流滤波电路、自动开关、发射电路和单片机小系统组成,其原理框图如图3所示。

4.4 识别装置工作流程
识别装置工作流程图如图4所示:

4.5 完整电路图如图5所示
5 调试方法:
5.1 阅读器
5.1.1
用普通示波器测试阅读器线圈两端的波形,按照理论应该输出正弦波,若波形不正确,测试晶振是否起振,检查各引脚是接错。
5.1.2
示波器观察阅读器接收线圈上的波形,应该接受到正弦波,若不出现,适度调整两线圈之间的距离,调整阅读器的晶体振荡电路的各参数以输出更大的能量。
5.2 应答器
用万用表测试AT89C2051的码输出端,观察万用表的摆动情况,理论上万用表左右等幅摆动,若不摆动则用示波器测晶振端是否有波形输出,用仿真器检测程序的正确性。
6 测试结果
6.1 测试数据的完整性
用单只绿色LED的点亮检测有码的传输,四个红色LED显示所发送的数据。经过大量的实验,观测数据,发现试验结果的误差满足设计要求。测试数椐如下表所示:

6.2 测试结果分析
阅读器上点复位后,按启动键后阅读器打开功放,先为应答器发0.5s载波,以给应答器充电一段时间保证应答器能正常工作。后发4标志位,在发编码,每位码与码之间延时0.9ms左右。若不能正确接收校验码,则从头开始再重新接受。因此,时间在03:42:41.63与04:06:42.13之间,误码率在允许范围之内,从以上分析可知基于T89C2051的RFID技术得以实现。
13.56MHz NFC天线,13.56MHz RFID天线设计培训课程套装,让天线设计不再难
上一篇:基于ARM9的指纹识别系统的设计和实现
下一篇:基于RFID的牲畜信息读写器的研究


