- 易迪拓培训,专注于微波、射频、天线设计工程师的培养
555构成的简易线圈匝数测量仪
录入:edatop.com 点击:
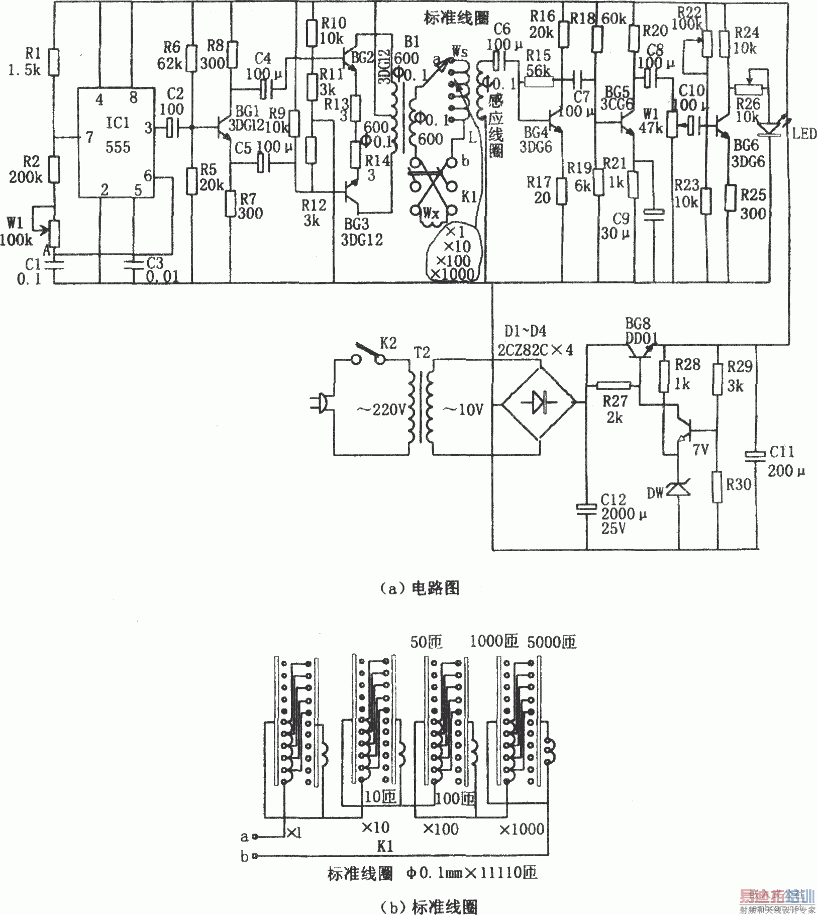
简易线圈匝数测量电路。该测量仪由脉冲信号发生器、推动级、感应接收部分、发光显示部分、降压供电源等组成。
线圈的测量采用“磁压比较原理”,即在待测线圈Wx与标准线圈Ws通以交变电流I,若将二线圈反相串联,则它们的总磁动势为:Vm=(Ws-Wx)i。若Ws=Wx,则Vm=0,由已知标准线圈的匝数便可估算出待测线圈的匝数。
脉冲信号发生器即为由IC1(555)和R1、R2、W1、C1组成的多谐振荡器,其振荡频率为f=1.44/(R1+2R2+2Rw1)C1,图示参数对应的频率范围为:40~70Hz。调节电位器W1,使之振荡在50Hz。
推动级即为由BG2、BG3与B1组成的甲类推挽功放级。在B1的次级接上标准线圈和待测线圈(反相串接),由L感应出的信号,经BG4~BG6放大后,若BG6无信号输出,则发光二极管LED不发光,说明标准线圈的匝数即为待测线圈的匝数,即Ws=Wx;若BG6有信号输出,LED一直处于发光状态,则说明Ws≠Wx。
本测量仪可用于变压器、仪表、电机等线圈的测量,且适用于任何几何形状的线圈,测量范围为1~11110匝,测量精度为±2%。在进行测量时,应预先估计一下待测线圈的匝数,选取不同的挡。若找不到灵敏点。则可能匝数相差太远.或线圈没有反向串接。

线圈的测量采用“磁压比较原理”,即在待测线圈Wx与标准线圈Ws通以交变电流I,若将二线圈反相串联,则它们的总磁动势为:Vm=(Ws-Wx)i。若Ws=Wx,则Vm=0,由已知标准线圈的匝数便可估算出待测线圈的匝数。
脉冲信号发生器即为由IC1(555)和R1、R2、W1、C1组成的多谐振荡器,其振荡频率为f=1.44/(R1+2R2+2Rw1)C1,图示参数对应的频率范围为:40~70Hz。调节电位器W1,使之振荡在50Hz。
推动级即为由BG2、BG3与B1组成的甲类推挽功放级。在B1的次级接上标准线圈和待测线圈(反相串接),由L感应出的信号,经BG4~BG6放大后,若BG6无信号输出,则发光二极管LED不发光,说明标准线圈的匝数即为待测线圈的匝数,即Ws=Wx;若BG6有信号输出,LED一直处于发光状态,则说明Ws≠Wx。
本测量仪可用于变压器、仪表、电机等线圈的测量,且适用于任何几何形状的线圈,测量范围为1~11110匝,测量精度为±2%。在进行测量时,应预先估计一下待测线圈的匝数,选取不同的挡。若找不到灵敏点。则可能匝数相差太远.或线圈没有反向串接。

上一篇:人员接近探测器(LM385)
下一篇:用门电路组成的发声型逻辑笔(CD4011)


