- 易迪拓培训,专注于微波、射频、天线设计工程师的培养
基于单端正激模型的双向DC-DC变换器研究
摘要:本文对基于单端正激变换器的隔离式双向DC-DC变换器进行了研究,电路结构简洁,可应用于同步整流技术,具有高性能、成本低的优点。经过对其拓扑的分析,给出了各开关管工作时序,对正向和反向的工作原理进行了说明,结合参数设计要求,给出了电路各关键参数的选择方法,为了使变换器能够稳定有效工作,采取正向电压外环电流内环双闭环、反向电压单闭环控制的方式。最后通过试验,充分证明了该变换器的可行性和先进性。
叙词:双向变换 DC-DC 正激 参数选型 双闭环
Abstract:A kind of isolated bi-directional DC-DC converter based on the single-ended forward converter has been researched in this paper, which has the advantages of simple topology, low loss and high performance. This converter can also be used in the condition of synchronous rectification. Considering the characteristics of the circuit, driving signal waveforms of each switch are analyzed, while the working principle of both forward and reverse mode is introduced. Combining the requests of the system, the methods of choosing the key parameters are given. In order to ensure the efficiency and dynamic response, voltage and current dual-close loop control strategy is adopted in the forward conversion, while single voltage feedback is adopted in the reverse mode. The correctness and feasibility of this converter are verified through simulation tests.
Keyword:Bi-directional converter, DC-DC, Forward, Key parameters, Dual-close loop
1 引言
双向DC-DC变换器是DC-DC变换器的双象限运行,它的输入电压、输出电压极性不变,输入电流、输出电流的方向可以改变[1]。双向DC-DC变换器的构成和单向直流变换器类似,可通过对单向直流变换器适当的改造来实现。与传统采用两套单向DC-DC变换器来达到能量双向传输的方案相比,双向DC-DC变换器应用同一个变换器来控制能量的双向传输,使用的总体器件数目少,且可以更加快速地进行两个方向功率变换的切换。再者,在低压大电流场合,一般双向DC-DC变换器,更有可能在现成的电路上使用同步整流器工作方式,有利于降低通态损耗。总之,双向DC-DC变换器具有高效率、体积小、动态性能好和成本低等优势,现已被广泛应用于UPS系统、航天电源系统、电动汽车驱动及蓄电池充放电等场合[2-3]。
本文对基于单端正激变换器拓扑、带同步整流技术的双向DC-DC变换器进行了研究,对其电路结构、工作原理、控制方法进行了分析,在设定实验条件下给出了变换器参数选择方法,最后通过仿真试验,充分证明了设计理论的可行性。
2 电路结构
如图1所示,该变换器由变压器T及其磁复位电路,主开关管Q1、整流管Q2和续流管Q3,输出滤波环节L1、C2等部分组成。该拓扑适用于中、小功率场合,与同等功率等级的常见双向DC-DC变换器相比,该拓扑具有结构简洁、成本低、工作效率高、控制方法简单等特点,在工业应用中有一定的优势。

图1 主电路拓扑结构
3 工作原理
为便于分析,可假设负载为可充放电的蓄电池。电路控制能量正向流动时,主开关管Q1进行开关动作,控制传输能量的大小;变压器付边的整流管Q2和续流管Q3轮换投入工作以保证能量的正常传输。当系统输出的负载能量较大时,若任其流过Q2和Q3的体二极管,将产生很大导通损耗,降低系统效率并带来散热等问题。因此,该拓扑采用了同步整流技术,让负载电流通过导通电阻较小的MOS管,以提高装置的工作效率。另外,为防止整流管Q2和续流管Q3同时导通,造成变压器付边绕组的贯穿短路,两管的互补驱动信号还需加入一定的死区时间[4-5]。基于以上两点,能量正向传输时,Q1、Q2和Q3的导通时序可分为如图2所示的4个阶段,电路工作过程可按照这4个阶段分析。

图2 Q1、Q2和Q3的驱动信号时序图
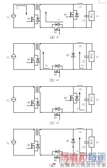
阶段A(能量正向流动):主管Q1和整流管Q2导通。输入电流I1流入变压器原边绕组的同名端,输出电流I2流出变压器付边绕组的同名端。此时能量由输入侧向负载侧传输的方式同传统的正激变换器基本一致,其电流流向如图3(a)所示,此过程到主管被触发关断时结束。
阶段B(死去时间1):主管Q1和整流管Q2关断,续流管Q3仍未被触发导通,但其体二极管已经导通。由于变压器漏感的限制,变压器付边电流I2a由I2逐渐减小,而续流管体二极管电流I2b则由零开始逐渐增大,即I2由整流之路向续流支路换流,电流方向如图3(b)所示。
阶段C(续流阶段):续流管Q3导通,I2经由MOS管续流,导通损耗大为降低。此阶段将持续到续流管Q3被触发关断时结束,电流流向如图3(c)所示。
阶段D(死去时间2):续流管Q3关断,但其体二极管仍导通。I2完全经由该体二极管续流。此阶段直至主管被触发导通时结束。电流方向如图3(d)所示。至此,主电路的一个工作周期结束,当电路下一次动作时,主管Q1和整流管Q2又被触发导通,电路重新进入阶段1时的工作状态。

图3 能量正向流动时的电路工作状态:(a)能量正向流动;(b)死区时间1;(c)续流阶段;(d)死区时间2
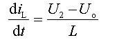
电路控制能量反向流动时,电路工作过程可以看作是与Boost电路基本一致,可分为两个阶段: [p]
阶段1(续流):续流管导通、整流管关断、蓄电池放电电流I2流过电感线圈L,电流线性增加,电能以磁能形式储存在L中,电流流向如图4(a)所示。
阶段2(反向放电):续流管关断、整流管导通。电感L将储存的磁能转化为电能与蓄电池一起向输入侧放电,电流流向如图4(b)所示。

图4 能量反向流动时的电路工作状态:
(a)续流;(b)负载向电源放电
经过上面分析,当主开关管Q1导通时,假定变压器次级电压为U2,则流过电感L的电流iL线性增加,可以表示为:

(1)
当主开关管Q1关断时,续流管(或其体二极管)导通时,忽略正向管压降,则电感L上的电压等于等于输出电压Uo,电感L中的电流按下式衰减:

(2)
可见电感L的大小只是影响到diL/dt,即只影响到电感电流的峰—峰值,电感电流的平均值应与输出电流Io相等。
单端正激式变换器的输出电压Uo为:

(3)
当输入电压及占空比固定时,输出电压与负载电流Io无关。
4 参数设计
综合电源体积、系统效率、控制精度、器件耐压等诸多因素的考虑[6-7],选取的工作频率f=50kHz,最大占空比Dmax=0.45。
双向DC-DC变换器设计要求:输入电压Ui=48V;输出电压Uo=12V;输出电流Io=30A;输出电压纹Vpp<200mV;输出滤波电感电流纹波Ipp<400mA;变换效率η>80%。
4.1 高频变压器
变换器输出功率:
Po=12×30=360W (4)
根据变换器输出电压与输入电压的关系,考虑到二极管的正向压降和绕组的压降,假定输出电流为30A时压降之和为+20%,则输出为12V的绕组直流电压为Uo=12×(1+20%)=14.4V。

(5)
选用软磁铁氧体R2KBD—EI40型号,饱和磁芯Bs=5100Gs,取磁感应强度变化量为3300Gs,有效截面积Sc=1.2cm2,窗口面积Q=1.76 cm2,所以SQ=2.112cm4。取效率η=90%,磁芯铁的填充系数Kc=1,磁芯铜的填充系数为Ku=0.4,电流密度j=500A/cm2,则

6)
说明该磁芯有一定的余量。
高频变压器原边绕组匝数:

(7)
则变压器副边绕组匝数N2=16/1.5=10.6,取N2=11匝。
对变压器复位绕组进行计算,首先根据变压器伏妙积平衡的原则计算复位电压:
Ur= Uin tonmax/ tffmin=48×0.45/0.55 39.27 (8)
然后可求得负责变压器原边磁通复位的第三绕组匝数N3为:
N3=U1×N1/ Ur 48×13/39.27 16匝
变压器原副边电流有效值分别为I2=30A,I1=(N2/N1)×I2=20.6A,I3=I1=20.6A。选取j=500A/cm2,线径为1.6mm的导线、有效截面积为2mm2的铜导线,原副边导线截面积为S1=0.0412cm2、S2=0.06cm2、S3=0.0412cm2,N1并绕根数为S1/ Sc=2.06,取2根,N2并绕根数为S2/ Sc=3,取3根,同样N3并绕根数为2根。则窗口利用系数:

(10)
说明绕组能够绕下,变压器共3个绕组,为了减小其漏感,可采取并绕的方式绕制。
4.2 输出滤波电感
计算输出滤波电感的电感量,应首先确定流经电感的电流ΔIL的大小。从电感线圈的外形尺寸、成本、过度响应等方面考虑,根据设计要求,为更好地抑制输出电流中的纹波含量,ΔIL取0.4A,约占输出电流的5%,则输出滤波电感大小为:
Lf=[U2min-(Uo+Uf)]/DIL□ton max (11)
U2min=(Uo+Uf)]T/ton max (12)
其中:Uf为变压器二次侧管压降与输出滤波电感电压降的总和,在此取Uf为输出电压的10%,则
U2min=(Uo+Uf)]T/ton max (13)
Lf=396μF (14)
根据实际情形选取Lf为650μH。
4.3 输出滤波电容
输出电容的大小主要是由输出纹波电压抑制为几mV而确定的,也就是由ΔIL以及输出电容的等效串联电阻ESR确定。在此输出纹波电压取为0.2V。其等效串联电阻ESR为:
ESR=DUr/DIL=0.2/0.4=0.5Ws (15)
取输出滤波电容大小为200μF/25V的无极性CBB电容。
4.4 功率开关管
根据前面对变换器工作过程的分析可以知道,在开关管关断时,其上承受的电压最大:
[p]
(16)

(17)
考虑到磁化电流和纹波电流的斜率,Ic应有10%的裕量,即为21.725A。为了可靠性及在调整电感量大小时有可能失控,实际选择时应为此电流值的两倍。故可选择摩托罗拉公司的MUR5020快恢复二极管,其工作正向平均电流为50A,反向电压为200V,功率开关管选择IR公司的IRF540MOSFET。
5 控制策略
经过前面对变换器电路结构、工作原理、参数选择的分析,现对变换器控制策略进行研究。为了实现变换器双向DC-DC变换,要求变换器正、反方向均能正常工作,决定采取正向电压外环电流内环双闭环非互补导通、反向电压单闭环互补导通的控制策略[8-10]。
当进行双闭环反馈控制时,将输出电压经过采样电路之后与基准正弦电压相比较,对它们的误差电压采取PI调节运算的方法,然后通过运算放大器降压限幅后送到比较器正端,以达到与锯齿波进行比较产生占空比可以调节的脉冲信号的目标,进而通过占空比变化来控制和改善输出电压,如图5(a)所示。将经限幅电路限幅后的误差电压信号作为给定电流信号,与电感电流采样信号再进行比较,如图5(b)所示,Uio即为电压PI环的输出电压值,Uig为输出电流的采样信号,通过比较可以得到其输出信号为:
V=Uig+(Uig- Uio)R3/ R1 (18)
将产生的误差信号ue与锯齿信号uc分别接到比较器正负两端,即可产生占空比可以调节的脉冲电压信号,供逻辑电路使用。当误差信号大于锯齿波信号时,比较器输出高电平;当误差信号小于锯齿波信号时,比较器输出低电平,从而得到PWM高频信号。对产生的PWM触发信号进行处理,即可得到相应的开关管驱动信号。采用双闭环控制,可以增强变换器对负载的适应能力,提高输出波形质量。

图5 正向双闭环环控制组件:(a) 电压外环PI调节器;
(b) 电流内环比例调节单元
变换器反向工作时,相对于正向工作情形,采取了简单的输出电压单闭环控制,其采样部分、PI调节单元、PWM比较器等与正向控制类似,在此不再作详细阐述。在实际工作时,为保证功率器件的正常运行,需添加主开关管的驱动电路。
6 仿真试验
经过前面对控制方案的设计,现对其进行仿真验证。变换器正向工作时,其仿真结果如图6所示。

图6 变换器正向仿真波形:(a)变换器输出电压uo与滤波电感电流i ;(b) 输出电压uo与滤波电感电流i局部展开图;( c) 电压PI调节结果与电流PI调节结果
从图6(a)的仿真结果可以看出,变换器输出波形质量较好,波形平整,纹波系数较小,谐波含量少;图6(b)中,输出电压纹波为0.0084V,远小于输出要求的0.2V,滤波电感电流纹波为0.325A,小于输出要求的0.4A,变换器工作效率η=(11.603×28.308)/(12×30)=91.2%>80%,由于采取双闭环的控制方案,电路结构稍微复杂,器件较多,相对于单闭环控制存在有较多的损耗,但是满足了设计的要求,且动态响应更快;图6(c)所示为经过PI调节器后的误差电压、电流波形,在允许的波动范围之内,起到了很好地动态调节作用。
变换器反向工作时,其仿真结果如图7所示。

图7 变换器反向仿真波形:(a) 变换器输出电压以及驱动信号波形;(b) 变换器磁复位中电阻R的参数波形
从图7(a)可以看出,反向工作时变换器输出电压很接近48V满足设计的要求;驱动信号满足Boost电路设计的要求,驱动信号互补,有效利用了电感中储存的能量,这一点与变换器正向工作时驱动信号非互补控制是有区别的;图7(b)说明磁复位电路电阻R中的电流很小并且其损耗很低,在很好实现磁复位的同时也满足了尽量减小能量损耗的目标。
7 总结
通过对双向DC-DC变换器的设计,分别对其电路拓扑、控制方案、器件参数等进行了分析和对比,选取了基于单端正激变换器同步整流的电路拓扑,并将电压外环、电流内环先进的控制方案运用到试验中,最后通过仿真分析,证明了所设计变换器的正确性和可行性,满足了设计的要求。
参考文献
[1] 李平,何益宏,龚仁喜.双向直流变换器的发展现状[J].广西师范学院学报,2006,23(2):100-10.
[2] 严仰光.双向直流变换器[M].江苏科学技术出版社,2004.
[3] 张方华.双向DC-DC变换器的研究[D].南京航空航天大学博士学位论文,2004.
[4] 童亦斌,吴峂,金新民,等.双向DC/DC变换器的拓扑研究[J].中国电机工程学报,2007,27(13):81-86.
[5] 姜德来,吕征宇.应用同步整流技术实现双向DC - DC变换[J].电源技术应用,2005,8(11):9-12.
[6] 刘凤君.现代高频开关电源技术及应用[M].电子工业出版社,2008.
[7] 张占松.开关电源的原理与设计[M].电子工业出版社,2006.
[8] 张卫平.开关变换器的建模与控制[M].北京:中国电力出版社,2006.
[9] 金楠唐,厚君,叶芃生,等.交流Buck型动态电压调节器的建模与控制[J].电机与控制学报,2010,14(8):102-106.
[10] 陈冠旭,戴宇杰,张小兴,吕英杰.用于降压型DC-DC转换器的死区时间控制电路[J].微电子学,2009,39(1):77-80. [p]
附注
基金项目:国家自然科学基金(51177073);江苏省自然科学基金(BK2009389)。
作者简介
朱劲松(1988-),男,汉,江苏泰州人,硕士研究生,研究方向为电力电子技术在电力系统中的应用。E-mail:1988win@163.com。
李 磊(1975-),男,汉,山东济宁人,博士,副教授,研究方向为功率电子变换技术。
射频工程师养成培训教程套装,助您快速成为一名优秀射频工程师...
天线设计工程师培训课程套装,资深专家授课,让天线设计不再难...
上一篇:开关电源三种控制技术全面解析
下一篇:电源:无输入整流桥的单级PFC变换器

