- 易迪拓培训,专注于微波、射频、天线设计工程师的培养
基于DSP在线式UPS不间断电源控制系统的研究
录入:edatop.com 点击:
引言
随着计算机的普及和信息处理技术的广泛应用,不间断电源UPS在关键负载连接至公共电网方面扮演着重要角色。它们旨在为处于任何正常或异常实用电源条件下的负载提供清洁、持续的电源。德州仪器(TI)TMS320F28335 DSP为在线UPS设计提供增强的、经济高效的解决方案,可以高速执行多种控制算法,从而使实现高采样速率成为可能。
本文实现了基于TMS320F28335的不间断电源控制系统的设计,该系统能够在单芯片中实现在线UPS的多控制环路,从而提高集成度并降低系统成本。数字控制还为每个控制器带来可编程性、抗噪声干扰和避免冗余电压及电流传感器的使用等优点。DSP 可编程性意味着可以使用增强的算法更新系统以提高可靠性。
系统介绍
UPS主要按工作方式来分类,它分为后备式、在线互动式、在线式三大类。在线式UPS输出多为正弦波,且电压及频率稳定,所以它多被用在供电质量要求很高的场所。本文所介绍的UPS供电系统是属于在线式的,主要由输入滤波器、充电器、DC/DC变换器、微控制器、逆变电路、输入功率因素调节电路、RS232通讯接口、报警电路等部分组成。
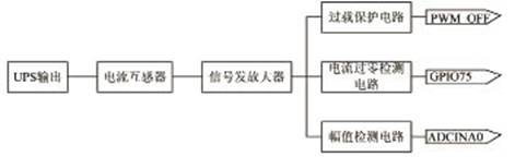
UPS系统的控制器采用TI公司推出的业界首款浮点TMS320F28335 DSP,它具有150MHz高速处理能力,具备32位浮点处理单元,单指令周期32位累加运算,可满足应用于更快代码开发与集成高级控制器的浮点处理器性能的要求。与前代领先的DSP相比,最新的F2833x浮点控制器不仅可将性能平均提升50%,还具有精度更高、简化软件开发、兼容定点C28xTM控制器软件的特点。该系统总体框图如图1所示。
随着计算机的普及和信息处理技术的广泛应用,不间断电源UPS在关键负载连接至公共电网方面扮演着重要角色。它们旨在为处于任何正常或异常实用电源条件下的负载提供清洁、持续的电源。德州仪器(TI)TMS320F28335 DSP为在线UPS设计提供增强的、经济高效的解决方案,可以高速执行多种控制算法,从而使实现高采样速率成为可能。
本文实现了基于TMS320F28335的不间断电源控制系统的设计,该系统能够在单芯片中实现在线UPS的多控制环路,从而提高集成度并降低系统成本。数字控制还为每个控制器带来可编程性、抗噪声干扰和避免冗余电压及电流传感器的使用等优点。DSP 可编程性意味着可以使用增强的算法更新系统以提高可靠性。
系统介绍
UPS主要按工作方式来分类,它分为后备式、在线互动式、在线式三大类。在线式UPS输出多为正弦波,且电压及频率稳定,所以它多被用在供电质量要求很高的场所。本文所介绍的UPS供电系统是属于在线式的,主要由输入滤波器、充电器、DC/DC变换器、微控制器、逆变电路、输入功率因素调节电路、RS232通讯接口、报警电路等部分组成。
UPS系统的控制器采用TI公司推出的业界首款浮点TMS320F28335 DSP,它具有150MHz高速处理能力,具备32位浮点处理单元,单指令周期32位累加运算,可满足应用于更快代码开发与集成高级控制器的浮点处理器性能的要求。与前代领先的DSP相比,最新的F2833x浮点控制器不仅可将性能平均提升50%,还具有精度更高、简化软件开发、兼容定点C28xTM控制器软件的特点。该系统总体框图如图1所示。
![]() 图1 系统总体框图 当市电正常时,在线式UPS输入220V交流电压,经过EMI/RFI滤波后,被送到继电器RY2。当市电电源的电压正常时,RY1继电器处于闭合状态。在此条件下,市电电源将分以下几路去控制后级电路的运行: (I)市电直接经交流旁路被送到常闭触点继电器RY2,然后向负载供电。这种情况一直维持到UPS执行开机"自诊断"检测操作后,通过微处理器的调控将UPS从市电供电状态切换到逆变器供电状态为止。 (II)经充电器对UPS的内置蓄电池组进行充电。 (III)市电电源经由保险丝后,再经带输入功率因数调节功能的整流滤波器,变成两路直流电源。该直流高压电源在逆变器内经正弦脉宽调制功率放大和高频滤波后,变成一路幅值稳定,频率和相位同步跟踪市电电网频率和相位的高质量的纯正正弦电源,最后通过输出滤波器送到负载。 (IV)当市电供电异常时,电池的电压通过DC/DC变换器变成幅值高达±390V的直流高压电源,然后再经过逆变器,变换成交流正弦波供给负载。 系统的硬件设计 本方案是利用TMS320F28335微控制器来设计UPS控制板的系统的电路。该系统是由母线电压检测电路模块,幅值检测电路模块,电流峰值保护电路模块,辅助电源监测电路模块,开、关机电路模块,电压检测电路模块,PWM产生电路模块,继电器控制电路模块,外扩存储器模块以及峰鸣产生电路模块等组成。 母线电压检测模块 母线电压检测电路模块如图2所示。分压后的+BUS电压经RC滤波后送往DSP的AD转换引脚ADCINA2。分压后的-BUS电压经反相器后,再经RC滤波器送往DSP的AD转换引脚ADCINA3。
|













