- 易迪拓培训,专注于微波、射频、天线设计工程师的培养
一种采用MSP430F2274无线充电电路设计
录入:edatop.com 点击:
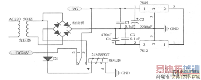
采用MSP430F2274超低功耗单片机作为无线传能充电器的监测控制核心,通过开关选择充电的速度,实现快速充电和常态充电功能,电能充满后给出充满提示且自动停止充电。无线充电系统主要采用电磁感应原理,通过线圈进行能量耦合实现能量的传递。系统工作时输入端将交流市电经全桥整流电路变换成直流电,或用24V直流电端直接为系统供电。当接收线圈与发射线圈靠近时,在接收线圈中产生感生电压,当接收线圈回路的谐振频率与发射频率相同时产生谐振,电压达最大值,具有最好的能量传输效果。通过2个电感线圈耦合能量,次级线圈输出的电流经接受转换电路变化成直流电为电池充电。交直流输入采用单刀双闸继电器,交流上电常开闭合,常闭打开实现交流优先,交流断电继电器断电, 常闭闭合,实现自动切换。在切换时,时间很短,C1可提供一定时间的电量,可以实现不断电切换,不影响充电。

射频工程师养成培训教程套装,助您快速成为一名优秀射频工程师...
天线设计工程师培训课程套装,资深专家授课,让天线设计不再难...
上一篇:剖析几种智能家居电源稳压电路
下一篇:输出整流滤波电子电路设计
射频和天线工程师培训课程详情>>

