- 易迪拓培训,专注于微波、射频、天线设计工程师的培养
基于开关磁阻电机系统的功率变换器设计
开关磁阻电机驱动系统(SRD)是由电力电子技术、控制技术及计算机技术与传统磁阻电机相结合,发展起来的新型无级调速系统。功率变换器是开关磁阻电机驱动系统的重要组成部分,在电机成本中占有很大比重,其性能的好坏将直接影响到电机的工作效率和可靠性。功率变换器拓扑结构的不同主要表现在电机绕组回馈能量方式的差异上。本文将以开关磁阻电机功率变换器为研究对象。
1 开关磁阻电机功率变换电路
1.1 功率变换器简介
功率变换器调节不同的负载处于额定功率运行,同时也有不受电网波动影响的作用。功率变换器是通过电力电子装置进行的,既有直流功率变换器,也有交流功率变换器。其原理是在一个周期内调节导通时间或是在几个周期内调节若干个连续导通或关断时间来改变电机输出功率。
功率电子器件在调速系统及各种功率变换电路中运用广泛,以开关方式工作的电力电子器件是开关磁阻电机功率变换电路的基础及核心。目前,较常用的功率开关器件主要有以下几种:晶闸管(SCR)、双极型功率晶体管(GTR)、可关断晶闸管(GTO)、功率场效应晶体管(Power MOSFET)、绝缘栅双极型晶体管(IGBT)。本文中选择开关磁阻电机功率变换电路都是以IGBT 为主开关器件。
1.2 功率变换器的拓扑结构
功率变换器是开关磁阻电机驱动系统的重要组成部分,其拓扑结构具有多种形式,区别主要在于回收绕组释放磁场能量的方法不同。图1 所示是一种不对称半桥式功率变换电路。

2 功率变换器的设计
2.1 新型功率变换电路的结构特点
新型功率变换器主电路的拓扑结构如图2 所示,图中虚线框Ⅰ、Ⅱ以外是典型的不对称半桥式功率变换电路。其中A、B、C 是SRM 的三相绕组;S1 ~ S6 为相开关;D1 ~ D6 为各相绕组的续流二极管;虚线框Ⅰ以内的执行软开关辅助电路由谐振电感Lr,谐振电容Cr,辅助开关Sch、Sdis 和二极管Dch、Dfr 组成;虚线框Ⅱ内是RCD 缓冲吸收回路,与主开关并联。

与传统的半桥式功率变换电路相比,本电路具有以下一些特点:电路中加入软开关辅助电路,只要适时控制辅助开关Sch、Sdis 的通断,则可实现主开关的软开启和软关断;与主开关并联的RCD 缓冲电路,因电容电压不能突变,可抑制IGBT 关断时的过电压,同时可缓解导通时绕组磁链的波动。
2.2 新型功率变换电路的工作原理分析

以A 相绕组为例,其改进后的电路基本运行图如图3 所示,图4 显示了电路的基本波形。其中主开关S2 的一个开关周期分为充电、PWM 调制和放电三个阶段:
(1)在充电期间(如图4 所示中的t0 ~ t2):t0 之前,电容Cr 已经在前面的周期内放电至零。在t0 时刻,Dch 零电流开关条件下导通,Cr 通过电感Lr 充电,通过1/2 个谐振周期至t1 时结束。由于Dch 单向导电性,t1 时刻之后ich=0,在t2 时刻Sch 在零电流条件关断。在t0 时Sch 打开,直流环节电压下降到零,于此,S2 在零电压下打开。
(2)PWM 期间( 如图4 所示中的t2 到t3):通过调节PWM 的占空比可控制对SRM 的能量输出。
(3) 放电期间( 如图4 所示中的t3 ~ t7):在t3 时刻,Sdis 开启, 电容Cr 通过Lr 放电, 放电路径为Cr → Lr → U → S2 → D1 → Sdis.t5 时刻后,负载电流开始流经Cr,Cr 不断放电至零。最后,在t6 时刻,Vcr=0,二极管Dfr 导通,idis=0,负载电流依次通过D1、Dfr 和S1.t6 时刻后,Sdis 关断,idis=0.
开关磁阻电机的控制策略一般分为三类,即脉宽调制(PWM)、角度位置控制(APC)和直流斩波控制(CCC)。适时控制Sch 的导通时刻,可以在这三个控制策略上实现主开关的软开启与软关断。
3 开关磁阻电机驱动系统仿真研究
3.1 仿真结构图
图5 所示为通用开关磁阻电机驱动系统仿真结构图。

设置电机参数为:相电压为240 V,定子电阻为0.05 Ω,转动惯量为0.05 kg·m2,摩擦系数0.02 N·m·s.仿真数据输出有磁链、电流、转矩和角速度,电流与角速度作为反馈信号输入控制单元,控制开通角40°,关断角75°。
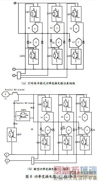
图6(a)、(b)分别为不对称半桥式功率变换电路仿真结构和新型功率变换电路的仿真结构。在Simulink 仿真中,此电路封装在图5 中的功率变换器(B)模块中。

3.2 仿真结果比较
图7 所示是磁链比较图形。从仿真曲线中可以看出,基于半桥型功率变换电路的驱动系统中绕组开关导通时相磁链增大,无论启动阶段还是稳定运行阶段,磁链增大时都有较小幅度的波动,这不利于电机转子的平稳运转;而基于新型功率变换电路的驱动系统克服了这一缺点,开关导通时磁链平稳增加。

与磁链的仿真结果类似,图8 所示的电流仿真曲线在整个过程中,基于半桥型功率变换电路的驱动系统在电流上升时有小幅度的波动,并且在稳定运行阶段电流峰值不稳定;基于新型功率变换电路的驱动系统稳定运行时有较为稳定的电流峰值,且电流增大时响应速度快,无前期的波动变化。

图9 显示了转矩变化的仿真曲线,在启动阶段两种不同功率变换电路的驱动系统转矩变化曲线基本一致。相比于半桥型功率变换电路驱动系统,基于新型功率变换电路驱动系统的转矩波动幅度稍小并且幅值稳定。

4 结 语
从本文的结果中可以看出,应用新型功率变化电路时,能明显抑制电机绕组换相时磁链、电流在上升时的波动,并且电流、转矩更快地降低趋于稳定运行状态;在稳定运行阶段电流变化峰值更为稳定,转矩脉动幅度更小,幅值稳定。但同时新型的功率变换电路多用了开关器件,增加了成本。
本文提出的新型功率变电路主要是实现绕组主开关的软开关,通过进行Matlab/Simulink 开关磁阻电机仿真驱动系统运行得到的实验结果与理论分析吻合,从而验证了功率变换电路设计的有效性和合理性。
射频工程师养成培训教程套装,助您快速成为一名优秀射频工程师...
天线设计工程师培训课程套装,资深专家授课,让天线设计不再难...
上一篇:变频技术在锅炉供暖系统中的应用研究
下一篇:提供智能纤薄电源的途径

