- 易迪拓培训,专注于微波、射频、天线设计工程师的培养
TD-SCDMA室内覆盖解决方案
2009年,中国移动继续扩大TD建网规模,而频谱资源则成为TD覆盖瓶颈。因此TD-SCDMA A频段和C频段的引入解决了上述问题,但同时又为TD多频段室内覆盖带来了诸多挑战。

按照中国TD频率配置原则
(1)室内覆盖与室外覆盖尽量采用异频组网方式。在频率紧张的情况下,应保证与室外有切换关系的室内小区的主载频与室外小区主载频保持异频。
(2)室内分布主要使用2010~2015 MHz(B频段5MHz),对容量需求较大的站点可扩展使用1880-1890MHz(A频段10 MHz)。
从中国移动的频率配置来看,TD A+B频段将可能同时应用在室内覆盖中。虹信通信针对TD A+B频段室内覆盖特点提出以下解决思路。
一、TD室内频率组网方式
TD室外网络的覆盖是连续的,而室内网络的覆盖则是离散的。连续覆盖的室外网络和离散分布的室内网络共同完成了全网整体的覆盖。做好室内外信号之间的平衡对同频组网提出了很高的要求,因此,异频组网成为解决室内外信号之间干扰和泄漏的一种良好方案。室内外异频组网可采用以下几种方案。
1、全异频组网方案
相比全同频组网方案而言,全异频组网方案能够很好地解决室内外信号的干扰和泄露,快速共用2G系统,有效分担室外网络负荷。全同频组网方案必须规划好室内外出入口,如正门口、车库等区域的硬切换。当室外信号在室内出入口上迅速衰减时,由室外到室内可以采取基于RSCP的切换策略,而由室内到室外则可采取盲切策略,从而大幅度提高异频硬切换成功率。
2、底层同频、全楼异频组网方案
底层同频、全楼异频组网方案则拥有了全异频组网方案的全部优点。现在越来越多的建筑物采用钢筋构架玻璃幕墙的方式,室外信号对室内的影响越加明显。为了消除室外信号在室内的影响,特别在一层单独引入一个小功率信号源产生的同频小区信号,用户由室外到室内时,经由该同频小区盲切到室内异频小区,可解决室外小区因起压模测量而消耗容量的问题,并且能提供良好的切换区域控制。
二、多种频率模式下的室内覆盖合路方案
1、在原有2G&TD室内覆盖基础上增加TD A频段
目前TD室内覆盖系统建设多以改造现有室内覆盖系统为主,新建室内覆盖系统为辅。因此,TD室内覆盖系统共网应在确保原有GSM、DCS、TD B频段网络正常运行同时增加TD A频段。多系统共存时系统间隔离度应满足要求,避免系统间的相互干扰。

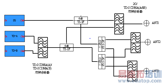
GSM&DCS/TD-SCDMA(A&B)双频合路器用于将GSM&DCS混频信号和TD-SCDMA(A&B&C)全频段信号合路输出一路信号,该合路器适用于需要增加TD网络并且需要与原有的GSM&DCS网络共用天馈系统的覆盖场景。
该合路方式的优点是信源比较集中,合路方式简单,工程难度低,对原2G系统覆盖基本无影响,但考虑到TD信号和900MHz有着不同的传输特性,特别是在复杂的室内环境中,TD信号的覆盖范围明显弱于2G系统,所以该合路方式只适用于中小型面积场景的覆盖,在保证TD系统覆盖场强的情况下采用。
2、在原有TD B频段室内覆盖基础上增加TD A频段
对前期已经单独完成TD信号覆盖的楼宇,由于采用了TD B频段资源先期进行覆盖,对于A频段的加入,可直接在信源处进行合路。

如考虑将来TD C频段扩容,可采用TD-SCDMA(A)/TD-SCDMA(B)&TD-SCDMA(C)双频合路器,该合路器用于将TD(A)频段信号和TD(B)&TD(C)的混频信号进行合路输出一路TD全频段信号,该合路器的选择取决于现有TD基站的配置方式,即将某一TD-A频段基站和另一TD-B&C双频段TD基站进行合路,适用于需要新增TD全频段网络的覆盖场景。
3、新建楼宇TD A+B频段室内覆盖思路
由于TD频段与2G频段的传输特性差异,对于新建楼宇的TD-SCDMA室内分布系统建设,应以TD-SCDMA为主导进行覆盖,同时解决GSM覆盖。

该合路采用末级方式,比较灵活,可以根据功率需求,在新建天馈系统的主干上各分支引入TD信号,保证3G系统的边缘场强,适合绝大多数场景的覆盖。
由于是新建楼宇TD基站配置情况将直接TD合路器的使用,对于TD A+B频段的基站可直接在各支路上合路。
作者:虹信通信 来源:C114中国通信网
上一篇:中兴通讯CDMA20003GCN综合解决方案
下一篇:TD网络的平滑演进需全盘考虑


