- 易迪拓培训,专注于微波、射频、天线设计工程师的培养
电磁兼容测试经常出现的问题及解决方法
系统功能测量,满足现场功能需要后,进行EMC测量,EMC测量容易出技术是静电、群脉冲、浪涌、射频场传导等。
1、静电抗扰度检测
参和了几个项目的静电抗扰度检测,对静电有一定认识。静电分为接触放电和空气放电,静电是积累的高压,当接触到设备的金属外壳时会瞬间放电,会干扰到电子设备的正常工作,可能引起设备故障或重启,在安全性规则较好的场合这是不允许的。
静电会干扰显示效果,可能出现显示闪烁或黑屏,干扰正常显示和操作。静电还可能引起CPU工作异常,程序死机或重启。
如果在产品详细设计阶段采用EMC的相关设计,做静电实验不必过分担心,通过设计,对静电积累的电荷进行良好的泄放,不会干扰系统的正常工作。
2、电快速瞬变脉冲群抗扰度检测
电快速瞬变脉冲群是一系列的高频高压瞬变脉冲施加在设备上,观察设备是否受到其干扰。防护群脉冲主要的方法是“疏导”“堵”,“疏导”就是提供泄放回路,是干扰在进入系统之前,泄放至大地,良好的屏蔽层接地,可以泄放大部分动干扰,“堵”是使群脉冲滤除在设备之外,增加磁环,效果明显,封闭磁环的效果好于对扣磁环,也可以将磁环加入到板级中,固定在印制板中,这样使设备更可靠。
对电源线、信号线、通讯线两端增加磁环,可以对群脉冲干扰进行防护。
3、雷击浪涌检测
雷击浪涌主要包含两个方面,一个是电源防雷,一个是信号防雷。
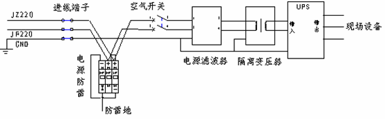
电源防雷主要是针对系统级而言的,系统级设计要按照三级防雷设计,总电源进入端设置电源防雷(如OBO公司的V20-C/3-PH 385),可以对系统的电源进行一级防护,电源经过电源防雷后,进入隔离变压器,隔离变压器可以对电磁干扰信号进行较好的防护,抑制其对系统的干扰。后进入UPS,UPS可以滤除一部分干扰信号,这样电源再进入系统设备,电源是说说纯净的电源,可以使系统更好、更可靠的工作。

图1:系统电源部分设计示例
信号防雷是对系统的信号通路进行防护,主要涉及的是板级设计,在板级设计中增加防雷器件,如气体放电管,增加TVS泄放回路,当有大电流时通过配套电阻和TVS、气体放电管泄放,对后级电路起到保护作用。而后信号进行光电隔离,再进入系统,系统可以采集到一个稳定的信号,使系统正常分析判断,正常发出指令,正常工作。另一方面就是设计较宽的信号范围,信号正常波动时,系统正常工作。
4、射频场感应传导的抗扰度检测
射感实验可能会对显示信号、采集驱动等造成干扰,可能使显示闪烁或黑屏,干扰设备操作,可能使采集驱动工作异常,采集不到需要的信号,无法驱动现场设备。
射频实验是0.15k~80M频率范围内对信号线、电源进行干扰,3级强度是10V/m。
射感防护的原则是将电源、信号线的屏蔽做好,屏蔽层良好接地,选购合适频率进行滤波,将干扰滤除。
5、辐射发射检测、射频场辐射抗扰度检测
该测量主要是测量系统的抗射频信号及整体屏蔽性能,只要系统做好良好的屏蔽,系统地线接地良好,系统就可以通过检测。
通过相关EMC测量,产品就可以推向市场,进行试运行了,对试运行中出现的技术,进行汇总,以备产品的改进。
电子产品满足相关的EMC测量标准,通过测量,才可以推向市场,用户才能放心使用,极大地减小因电磁干扰发生的事故,对企业的效益、产品的推广起到积极的作用。
EMC电磁兼容设计培训套装,视频教程,让您系统学习EMC知识...
射频工程师养成培训教程套装,助您快速成为一名优秀射频工程师...
上一篇:电磁兼容实验室测试需要的仪器设备
下一篇:电磁兼容检测实验室测试系统相符性比对研究

