- 易迪拓培训,专注于微波、射频、天线设计工程师的培养
单点并联接地和多点串联接地的区别
录入:edatop.com 点击:
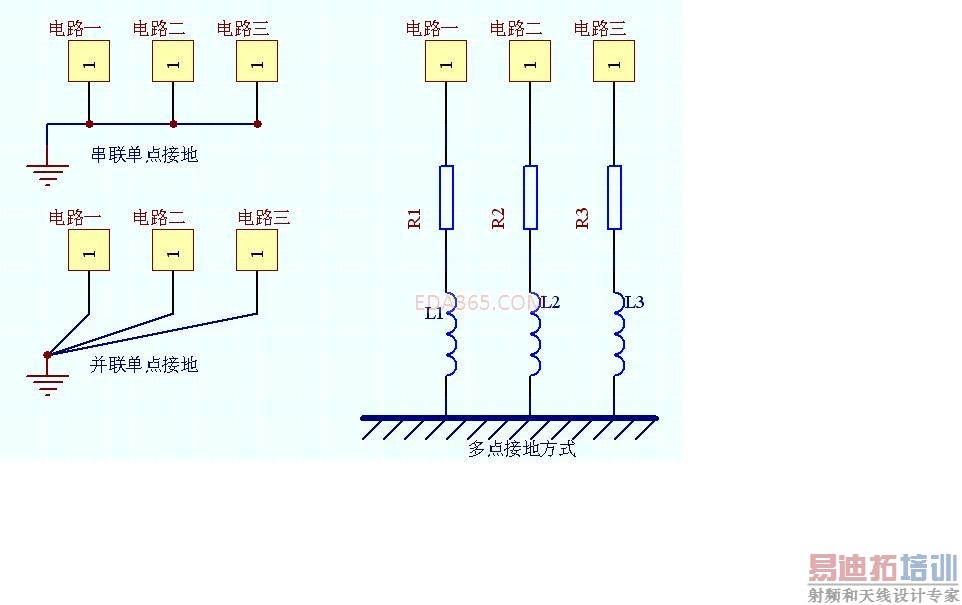
低频电路的地应尽量采用单点并联接地,实际布线有困难时可部分串联后再并联接地;高频电路宜采用多点串联接地,地线应短而粗,高频元件周围尽量用栅格状进行大面积地敷铜。
看了这段文字不是很清楚单点并联接地和多点串联接地的区别,请各位大大帮忙解释下,最好能给个示意图什么的,谢谢
看了这段文字不是很清楚单点并联接地和多点串联接地的区别,请各位大大帮忙解释下,最好能给个示意图什么的,谢谢
单点并联接地时应该将不同的网络并联然后接于一点,例如数字地,模拟地,电源的前后级,都应该分别覆地,然后接于一点。
图例说明
楼上的大侠,我还是不懂你所解释的串联单点和并联单点的区别
我如果可以把串联图中的三个点看坐一个,那不就是和并联是一样的吗
我如果可以把串联图中的三个点看坐一个,那不就是和并联是一样的吗
区别你已经说出来了啊,在电路上怎么是一样的呢,串联单点接地存在很多潜在的公共阻抗耦合因素,特别是当功率相差很大的电路采用这种接地方式,相互之间的干扰会很严重.
而并联单点接地方式可以避免串联单点接地的问题.但是它需要太多的接地线,这种方式并不实用.
一种实用的方式是串,并联混合单点接地.
通常电路工作频率在1MHZ以下时,可以采用单点接地;而频率在10MHZ以上时,可以采用多点接地;而频率在1MHZ和10MHZ之间时,如果最长的接地线不超过波长的1/20,可以采用单点接地,否则采用多点接地.
《电磁兼容的印制电路板设计(原书第二版)》讲的很详细:路径
EMC电磁兼容设计培训套装,视频教程,让您系统学习EMC知识...
射频工程师养成培训教程套装,助您快速成为一名优秀射频工程师...
上一篇:esd books
下一篇:麻烦大家帮忙讲解一下这个线是怎么走的?

